The most likely suspect is both high beam filaments in the bulbs are burned out. Have you tried a new bulb yet? If that solves the problem on one side, a second new bulb will solve it on the other side too.
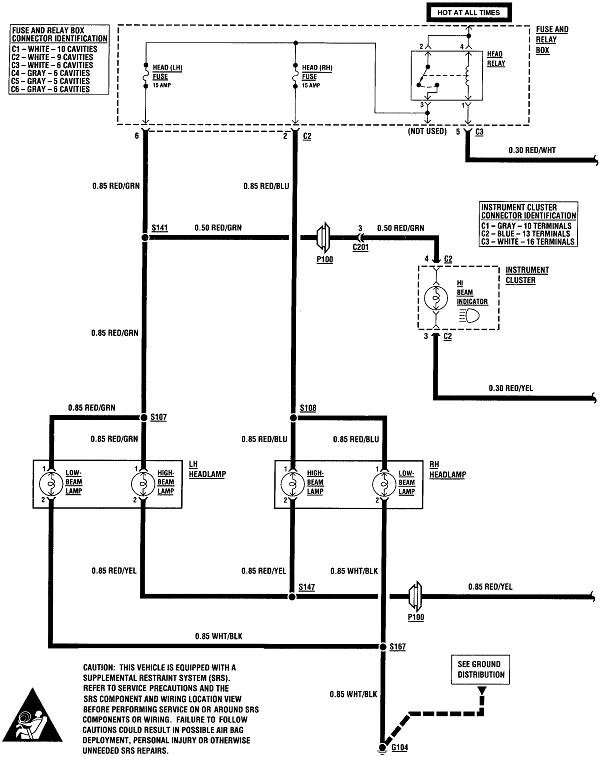
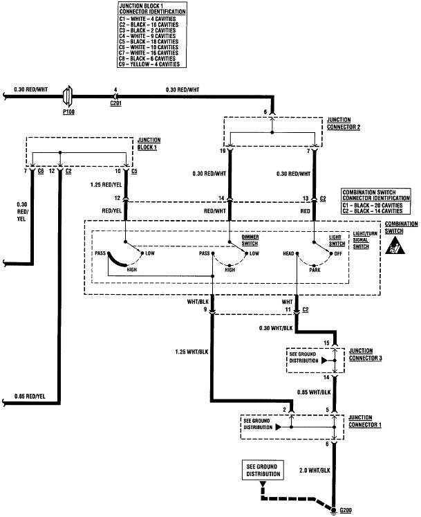
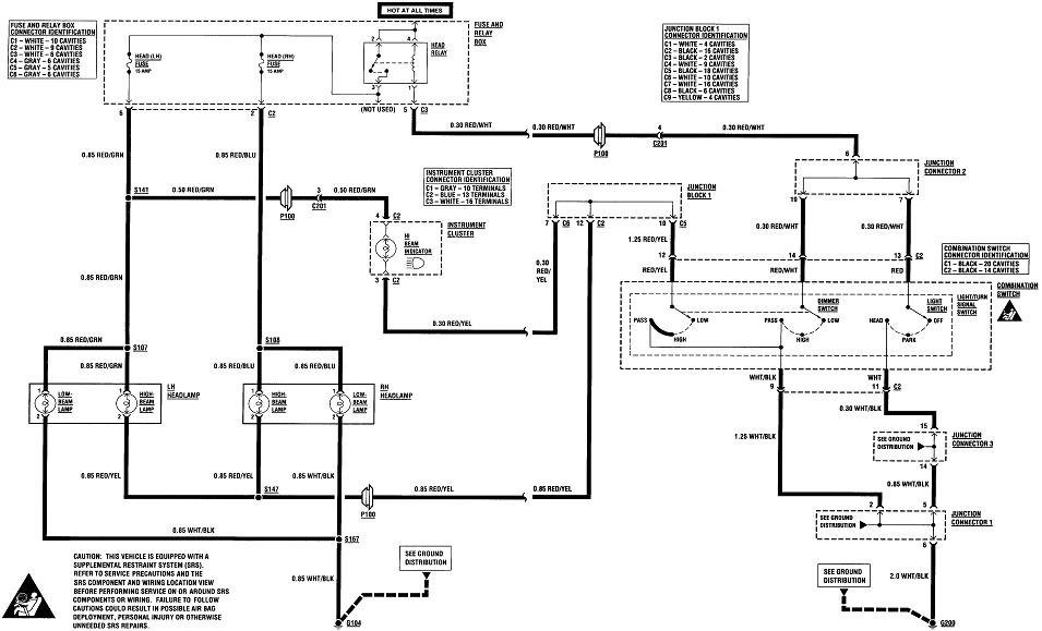
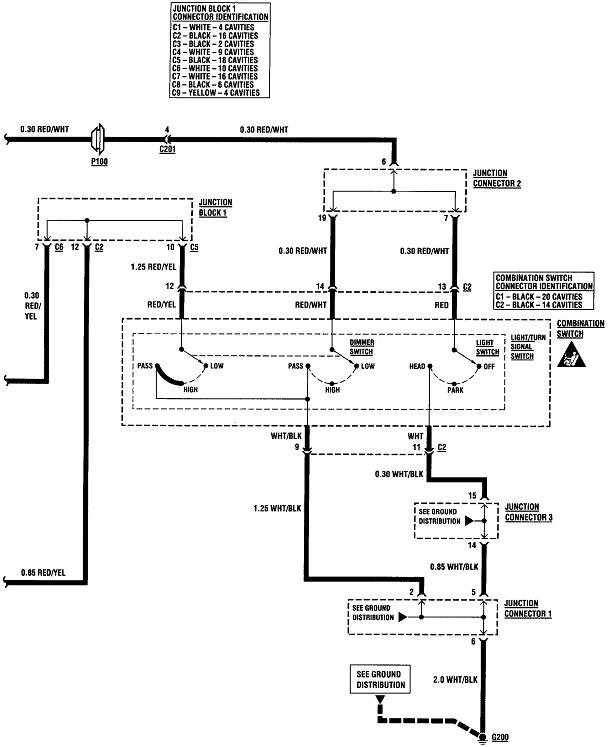
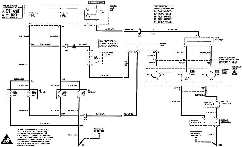
If the bulbs are both good, diagnosing this is going to pretty easy given your dandy observation of the dash high-beam indicator working. The first two drawings are of the head light system. The third one is just the same thing pieced together so it's easier to read.
In the fourth diagram, I added colored lines to show which parts of the circuit have to be working. The green wires are for the entire head light system. This turns on the low beams which are not involved with switching from low to high. They stay on all the time. We know this entire section works because the low beams work.
The red lines show everything that is involved with the low beams, and the circuit for the high-beam indicator. For that dash light to work, the high-beam section of the head light switch has to be working too, so we can rule the switch out as a suspect.
All that leaves is the two high-beam bulbs, the wire they have in common, and the joint connector. Those are shown with the blue lines. As I mentioned, the two bulbs are by far the best suspects. Next would be a break in the red / yellow wire, (that I highlighted blue), followed by a corroded splice S147, and finally, a mechanical break in "Junction Block 1".
Even a corroded splice is probably not a good suspect because typically when the wiring harness is made, the wire from Junction Block 1 goes all the way to one high beam bulb, with no breaks in it, then a second, shorter wire is spliced to that one to go to the second bulb. If the splice were to get moisture in it and corrode, that almost always leaves the first bulb still working, or, only one high-beam bulb would have gone dead first, then the second one months later. Since they both quit at the same time, a cut red / yellow wire is the better suspect.
To be more accurate, a break in the red / yellow wire is going to be between splice S147 and the Junction Block 1. The two wires between S147 and the two bulbs are not on the suspect list because for both high-beams to quit at the same time, both wires would have had to develop breaks at the same time. Not very likely, so I changed them to pink. For both high-beams to be dead, you only have to look at the blue items, two bulbs and one wire.
Images (Click to enlarge)
Nov 5, 2019 at 5:00 PM