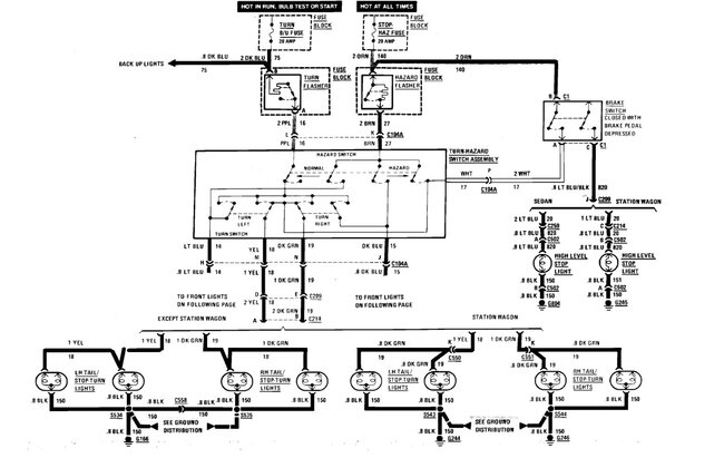
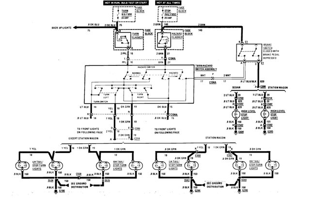
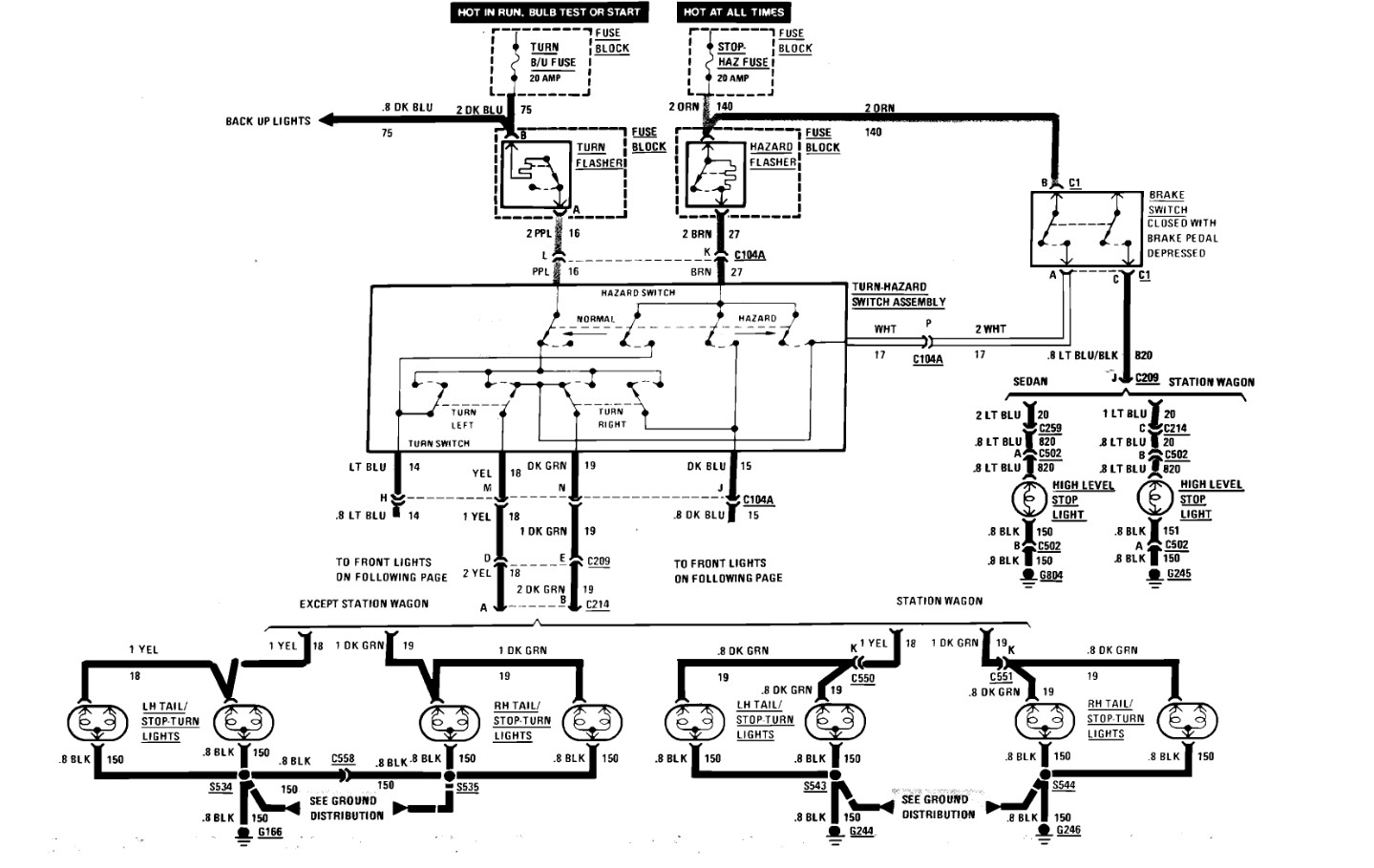
looking for the wire location/color that feeds the coil to the hazard relay.
Or the wire that can be tapped off the steering column to activate the hazards.
Or the wire that can be tapped off the steering column to activate the hazards.
Jan 19, 2025 at 12:23 PM
