More than likely the starter is not the issue. If it was grinding before and after the replacement then I suspect the relay is sticking and not allowing the starter solenoid to release after the engine starts so it makes a grinding noise.
Here is a guide that will help with testing the relay and make sure it is functioning properly:
https://www.2carpros.com/articles/how-to-check-an-electrical-relay-and-wiring-control-circuit
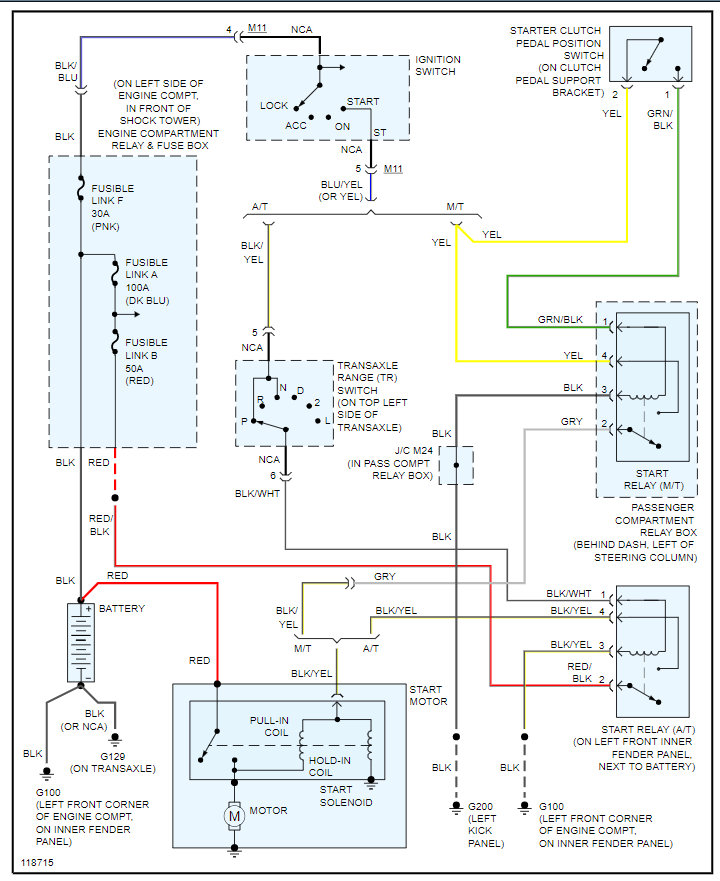
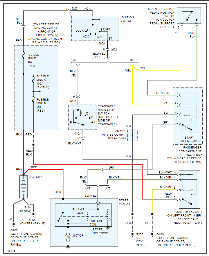
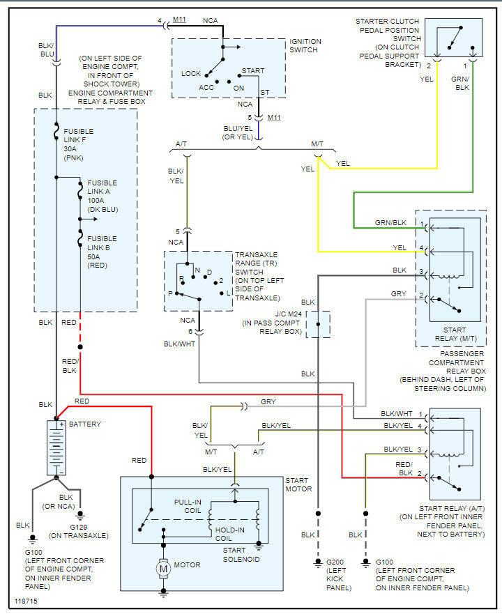
Below is the wiring diagram that you can use as well to test voltage on the trigger wire when you release the key after the engine starts. The voltage should go to 0 when you do this.
If it doesn't then the starter is still being commanded on which is what is causing the noise.
Please run through this info and let us know if you have other questions. Thanks
Jul 5, 2021 at 6:07 PM