Going down road hit bump it shut down will not start

2004 ISUZU AXIOM
100 MILES • 0.5L • 6 CYL
Avatar
BERT1964
  • MEMBER
  • 23 POSTS
Stopped running after hit bump.
Mar 16, 2018 at 7:35 PM
Advertisement
Avatar
ASEMASTER6371
  • CERTIFIED EXPERT
  • 52,796 POSTS
Good morning.

It sounds like some connections may have been disturbed when it hit the bump. Look at all the connections under the hood. Also, look under the car as well by the fuel tank to see if any connections have been disturbed.

Roy
Mar 17, 2018 at 5:01 AM
Avatar
BERT1964
  • MEMBER
  • 23 POSTS
I was wondering if the ECM fuse went. puzzled.
Mar 17, 2018 at 8:38 PM
Advertisement
Avatar
STEVE W.
  • CERTIFIED EXPERT
  • 15,113 POSTS
Did it bottom out when it hit or was it just a hard bump? If you try to start it what does it do? Nothing (no noises or clicks)? Turns over but will not start? Tries to start but does not run? Have you tried shifting it into neutral and see if anything changes?

It could be many things. From a connection coming apart, bad battery or battery cables. Even something like a relay coming loose. I would check all the fuses with a test light (hard impact could have physically broken a fuse) as well as reseating all the relays.

https://www.2carpros.com/articles/how-to-use-a-test-light-circuit-tester
Mar 18, 2018 at 9:20 AM
Avatar
BERT1964
  • MEMBER
  • 23 POSTS
Driving down a road hit a bump truck shut down while driving.
Mar 18, 2018 at 12:14 PM (Merged)
Avatar
ASEMASTER6371
  • CERTIFIED EXPERT
  • 52,796 POSTS
Good afternoon.

Did you check what I suggested by checking all connections?

Roy
Mar 18, 2018 at 12:14 PM (Merged)
Avatar
BERT1964
  • MEMBER
  • 23 POSTS
Yes, it just keeps cranking over but does not seem to get any fire.
Mar 18, 2018 at 12:14 PM (Merged)
Avatar
BERT1964
  • MEMBER
  • 23 POSTS
I am thinking the timing belt went out if so would it be worth fixing? i live off SSI so not a lot of cash. respect your opinions. going to work on today what can i do to know for sure it is the timing?
Mar 18, 2018 at 12:14 PM (Merged)
Avatar
ASEMASTER6371
  • CERTIFIED EXPERT
  • 52,796 POSTS
Okay, if it is the timing belt, you can confirm with a compression test. Remove one spark plug and insert the tester and crank it over. if you do not have a tester, you can rent one at a parts store.

You need around 140 lbs of compression.

Roy
Mar 18, 2018 at 12:34 PM
Avatar
BERT1964
  • MEMBER
  • 23 POSTS
I decided to spray starting fluid in air filter started right up changed filter did not work. pump kicks on no gas coming through. any suggestions? thanks
Mar 18, 2018 at 1:50 PM
Avatar
ASEMASTER6371
  • CERTIFIED EXPERT
  • 52,796 POSTS
Okay, the fuel pump can work but not produce pressure. you need to check the pressure. if you do not have a tester, you can rent one at a parts store.

let us know the results.

Roy
Mar 18, 2018 at 1:53 PM
Avatar
BERT1964
  • MEMBER
  • 23 POSTS
I am cashed out. But when i get the money to rent it i will sure let you know. been a great help thanks.
Mar 18, 2018 at 2:19 PM
Avatar
ASEMASTER6371
  • CERTIFIED EXPERT
  • 52,796 POSTS
You are welcome. keep us updated.

Roy
Mar 18, 2018 at 2:43 PM
Avatar
RENEE L
  • CERTIFIED EXPERT
  • 1,260 POSTS
Hello
BERT1964,

Thank you for visiting 2CarPros. Here is a helpful link to an article from this site with step by step instructions and pictures explaining the process of checking the fuel system pressure, regulator and fuel pump in less than fifteen minutes:

https://www.2carpros.com/articles/how-to-check-fuel-system-pressure-and-regulator

If you need further assistance please come back to the site we are always happy to help.

Kindest regards,

Renee
Admin
Mar 19, 2018 at 11:32 AM
Avatar
BERT1964
  • MEMBER
  • 23 POSTS
I have code reader 1767 bus comminaction error can i fix this
Mar 20, 2018 at 10:50 AM
Avatar
ASEMASTER6371
  • CERTIFIED EXPERT
  • 52,796 POSTS
Code readers will usually only read codes for you to view. they do not give you read outs of different sensors. you need an advanced scan tool to get that information.

Roy
Mar 20, 2018 at 11:26 AM
Avatar
BERT1964
  • MEMBER
  • 23 POSTS
I put new start test lighted it getting power then i turn on key test light it again an all power is gone what the hell im stumped can you help please
Mar 23, 2018 at 4:12 PM
Avatar
BERT1964
  • MEMBER
  • 23 POSTS
could somebody please give me some idea what's going on with this truck I mean you got power without the ignition on but when the ignition is on all the power suck from it what can it be
Mar 24, 2018 at 8:45 AM
Avatar
ASEMASTER6371
  • CERTIFIED EXPERT
  • 52,796 POSTS
Ok, sorry, was traveling today.

when you tested with a test light at the starter, were you on the big cable from the battery or the little terminal at the solenoid??

Roy
Mar 24, 2018 at 10:43 AM
Avatar
BERT1964
  • MEMBER
  • 23 POSTS
Big wire at start
Mar 24, 2018 at 12:35 PM
Avatar
ASEMASTER6371
  • CERTIFIED EXPERT
  • 52,796 POSTS
ok, if you lose voltage when you turn on the key, check the battery connections and see if they are clean and tight.

check the ground on the negative cable to be tight and clean.

do you have a voltmeter to check actual battery voltage??

Roy
Mar 24, 2018 at 12:48 PM
Avatar
BERT1964
  • MEMBER
  • 23 POSTS
Yes i also put a battery charger on it seems to be charged.was looking around today in fuse box engine an had test light on starter relay took out relay got one port to read off pos side ,grounded to pos side an then put ground on neg side an got two ports to light up could one of the conection be pushed to far in to get conection to relay cause i only hear a click replaced stater already.
Mar 25, 2018 at 4:45 PM
Avatar
ASEMASTER6371
  • CERTIFIED EXPERT
  • 52,796 POSTS
Is the click coming from the starter??

Did you check the actual voltage at the battery??

Roy
Mar 25, 2018 at 4:50 PM
Avatar
BERT1964
  • MEMBER
  • 23 POSTS
Yes good battery when truck went downwe try to turn over an it would just keep cranking .now nothing .i sent direct volts to relay with key off it tried to crank over so i turned key on an tried it again got nothing .
Mar 25, 2018 at 5:12 PM
Avatar
ASEMASTER6371
  • CERTIFIED EXPERT
  • 52,796 POSTS
Ok what is the actual voltage of the battery?? you need a voltmeter to test this.

Roy
Mar 25, 2018 at 5:18 PM
Avatar
BERT1964
  • MEMBER
  • 23 POSTS
Like this .
Mar 25, 2018 at 5:23 PM
Avatar
ASEMASTER6371
  • CERTIFIED EXPERT
  • 52,796 POSTS
Yep, that looks good

Roy
Mar 25, 2018 at 5:29 PM
Avatar
BERT1964
  • MEMBER
  • 23 POSTS
So why does it crank if i put direct power to relay from battery but when turn key to crank over nothing try direct power then nothing
Mar 25, 2018 at 5:37 PM
Avatar
ASEMASTER6371
  • CERTIFIED EXPERT
  • 52,796 POSTS
K, you just stated it just clicked?? you said it cranked over a while back but the battery went down. does it still do it when you jump it??

you will need to go to the relay and do some voltage checks.

Roy
Mar 25, 2018 at 5:45 PM
Avatar
BERT1964
  • MEMBER
  • 23 POSTS
I checked the relay its good but when i check the ports the relay goes in should have two sides that light up shouldnt i?i put in on pos side of battery for ground got only one hole to light up put on neg post got two holes to light up i think one of the relay holes is down to far or shortedout.
Mar 25, 2018 at 5:51 PM
Avatar
ASEMASTER6371
  • CERTIFIED EXPERT
  • 52,796 POSTS
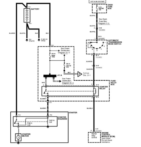
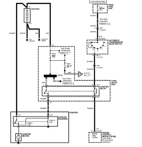
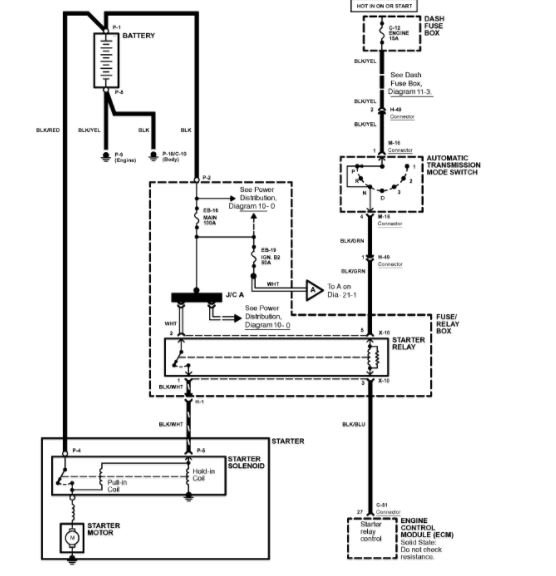
Ok, there should be 2 terminals with voltage. one of the others is grounded by the ecm . that is the control side. when the relay engages, it will power the last wire that goes to the solenoid.

diagram attached

Roy
Mar 25, 2018 at 5:57 PM
Avatar
BERT1964
  • MEMBER
  • 23 POSTS
K its late here talk more tomorrow not going to give up it will run again .thanks much respect
Mar 25, 2018 at 6:03 PM
Avatar
ASEMASTER6371
  • CERTIFIED EXPERT
  • 52,796 POSTS
Your welcome. keep me updated
Mar 25, 2018 at 11:57 PM
Avatar
BERT1964
  • MEMBER
  • 23 POSTS
Put test light on pos side of battery touch under starter relay it trys to turn over with key off as soon as i turn key to on it wont do anything cant firguire this out .going crazy
Mar 26, 2018 at 3:42 PM
Avatar
BERT1964
  • MEMBER
  • 23 POSTS
Could it be the key .
Mar 26, 2018 at 3:45 PM
Avatar
ASEMASTER6371
  • CERTIFIED EXPERT
  • 52,796 POSTS
You tested it wrong. you put the ground on the test light to the negative side and test voltage at the relay.

it still sounds like you have a bad battery.



Roy
Mar 26, 2018 at 3:47 PM
Avatar
BERT1964
  • MEMBER
  • 23 POSTS
Not getting power to fuel pump new relay
Mar 30, 2018 at 7:13 PM
Avatar
ASEMASTER6371
  • CERTIFIED EXPERT
  • 52,796 POSTS
check all your fuses with the test light as well. power to the relay comes from the fuse block on one terminal as listed in the diagram I sent you. the other power is from the ignition switch in the start position.

Roy
Mar 31, 2018 at 8:08 AM