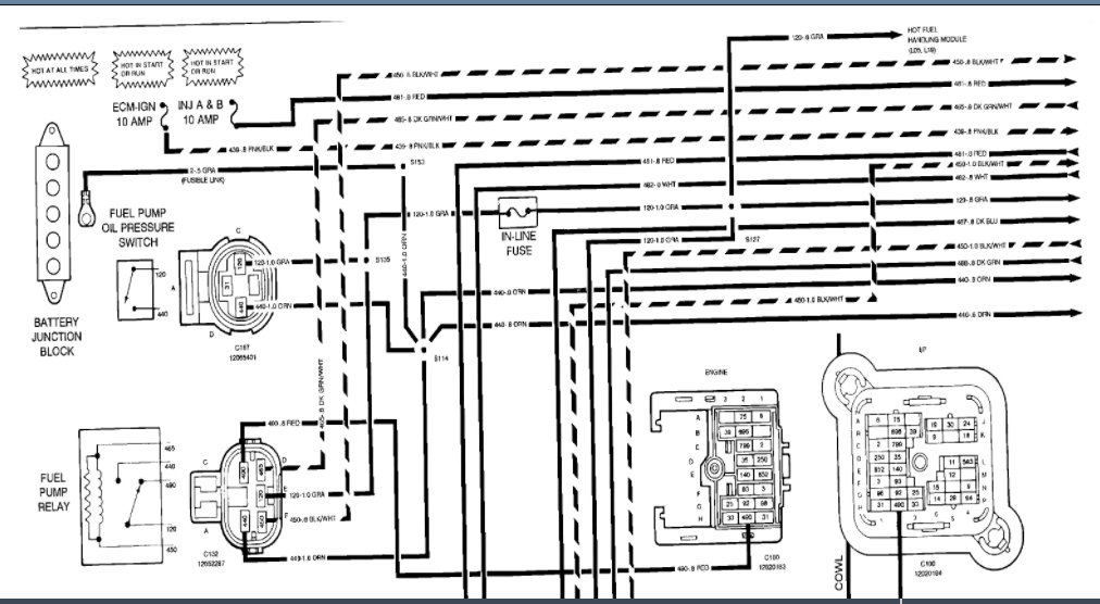
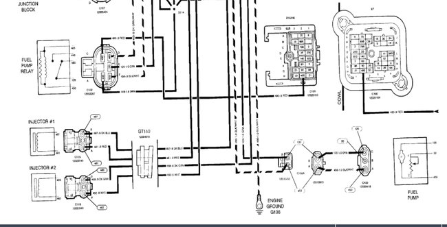
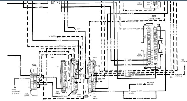
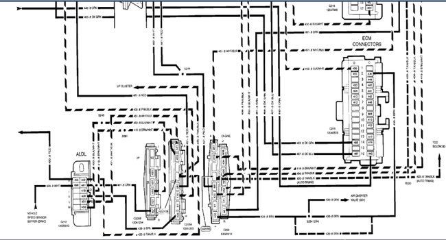
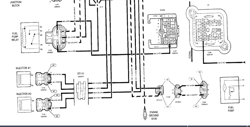
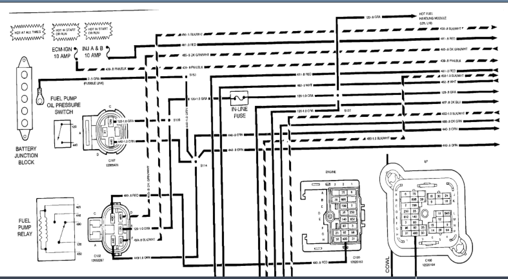
i need to know were the fuel pump reset button, or the pump test wire, i have did some research and found that there is a test wire somewhere by the fuse box, but i can not find it, the truck ran good untill last week when the fuel pump stopped working, i replaced it and it is still not working, new relay, i ran a hot wire to pump and pump works , even the old one, but no power at the harness, the harness plugs up good , it is not loose or burnt. i am lost can you please help me. thanx mike d.
Oct 18, 2009 at 10:38 PM






