☰
Login
Join
×
Home
Answered Questions
Repair Topics
Repair & Service Guides
Popular Questions
Warning Lights
Trouble Codes
How It Works
Testing / Diagnostics
Symptoms
Videos
Login
Become a Member
Home
Geo
Metro
Electrical
Ignition Switch
Wiring
1995 Geo Metro IGNITION SWITCH WIRING DIAGRAM
1995 GEO METRO
130,000 MILES • 4 CYL • FWD • AUTOMATIC
CHETAUG
MEMBER
1 POST
FOLLOW
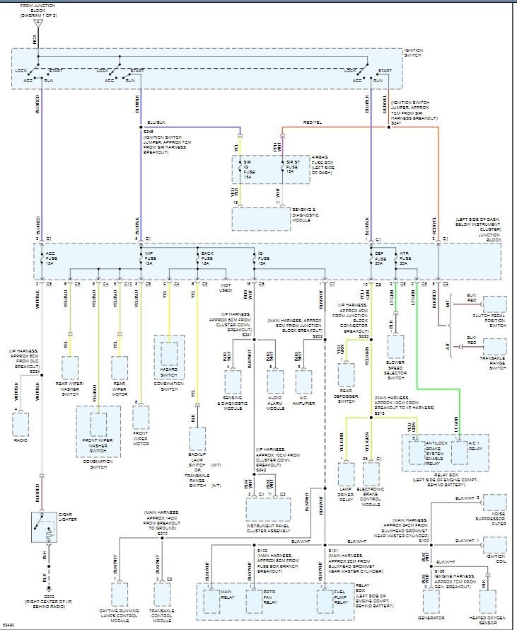
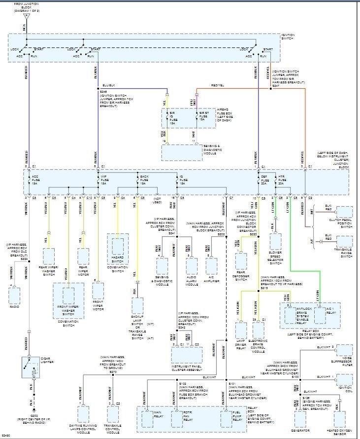
CAN YOU PROVIDE OR TELL ME WHERE TO GET A WIRING DIAGRAM FOR THE IGNITION SWITCH.
Dec 19, 2008 at 8:42 AM
Advertisement
ZACKMAN
CERTIFIED EXPERT
4,202 POSTS
Is this what you need
http://www.2carpros.com/articles/mitchell1eautorepair-car-repair-manuals
Image (Click to enlarge)
Dec 27, 2008 at 2:48 AM