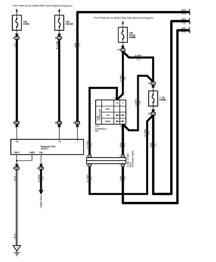
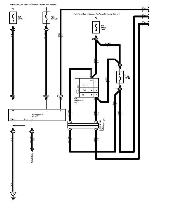
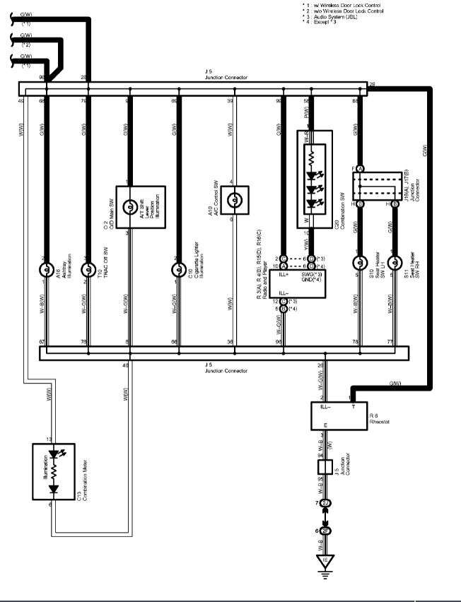
Dash gear shift indicator light is not showing at all. But the transmission changes normally and is working properly. I have checked all fuse and they are good. Please what could be the problem?
And I would like to know the part that supplies those light to the dashboard. Thank you
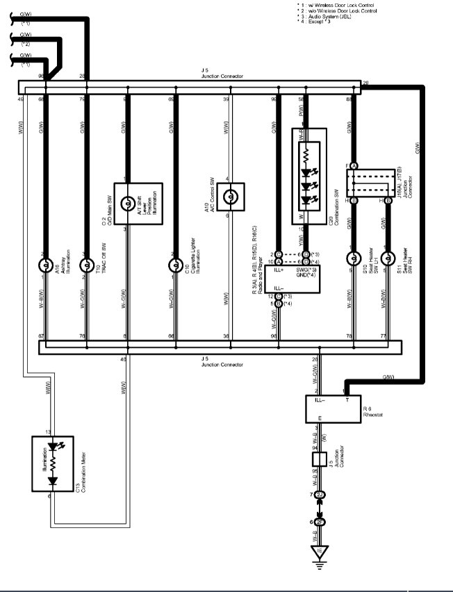
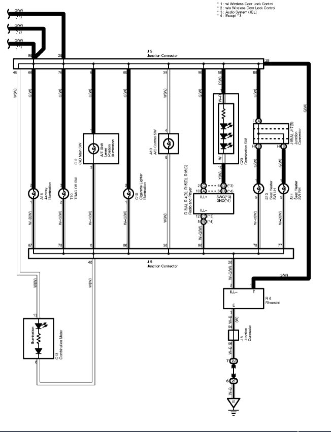
And I would like to know the part that supplies those light to the dashboard. Thank you
Sep 17, 2021 at 12:39 AM




