Gauges not working

1993 SATURN SC1
50,000 MILES • 1.9L • 4 CYL • 2WD • AUTOMATIC
Avatar
BYRON KINSEY
  • MEMBER
  • 4 POSTS
No gauges; fuel, temperature, tachometer. Blinkers, headlights others good.
Jul 18, 2018 at 10:58 AM
Advertisement
Avatar
STEVE W.
  • CERTIFIED EXPERT
  • 15,113 POSTS
Welcome to 2CarPros.
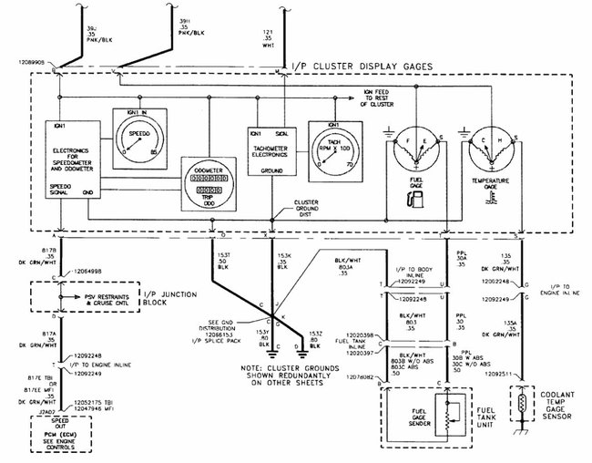
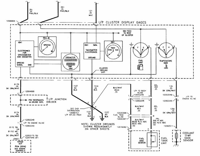
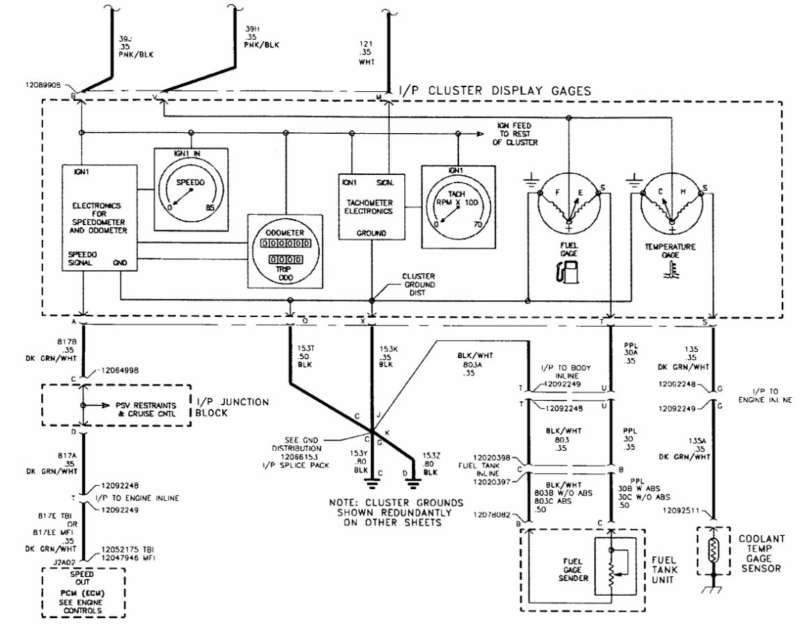
First thing to check would be the ignition 1 10A (Labelled IGN 1) fuse in the fuse block in the dash. If it is okay then the ground for the cluster is suspect as the power feed and ground are the only items that all of the gauges share. A quick test of both would be if the bulb test runs in the instrument panel when you turn the key on as they use the same power and grounds. If the bulb test works but you do not have the other items then it is most likely a failed cluster.
Jul 18, 2018 at 1:35 PM
Avatar
BYRON KINSEY
  • MEMBER
  • 4 POSTS
You are awesome!
Jul 18, 2018 at 5:32 PM
Advertisement
Avatar
STEVE W.
  • CERTIFIED EXPERT
  • 15,113 POSTS
Do not say that until we get you up and running with full gauges.
Jul 18, 2018 at 9:06 PM
Avatar
BYRON KINSEY
  • MEMBER
  • 4 POSTS
They are working. You guys rock!
Jul 20, 2018 at 4:38 PM
Avatar
BYRON KINSEY
  • MEMBER
  • 4 POSTS
Bad ground. Steve w
Jul 20, 2018 at 4:39 PM