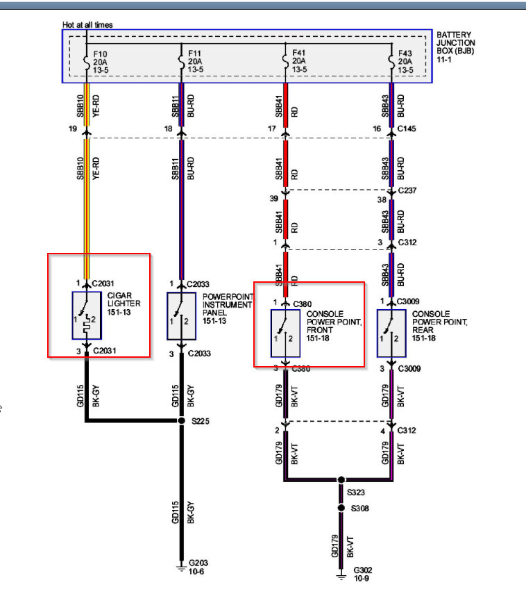
12 volt auxiliary plug and cigarette lighter plug fuse location

2008 FORD F-250
250,000 MILES • 5.4L • V8 • 4WD • AUTOMATIC
Avatar
RYANSMITH06
  • MEMBER
  • 1 POST
I don’t know the location of the fuse for the 12 V auxiliary plug and cigarette lighter plug. I think the fuse to both ports are blown and I need to know the location number to the fuses.
Aug 12, 2020 at 6:15 PM
Advertisement
Avatar
KASEKENNY
  • CERTIFIED EXPERT
  • 18,907 POSTS
It appears this is F10 and F41 in the battery junction block. I attached this info. Let me know if you have questions. Check out the diagrams (Below). Please let us know what you find. Thanks
Aug 12, 2020 at 6:26 PM