cooling fan stays on, fuse for radiator fan

2001 LEXUS ES 300
150,000 MILES • 6 CYL • 2WD • AUTOMATIC
Avatar
SAMANTHAJANE
  • MEMBER
  • 1 POST
Cooling fan will not shut off.
Nov 14, 2020 at 10:13 AM
Advertisement
Avatar
KASEKENNY
  • CERTIFIED EXPERT
  • 18,907 POSTS
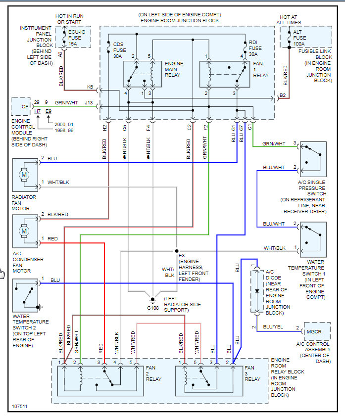
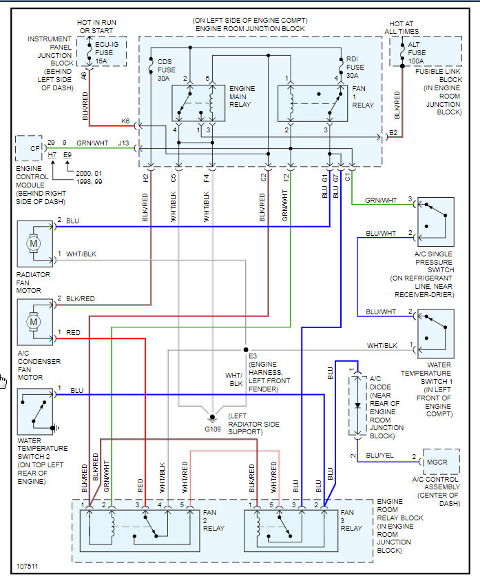
You have a couple to chose from. I would pull the RDI fuse which is illustrated on the attachments.

Clearly you have a short and it may just be the relay so you may want to try and replace that first and that may fix the issue. It is the Fan No 1 relay. Let us know if you need more help.
Nov 14, 2020 at 10:24 AM