Fuse 21 blows constantly

1997 TOYOTA CAMRY
200,000 MILES • 2.2L • 4 CYL • 2WD • MANUAL
Avatar
MKLLOYD
  • MEMBER
  • 2 POSTS
Fuse 21 blew intermittently now blows constantly. I do not have wiring diagram. Blows as soon as it is installed. Believe I disconnected all plug ins off fuse box but must be missing something. Do not need haircut pulling my hair out, lol.
Jun 6, 2018 at 10:51 PM
Advertisement
Avatar
HARRY P
  • CERTIFIED EXPERT
  • 2,292 POSTS
AllData does not tell me which fuse is fuse #21, so which one is it? Once I know that I will be able to look and see what is on that circuit.
Jun 7, 2018 at 4:03 AM
Avatar
MKLLOYD
  • MEMBER
  • 2 POSTS
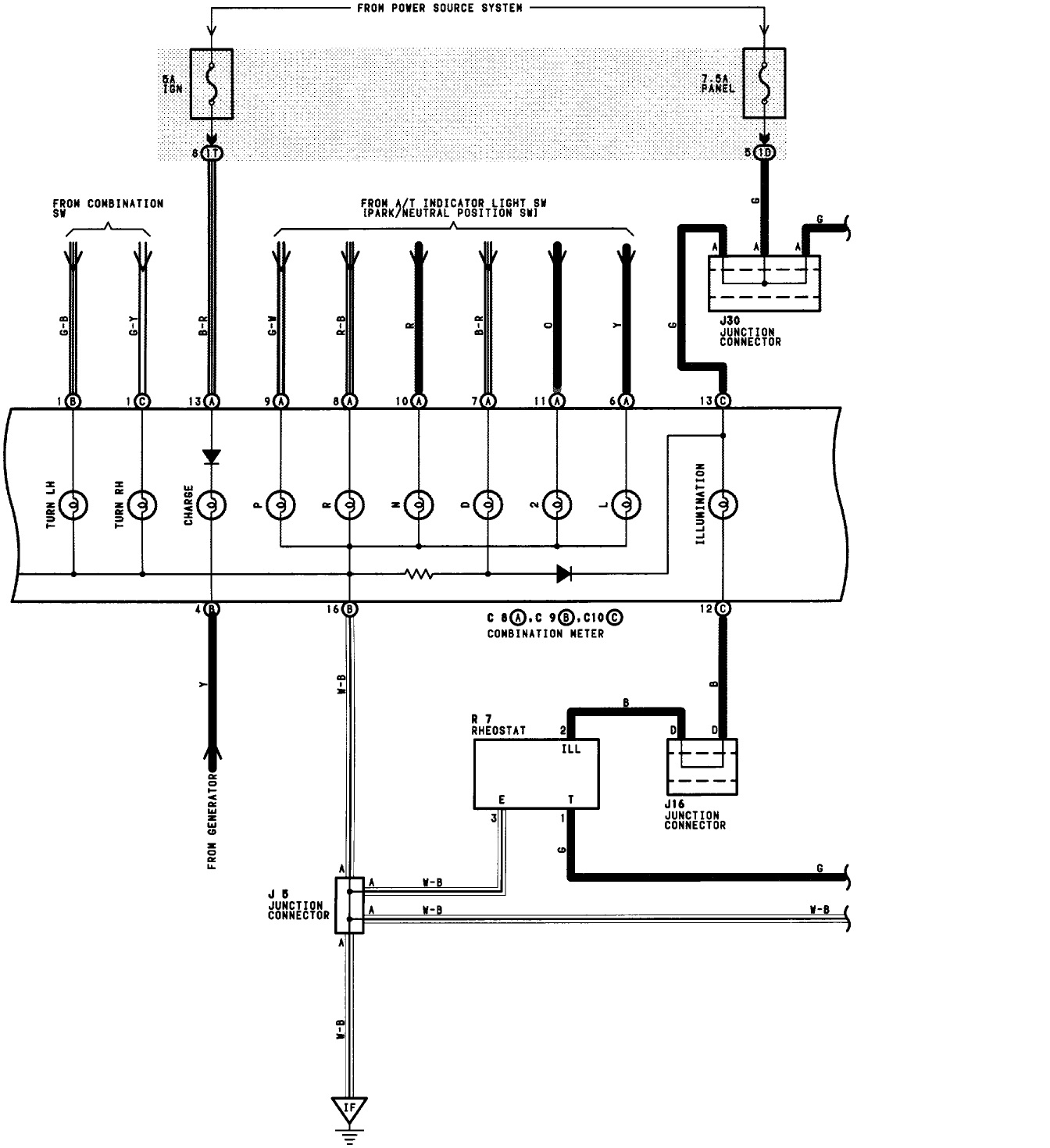
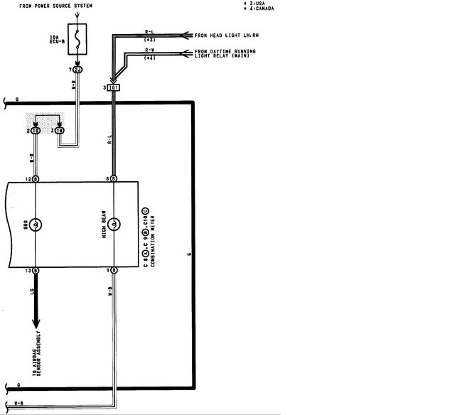
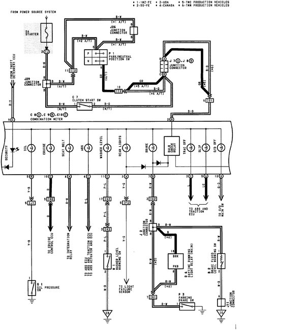
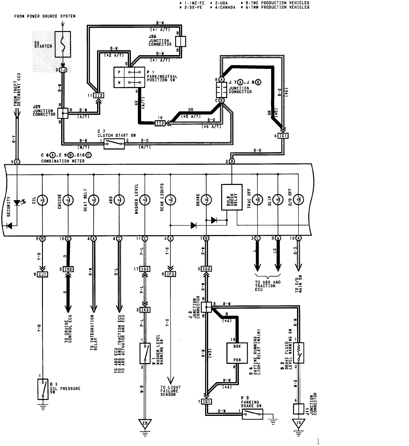
Hope this helps.
Jun 7, 2018 at 6:13 AM
Advertisement
Avatar
HARRY P
  • CERTIFIED EXPERT
  • 2,292 POSTS
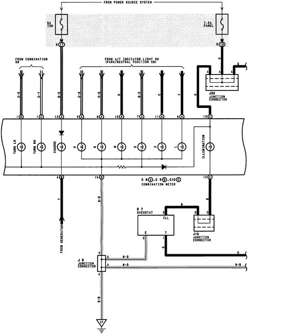
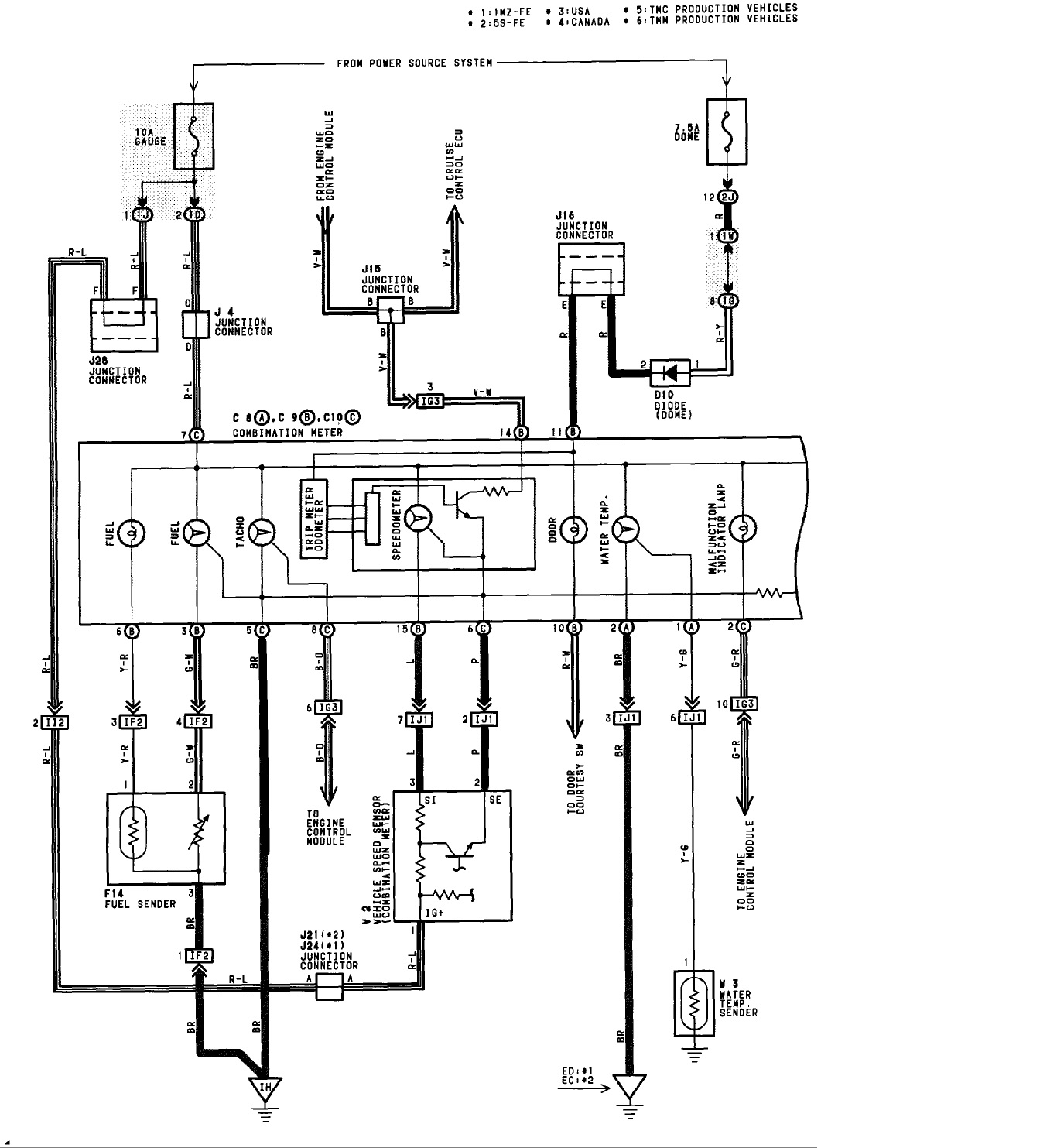
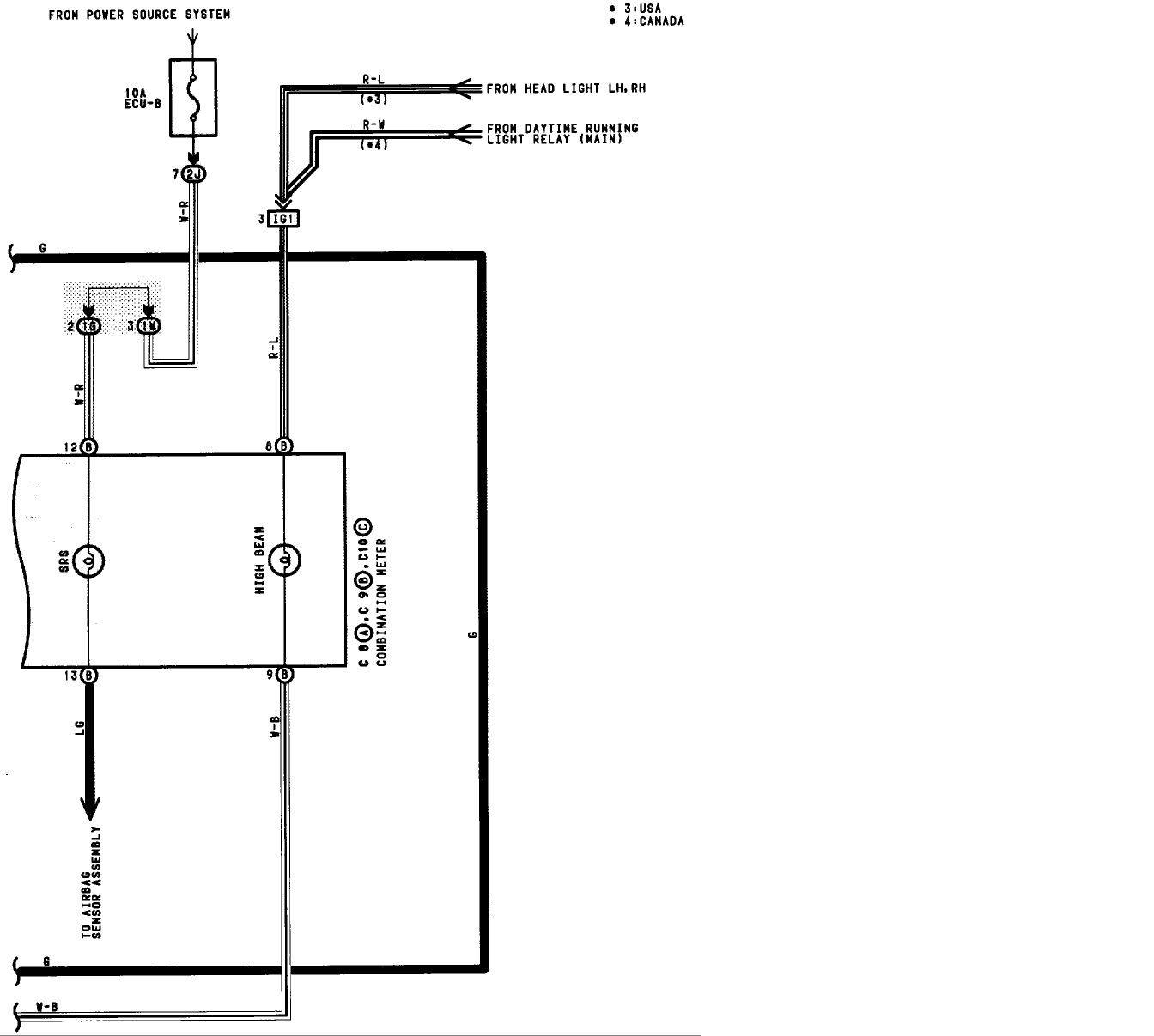
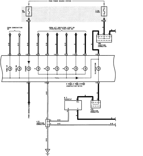
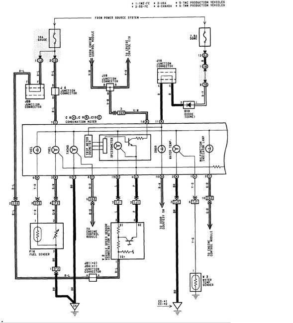
Yeah that helps a lot actually. I have had this problem before on a Lexus ES300 (Same thing as the V6 Camry). Same exact fuse. Turned out to be that a mouse had chewed up the wiring to the vehicle speed sensor. As soon as you turned the key on, it would blow the fuse. I will do some digging to try and get you wiring diagrams. As I recall, my diagnostic process was to pull the instrument cluster and disconnect two of the three connectors, and then turn the key on. I knew that if I kept doing that, eventually I would figure out which connector had the problematic circuit. I looked at the wiring diagram to see what was hooked up there, and saw the speed sensor, among other things. I raised the hood and looked down to the transmission and immediately saw the problem. An old rat's nest next to torn up wiring for the speed sensor.
Jun 7, 2018 at 1:15 PM
Avatar
HARRY P
  • CERTIFIED EXPERT
  • 2,292 POSTS
Here are the diagrams. I will help to interpret them later this evening. My two year old just woke up.
Jun 7, 2018 at 1:41 PM