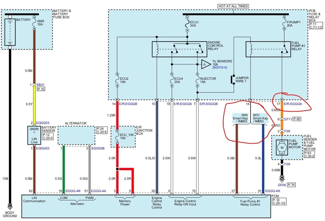
I am in search of the fuel pump relay. I have look and look and cannot find not one relay on this vehicle. I removed the relay box under the hood and there is no relays underneath. I disconnected the relay box inside the vehicle under the steering wheel and there is no relays behind that box.
The relay fuse is good and the I tested the pump and it is brand new and works. when i turn on the ignition, the fuel pump is not priming. I connected my scan tool and sent a signal to activate the pump and it will not engage. I can send power to the pump to prime it and the car will start but kills a few seconds afterwards.
The relay fuse is good and the I tested the pump and it is brand new and works. when i turn on the ignition, the fuel pump is not priming. I connected my scan tool and sent a signal to activate the pump and it will not engage. I can send power to the pump to prime it and the car will start but kills a few seconds afterwards.
Aug 10, 2025 at 10:11 AM




