Fuel Pump relay ?

2008 NISSAN TITAN
5.6L • V8 • 2WD • AUTOMATIC
Avatar
OHYEAH29
  • MEMBER
  • 4 POSTS
My truck would not start, I had Nissan diagnose it and was told that the the fuel pump was bad. I pulled the fuel pump and hooked the new pump to the wiring harness and it is not doing anything. Usually, I thought, that after the key was turned on, the fuel pump would engage...this is not happening. I checked the fuse, fuse is ok.

Is there a relay for the fuel pump that I can check?
Jun 20, 2015 at 4:12 PM
Advertisement
Avatar
CARADIODOC
  • CERTIFIED EXPERT
  • 34,306 POSTS
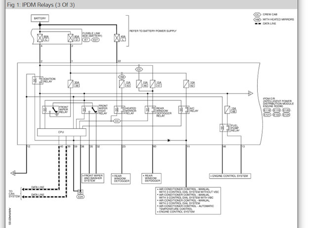
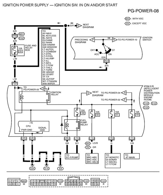
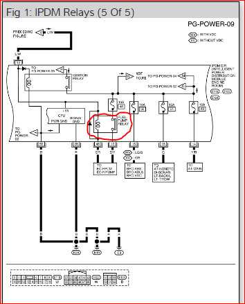
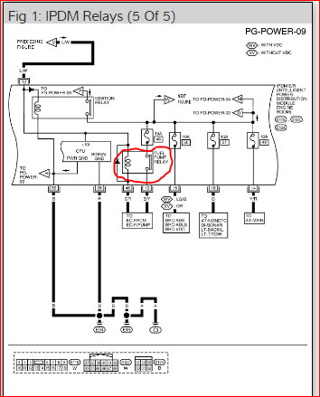
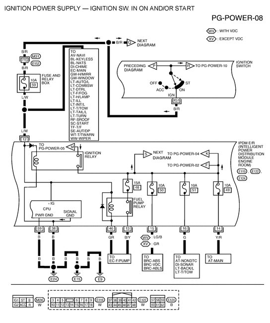
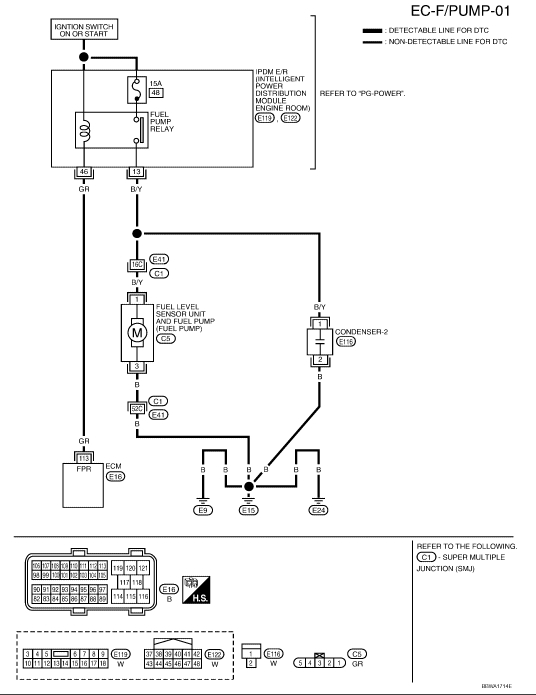
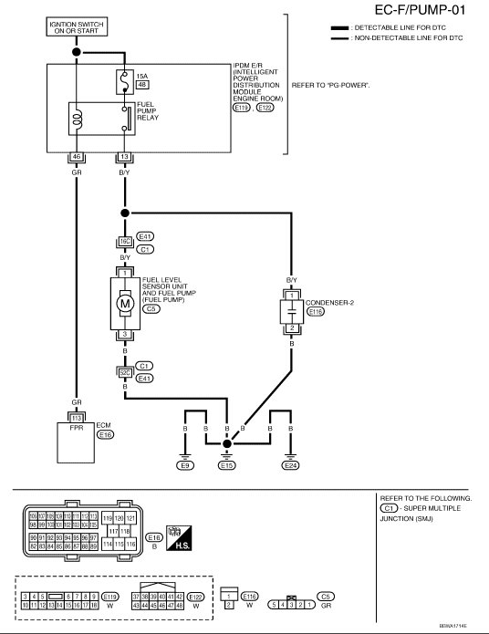
The fuel pump relay is in the IPDM right rear of the engine compartment. Check the diagrams below.

The fuel pump had better not run with just the ignition switch turned on. To do so would pose a serious fire hazard if a fuel line got ruptured in a crash. The pump should only run for one or two seconds after you turn on the ignition switch to insure pressure is up for starting. After that, it only runs when the engine is rotating, (cranking or running).

Pumps are diagnosed by checking for voltage on the 12 volt feed wire. Most mechanics use a test light so they can see it from inside when they turn on the ignition switch. If they see 12 volts for one second, next they check the ground circuit for continuity. If that is good, that just leaves the pump.

If you only have a digital voltmeter, you either have to place it so you can see it from inside the vehicle, or you need a helper to crank the engine. Often digital meters don't respond fast enough to give an accurate reading during that initial one-second pulse.

The test for 12 volts is much more valid if it is done with the pump plugged in and you back-probe the wires through the rubber seal in the connector. Better yet, you should hear the pump run. The problem with testing with a voltmeter and the pump is unplugged is there can be a corroded connector terminal or a break in the wire with just a tiny carbon-track left, and the digital meter will pick that up and give a false "good" indication. You won't get enough current through corrosion or carbon-tracking to run a test light or the pump, so those will give a more accurate indication if the circuit is okay.

Check out the diagrams (Below). Please let us know what you find.
Jun 20, 2015 at 6:48 PM
Avatar
OHYEAH29
  • MEMBER
  • 4 POSTS
Ran wires straight from the pump to the battery, pump works. Seems to be something wrong in "telling the pump to kick on", like a relay or the wiring harness/connection. Just not sure where to start.
Jun 20, 2015 at 6:57 PM
Advertisement
Avatar
CARADIODOC
  • CERTIFIED EXPERT
  • 34,306 POSTS
The pump will not run until the engine is being cranked. Did you do the testing while cranking the engine?

Also, have you checked for spark? If the fuel pump doesn't turn on because the Engine Computer isn't turning it on, that is usually in response to a missing sensor signal that also results in missing spark.
Jun 20, 2015 at 8:09 PM
Avatar
OHYEAH29
  • MEMBER
  • 4 POSTS
Yes, when turning the key to the start position, the fuel pump is engaged and makes a "humming" noise. This is not happening. But, when wired directly to the battery, the pump engages like it is supposed to do.

So, I do not believe the pump is bad, as stated. Is there a relay that sends the signal for the pump to kick on?
Jun 20, 2015 at 8:41 PM
Avatar
CARADIODOC
  • CERTIFIED EXPERT
  • 34,306 POSTS
"Yes, when turning the key to the start position, the fuel pump is engaged and makes a "humming" noise. This is not happening."

Now wait a minute. Is the pump running during cranking or isn't it? Please clarify that while I'm digging up a wiring diagram.
Jun 20, 2015 at 9:06 PM
Avatar
OHYEAH29
  • MEMBER
  • 4 POSTS
No sir, it does not come on at all. Nor does it engage when the key is turned on.
Jun 20, 2015 at 9:59 PM
Avatar
CARADIODOC
  • CERTIFIED EXPERT
  • 34,306 POSTS
Dandy. About 95 percent of cranks / no-starts are caused by a loss of spark AND fuel pressure and injector pulses. About one percent are caused by just no spark. The rest are caused by just the fuel delivery system, and it sounds like that's what we have. For the loss of spark and fuel, the pump would still run for that initial one or two seconds, but since you don't hear that, we know it's the pump circuit that needs our magic.

First check fuse 48, a 15 amp, in the under-hood fuse box. Next, remove the fuel pump relay from that box and check for voltage on the terminals in the socket. Two of them must have 12 volts when the ignition switch is on. If that's what you find, try swapping that relay with a different one like it, then see if the pump turns on.

If that doesn't work, remove that relay again and do a continuity test on the remaining two terminals, (not the two that had 12 volts). The ignition switch can be off for this test. One terminal should read open. The other one is for the pump motor and should read perhaps one or two ohms. The exact value isn't important now because there's going to be a few ohms of resistance in the meter leads.

Those four measurements were with a digital volt / ohm meter. If you only have a test light, all we care about is you have voltage on two terminals, then, move the test light's ground clip to the battery positive post and test the other two terminals. The light will light up when you find the one going to ground through the pump motor.

By this time I suspect you will have either found fuse 48 blown or there is no continuity to ground through the pump motor. If everything has checked good up to this point, check for 12 volts on the black / yellow wire at the pump's connector. You can do that while a helper is cranking the engine, but to do it yourself, I find it easier to bypass the fuel pump relay. Right now I'm not 100 percent sure I would tell you the right two terminals to connect, so a safer way is to pop the cover off the fuel pump relay, reinstall it that way, then squeeze the contact. Usually there is a way to wrap a rubber band around it or wedge a piece of thin cardboard in it to keep it turned on. That will let you do the testing without having to crank the engine or even turning on the ignition switch.

Read this guide on testing relays, it will help

https://www.2carpros.com/articles/how-to-check-an-electrical-relay-and-wiring-control-circuit

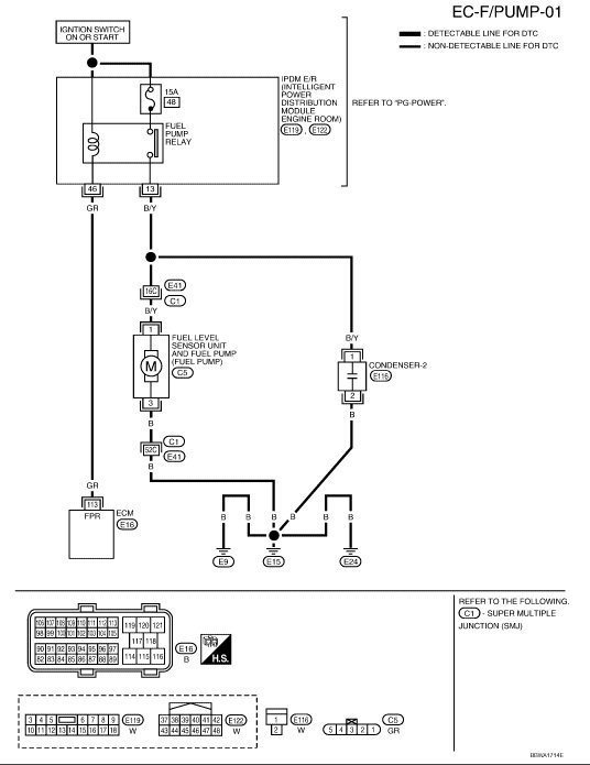
See the diagram below for the relay wiring

(USER NOTES : The fuel sensor is integrated into the IPDM and cannot be tested individually.)
Jun 20, 2015 at 10:38 PM
Avatar
CRUZMARTINEZ0114
  • MEMBER
  • 1 POST
Is there any relay or can some one help me out with a wiring diagram?
Nov 27, 2020 at 4:53 PM (Merged)
Avatar
DANNY L
  • CERTIFIED EXPERT
  • 5,648 POSTS
Hello, I am Danny.

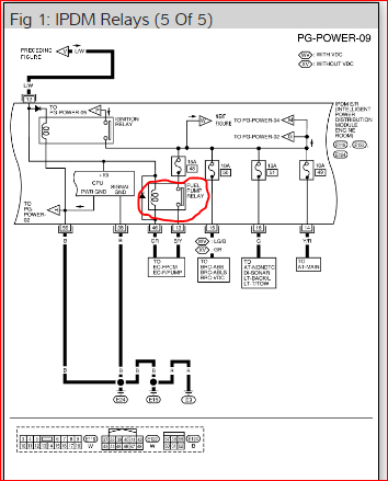
Here is a wiring diagram and picture of the Fuel Pump Relay. (I circled the relay- red) *Note: there is also a different wiring diagram if your vehicle is Flex Fuel capable. Hope this helps! Danny-
Nov 27, 2020 at 4:53 PM (Merged)
Avatar
BRIAN MCDANIEL
  • MEMBER
  • 1 POST
It will do everything but crank. Where is the fuel pump relay? went to replace the fuel pump, completely pulled the tank and found that it had been changed out before I bought the truck. So I tested the new pump by connecting it to the wiring harness. Nothing happens. test the wiring . no power. So the pump is not bad I put it all back together. Did one more test and I cranked, so I believe it it is the relay. Cannot find anything on it. I need a location on it. I called the local dealership and asked for a recall on it but mine was not part of the recall.
Nov 27, 2020 at 4:54 PM (Merged)
Avatar
STEVE W.
  • CERTIFIED EXPERT
  • 15,113 POSTS
Looks like it is in the under hood smart fuse panel. It may not be a replaceable item without replacing the box itself or wiring in an external relay. The labor they show for replacement is the same as replacing the entire box.

See the diagrams below for component location and wiring diagrams
Nov 27, 2020 at 4:54 PM (Merged)
Avatar
MOLINA 123
  • MEMBER
  • 1 POST
Cranks but will not start. Can you tell me where is the fuel pump relay located?
Nov 27, 2020 at 4:54 PM (Merged)
Avatar
ASEMASTER6371
  • CERTIFIED EXPERT
  • 52,796 POSTS
Good morning,

The fuel pump relay is part of a power module under the hood. In that module are several relays but the bad news is they are not serviceable as the entire module has to be replaced if the fuel pump relay has failed.

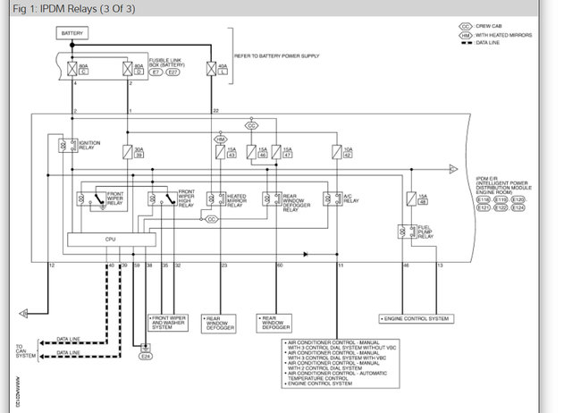
IPDM E/R (Intelligent power distribution module engine room)

System Description
- IPDM E/R (Intelligent Power Distribution Module Engine Room) integrates the relay box and fuse block which were originally placed in engine compartment. It controls integrated relays via IPDM E/R control circuits.
- IPDM E/R integrated control circuits perform ON-OFF operation of relays, CAN communication control, etc.
- It controls operation of each electrical component via ECM, BCM and CAN communication lines.

CAUTION: None of the IPDM E/R integrated relays can be removed.

Did you verify fuel pressure before assuming it is the relay?

https://www.2carpros.com/articles/how-to-check-fuel-system-pressure-and-regulator

Did you verify spark as well?

https://www.2carpros.com/articles/how-to-test-an-ignition-system

Roy
Nov 27, 2020 at 4:54 PM (Merged)