Fuel pump not working

1991 DODGE SHADOW
109,000 MILES • 2.5L • 4 CYL • 2WD • AUTOMATIC
Avatar
JACKIE TODD
  • MEMBER
  • 2 POSTS
Put in a new ASD auto relay, fuel pump is new, good voltage to the pump, still not working. Don't know what else to do.
Mar 25, 2022 at 5:49 PM
Advertisement
Avatar
JACOBANDNICKOLAS
  • CERTIFIED EXPERT
  • 110,175 POSTS
Hi Jackie, you indicate good voltage to the pump. If that is the case, either the pump is bad, or you have no ground to complete the circuit.

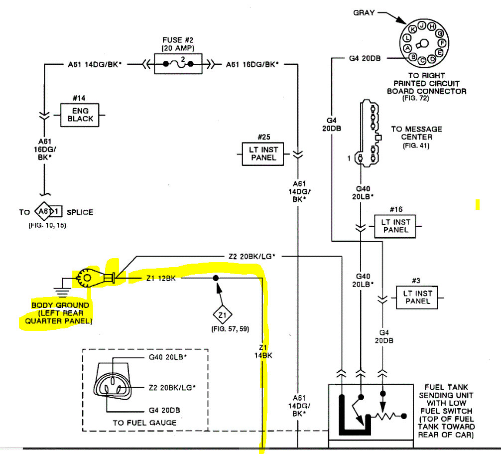
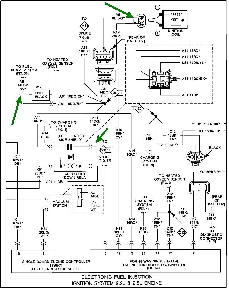
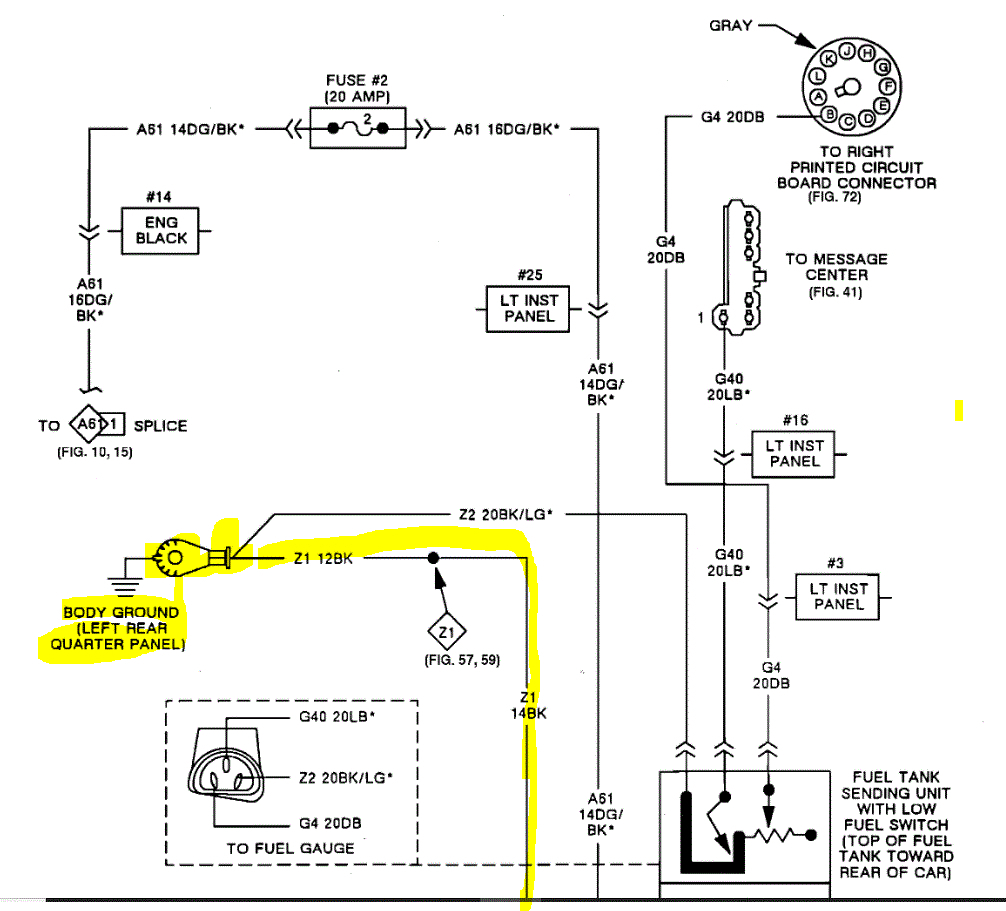
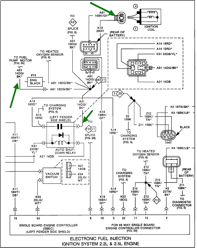
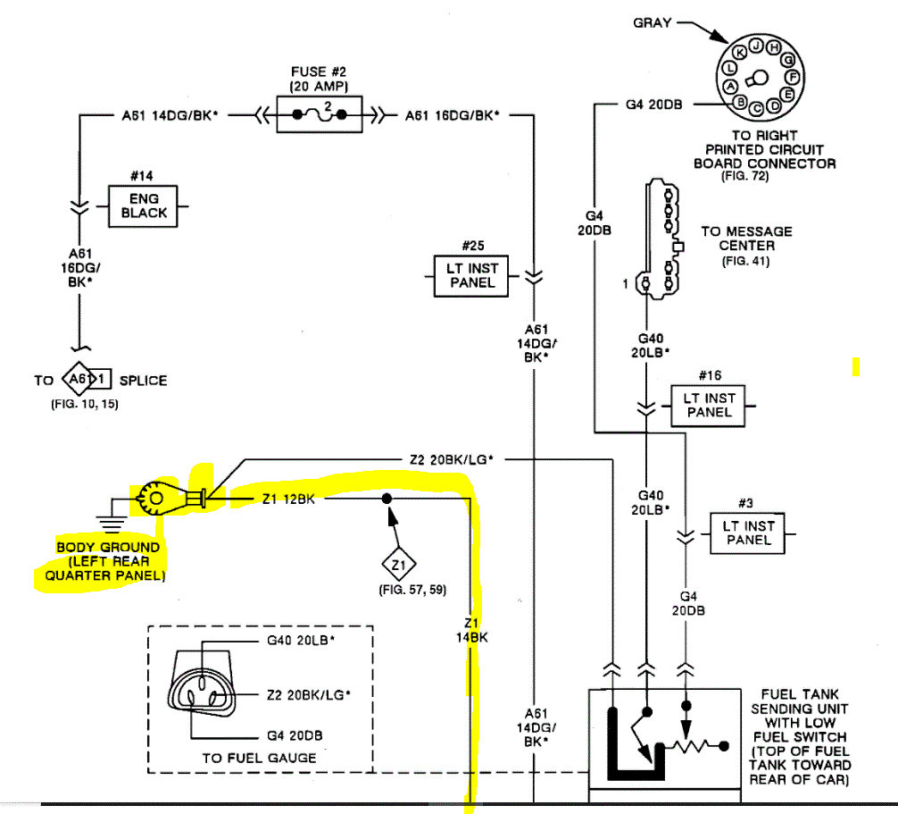
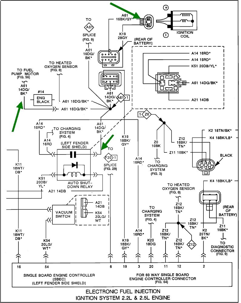
Do me a favor. Take a look at pic 1 below. It explains what to check if the pump isn't running. Also, pics 2 and 3 are the wiring schematic. I was only able to find the OEM schematics, so they are not as informative. However, using the tests in pic 1 and schematics should provide the cause of the problem.

Here is a link you may find helpful:

https://www.2carpros.com/articles/how-to-check-wiring

Let me know what you find or what I can do to help.

Take care,

Joe

See pics below.
Mar 25, 2022 at 8:10 PM
Avatar
CARADIODOC
  • CERTIFIED EXPERT
  • 34,306 POSTS
How and when are you expecting to see the fuel pump run? Most of the time people are expecting it to run any time the ignition switch is in "run". That will never happen as that presents a serious fire hazard if a fuel line is ruptured in a crash. Rather, the pump will run for about one second when you turn on the ignition switch, (you may be able to hear its hum), then it turns off. It gets turned back on again any time there's engine rotation, (cranking or running). The Engine Computer does that through the automatic shutdown, (ASD) relay or a separate fuel pump relay, and it turns them on when it sees signal pulses from the Hall Effect pickup assembly in the distributor.

That pickup has a very high failure rate, but it's inexpensive and easy to replace. The better clue though, when it fails, is you won't have spark. You'll still have near normal fuel pressure due to that one second the pump runs each time you turn on the ignition switch.

If it will help, here's a link to an article on checking for spark:

https://www.2carpros.com/articles/how-to-test-an-ignition-system

They're doing this with a different type of "coil-on-plug" system, but checking for spark is the same on your engine.

This diagram shows the ASD relay and some of the circuits it feeds, (green arrows). The easiest and fastest way to see if the ASD circuit is working properly is to go right to the ignition coil positive terminal, or either smaller terminal on the back of the alternator with a test light.

https://www.2carpros.com/articles/how-to-use-a-test-light-circuit-tester

You can use a voltmeter too, but they usually don't respond fast enough. Have a helper run the ignition switch or prop the test light up so you can see it from inside the car. You will see it light up full brightness for one second when you turn on the ignition switch. That tells us the ASD relay and circuit are okay and the Engine Computer has control of it. Next, it must turn on full brightness and steady when you start cranking the engine. If it does, we have to focus on the fuel pump or the ignition system, but not both. If it does not light up during cranking, you won't have fuel pump, spark, or injector pulses, that's when we have to look at the Hall Effect pickup assembly.

Here's a hint that makes this easier. Normal, inexpensive test lights, (not the new fancy ones with different colored lights or built-in voltmeters), don't have a polarity. Connect its clip lead to the ignition coil's positive terminal, then place the probe on ground where it can be nearer the windshield and easier to see from inside the car. You can touch the probe to any paint and rust-free point on the engine, body, or even the battery's negative cable.
Mar 25, 2022 at 8:32 PM
Advertisement
Avatar
JACKIE TODD
  • MEMBER
  • 2 POSTS
There's no ground on the left fender well side.
Mar 26, 2022 at 12:26 PM
Avatar
JACOBANDNICKOLAS
  • CERTIFIED EXPERT
  • 110,175 POSTS
Jackie,

Are you looking in the trunk area in the pics above? I attached a pic of yours below and circled a black wire. If you follow it, where does it end?

Let me know.

Joe

See pic below.
Mar 26, 2022 at 12:46 PM