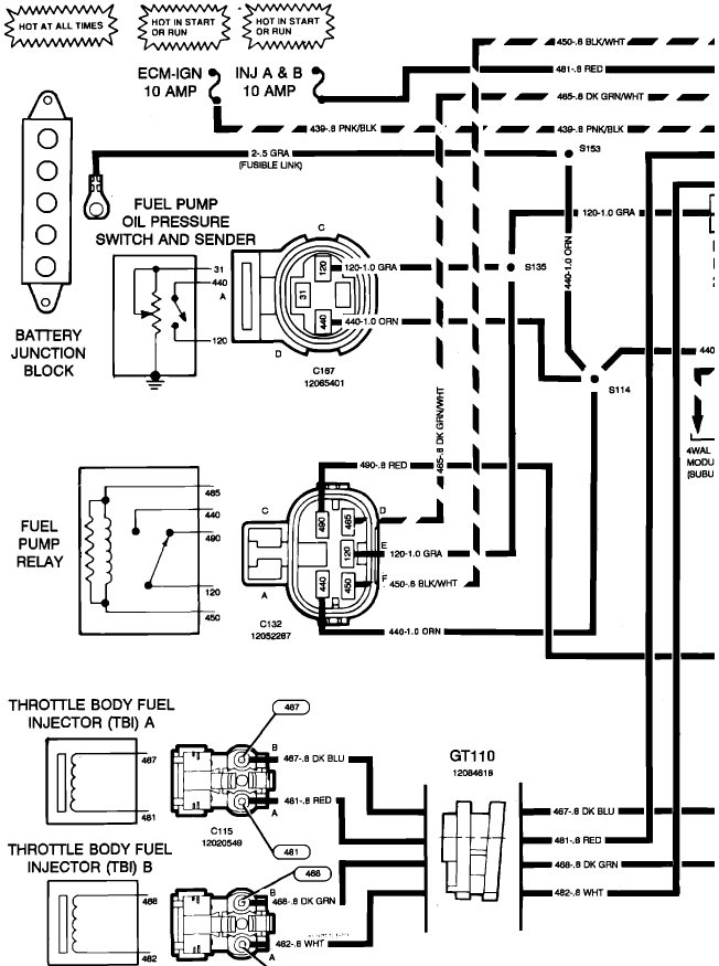
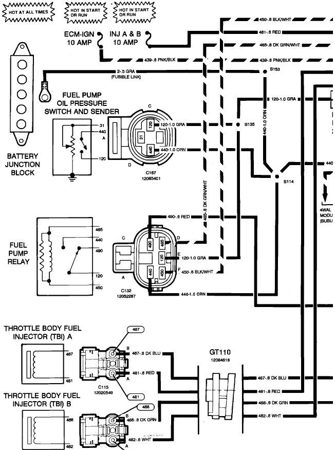
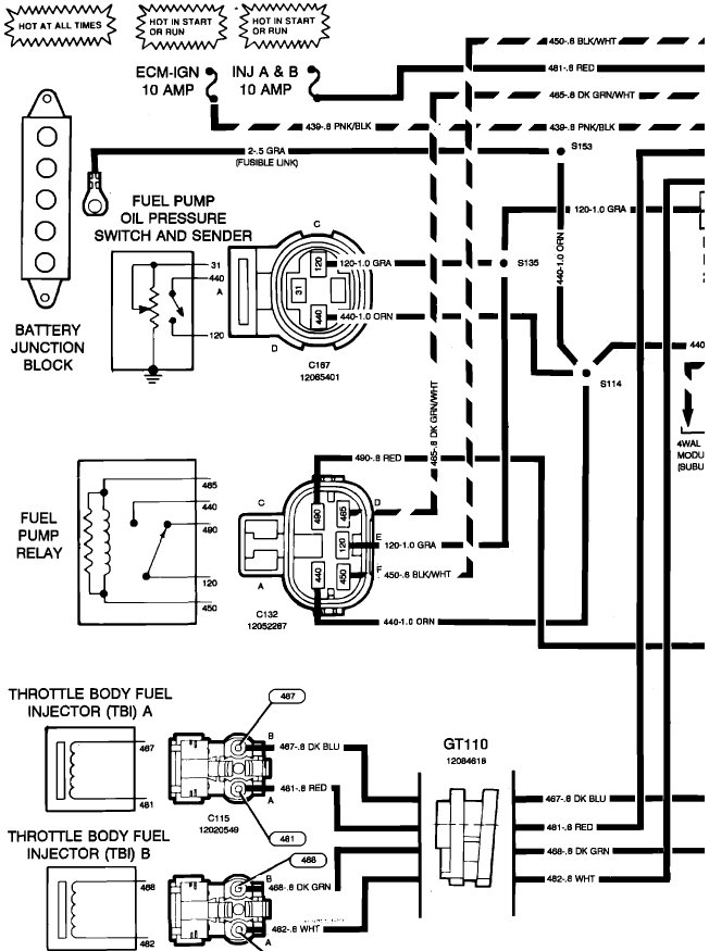
Getting fire. Can pour gas in carburetor and will start for short burst. Can you recommend a good video on YouTube or somewhere that shows how to test relay and pump for this model truck listed above?
Thank you
Thank you
Sep 29, 2017 at 3:18 PM
