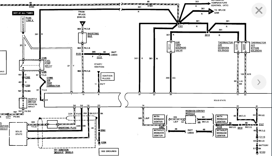
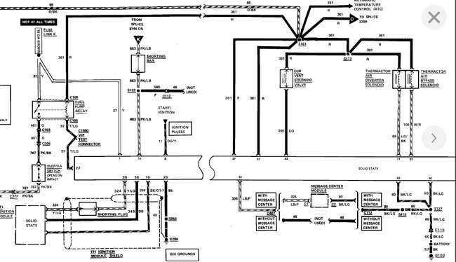
The fuel pump stopped working recently so I replaced it along with the fuel filter (frame) and relay. The new fuel pump is not working. I attached wires from battery to the pump it works. I also checked to see if inertia switch had engaged from these bad potholes but it had not. The button was still seated. Any suggestions?
Jun 6, 2019 at 5:15 AM

