Fuel gauge erratic above 1/2 tank

1993 CHEVROLET 1500
172,000 MILES • 4.3L • 6 CYL • 4WD • MANUAL
Avatar
CHEVYDALE
  • MEMBER
  • 5 POSTS
My fuel gauge started sweeping erratically recently when tank is filled above 1/2 tank. When it does this the needle will sweep rapidly from approximate actual level to pegged out beyond the full tank margin.
Now this truck was stolen and recently recovered and these problems are new since having the truck back. The people who stole it also messed up the 4x4 (see previous post 11/22/19) - (on which I posted a question yesterday). They really beat my good old truck up bad.
If you can steer me in the right direction to fix these two issues i would be grateful.
Nov 23, 2019 at 1:11 AM
Advertisement
Avatar
SCGRANTURISMO
  • CERTIFIED EXPERT
  • 4,897 POSTS
Hello,

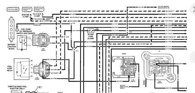
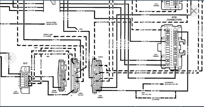
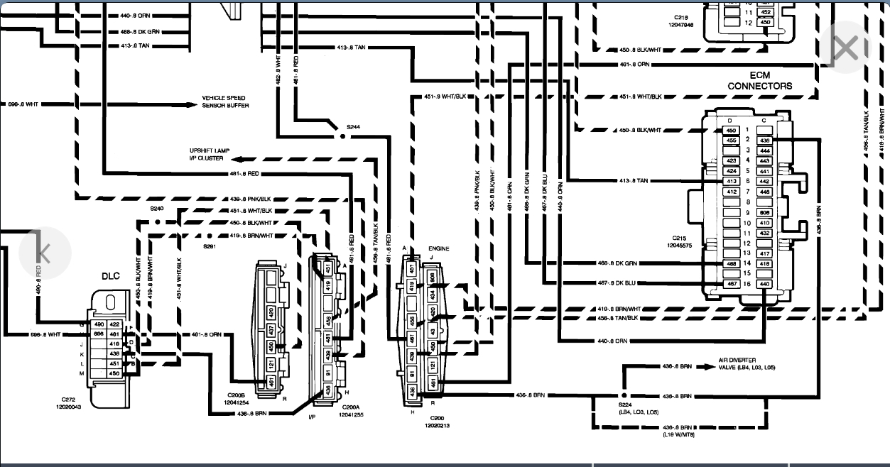
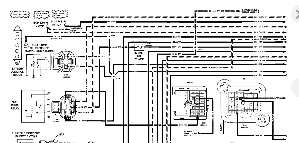
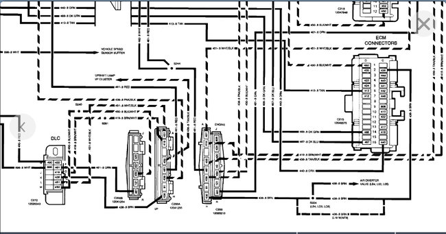
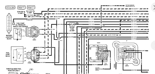
This could be a problem with the Fuel Pump Sender which is a float on the fuel pump module and sends electricity to the fuel gauge showing the fuel level in your vehicle's fuel tank. In the diagrams down below I have included the instructions for the removal and installation for your vehicle's fuel pump sending unit and the wiring diagrams of your vehicle's engine management for reference. Please go through these guides and get back to us with what you are able to find out.

thanks,
Alex
2CarPros
Nov 23, 2019 at 4:27 AM
Avatar
CHEVYDALE
  • MEMBER
  • 5 POSTS
Thank you, that is where I was leaning toward. In your opinion would it be worth a shot at trying to un-gum the sender by using an injector/fuel system cleaner in the tank? I mean it couldn't hurt, right?
Nov 23, 2019 at 8:39 AM
Advertisement
Avatar
SCGRANTURISMO
  • CERTIFIED EXPERT
  • 4,897 POSTS
Hello again,

No it couldn't hurt and who knows it could work and save the money for new parts, and the hassle of having to install them. Please let us know how it turns out.

Thanks,
Alex
2CarPros
Nov 23, 2019 at 1:19 PM