fuel gauge not working?

2000 CHEVROLET S-10
190,000 MILES • 4.3L • V6 • 4WD • AUTOMATIC
Avatar
JOSEPH WERTH
  • MEMBER
  • 1 POST
I just replaced the fuel pump and the gauge cluster; my fuel gauge always reads empty or low fuel i never know how much fuel i have in the tank, can you help?
Nov 11, 2022 at 1:29 AM
Advertisement
Avatar
AL514
  • CERTIFIED EXPERT
  • 5,462 POSTS
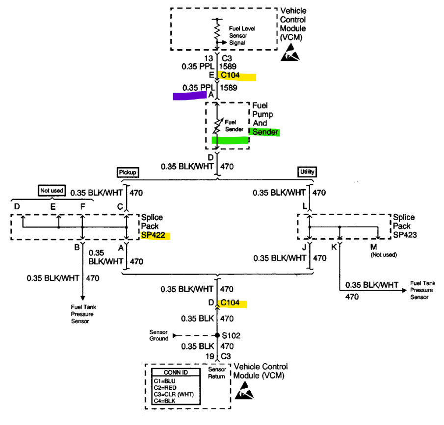
Hello, I'll post the wring diagrams for your truck, both setups look the same, but the fuel level assembly has a ground that runs through a splice pack on the rear frame rail and then out to the ECM sensor ground. So, there may be an issue in the splice pack. The black wire is the sensor ground, and there may be some corrosion in the splice pack causing high resistance in the circuit.
These grounds should light a test light bright, here's the location of that Ground splice pack. Check that first for corrosion or damaged wires, you can by its location it is easily going to get dirt and salt from the road in it.
Are you getting any other codes or a check engine light on?

Here is the OEM diagram too (last diagram), there are a bunch of connectors in the circuit, I'll post the location of those as well.
Sorry not sure why it posted the diagrams twice. Slight glitch there.
This circuit runs through the connector c102 twice, once as a purple wire and then coming back as a black wire. C102 is on top of the transmission.

https://www.2carpros.com/articles/how-to-use-a-test-light-circuit-tester
Nov 11, 2022 at 8:03 AM