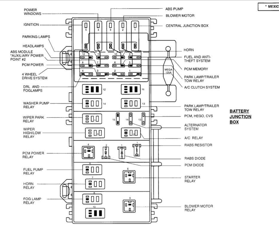
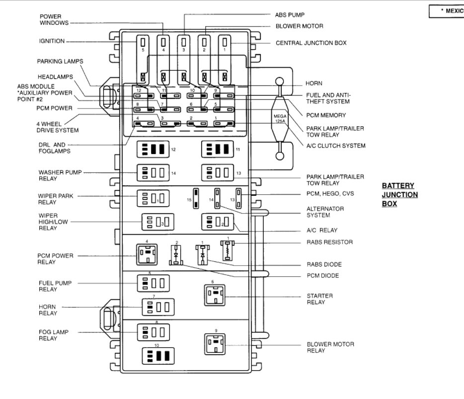
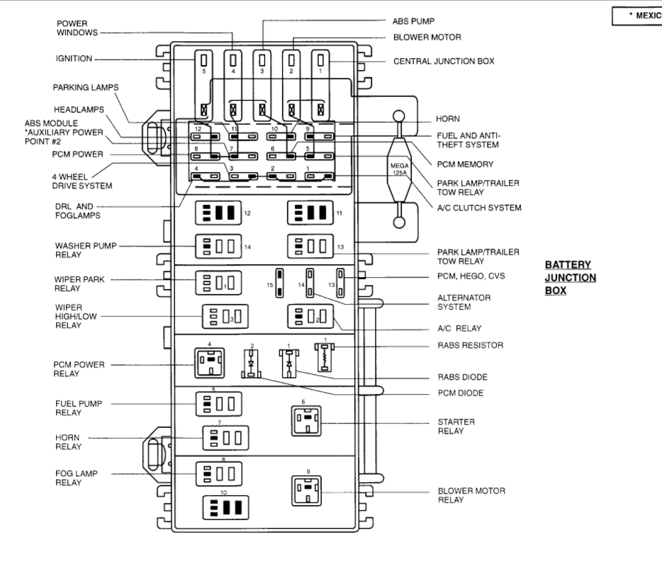
i was wondering if you could either email me a diagram or tell me which relay it would be that runs my fuel ump on my 98 ford ranger 3.0L (manual) because i was driving home the other day and my truck died on me. so i thought it was the fuel pump... i put a new one in and now my truck is not getting fuel to the engin at all. i checked the safe switch and that wasnt the problem. me and my father have narrowed it down to either the relay or an inline fuse (if there is one). so if you could send me a labeled diagram or something that would be very helful.
May 26, 2009 at 11:20 AM


