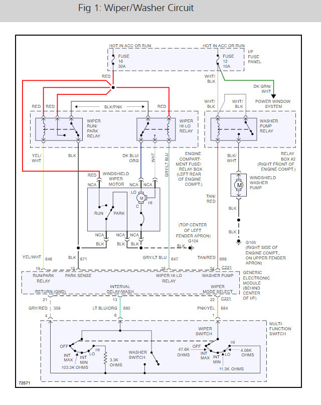
I got such good help on here the last time, I will throw this out there. I flip the control switch for the windshield wipers, but nothing happens. I have checked fuses/relay switches, they seem fine. How can I tell if it is the motor for it or the actual control on the steering wheel that is bad? Or any other ideas on how to test to see what might be wrong?
Oct 29, 2009 at 3:20 PM

