fuel pump relay location please

1989 FORD RANGER
89,000 MILES • 6 CYL • 2WD • AUTOMATIC
Avatar
RON MCCABE
  • MEMBER
  • 1 POST
where is the fuel pump relay located?
Oct 28, 2010 at 10:13 AM
Advertisement
Avatar
WRENCHTECH
  • CERTIFIED EXPERT
  • 20,761 POSTS
Hello,

The fuel pump relay is under the hood near the firewall in the center here is a guide to help you test it and the location of the fuel pump relay featured in the diagrams below.

https://www.2carpros.com/articles/how-to-check-an-electrical-relay-and-wiring-control-circuit

Check out the diagrams (Below). Please let us know if you need anything else to get the problem fixed.
Oct 28, 2010 at 11:21 AM
Avatar
J.STIEG
  • MEMBER
  • 361 POSTS
Where is the fuel pump relay located on my truck?
Oct 27, 2018 at 1:49 PM (Merged)
Advertisement
Avatar
ASEMASTER6371
  • CERTIFIED EXPERT
  • 52,796 POSTS
under hood, left side on the fender skirt and the eec power relay and the fuel pump relay are together.

not a common failure.

what is the issue??

Roy
Oct 27, 2018 at 1:49 PM (Merged)
Avatar
J.STIEG
  • MEMBER
  • 361 POSTS
I just had it parked all summer and I could not hear the fuel pump come on along with not starting.

I did not suspect the relay I just always use it as a central troubleshooting spot. fuel pump works now.
Oct 27, 2018 at 1:49 PM (Merged)
Avatar
RPARSONS
  • MEMBER
  • 2 POSTS
Can anyone tell me where the fuel pump relay switch is located?
Oct 27, 2018 at 1:49 PM (Merged)
Avatar
TRYBLTROUBLE
  • MEMBER
  • 1 POST
we are haveing a problem finding the fuel switch relay.if you can help that would be great.
Oct 27, 2018 at 1:49 PM (Merged)
Avatar
DAVE H
  • CERTIFIED EXPERT
  • 13,384 POSTS
Fuel Pump Relay (2.3L & 2.9L)........On right fender apron. See Fig. 2


https://www.2carpros.com/forum/automotive_pictures/266999_fuel_5.jpg

Inertia Switch.......Under right side of dash, on firewall. See Fig. 5 .


https://www.2carpros.com/forum/automotive_pictures/266999_in_1.jpg

Oct 27, 2018 at 1:49 PM (Merged)
Avatar
TIMF7068
  • MEMBER
  • 1 POST
i have no power going to the fuel pump itself. i have checkedall the fuses,relays etc any suggestions
Nov 24, 2020 at 8:18 AM (Merged)
Avatar
RENAUDTN
  • CERTIFIED EXPERT
  • 636 POSTS
Do you mean you checked for voltage all along the fuel pump circuit and found no power at all, or you just checked at the pump?

You could have a bad connection somewhere.

Have you checked the fuel pump safety switch/inertia switch? It may have tripped and need to be reset.
Nov 24, 2020 at 8:18 AM (Merged)
Avatar
GREG1951NC
  • MEMBER
  • 1 POST
I have a code reader and it says "no ground to the fuel pump circuit) (code 95) Does that mean the computer is bad or what? I have checked the relay..it is fine, ( this vehicle has 2 fuel pumps and it is unlikely they would both go out at once) Anyway I have spark, so something with the fuel pump circiut I am guessing. I was told that the CPU was the ground for the fuel pump and the injectors as well...what do you suggest?

Thanks, Greg
Nov 24, 2020 at 8:18 AM (Merged)
Avatar
STRAILER
  • CERTIFIED EXPERT
  • 53,855 POSTS
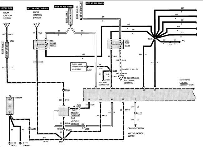
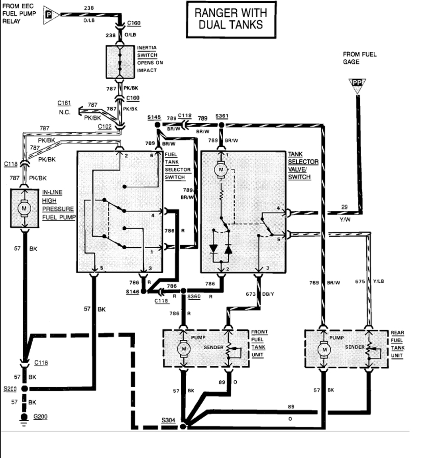
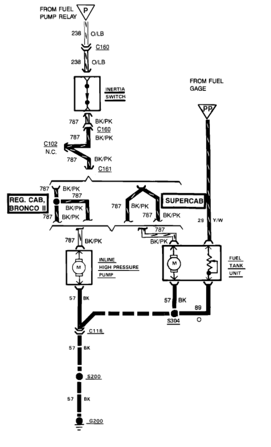
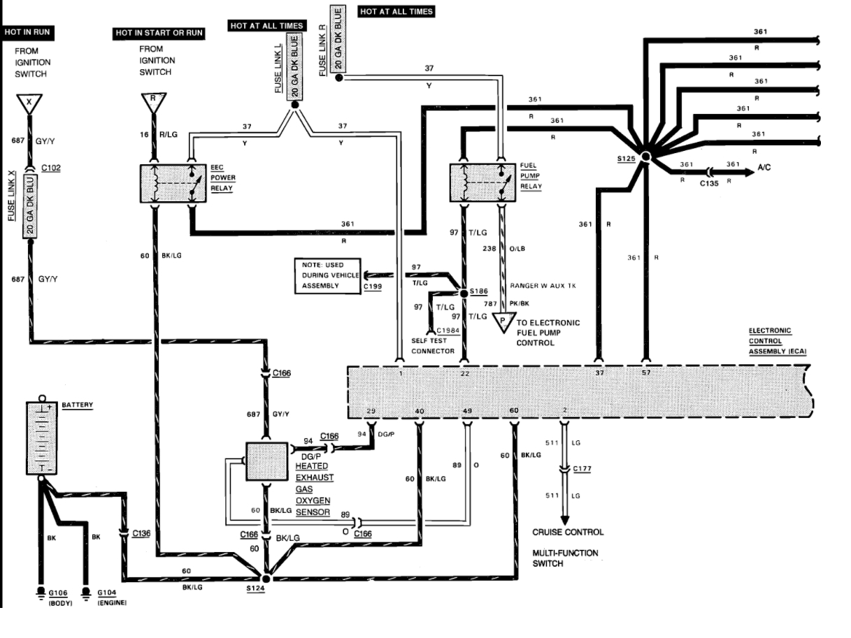
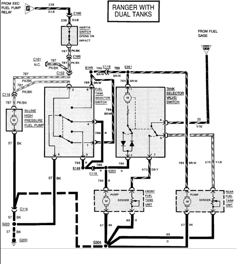
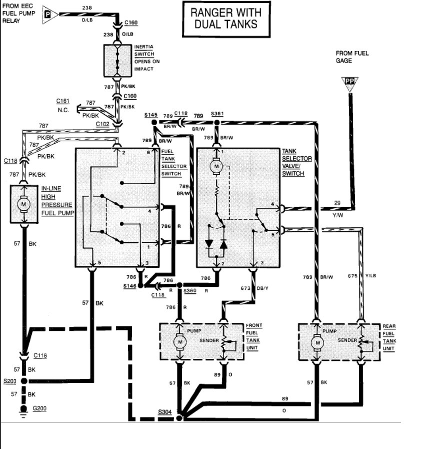
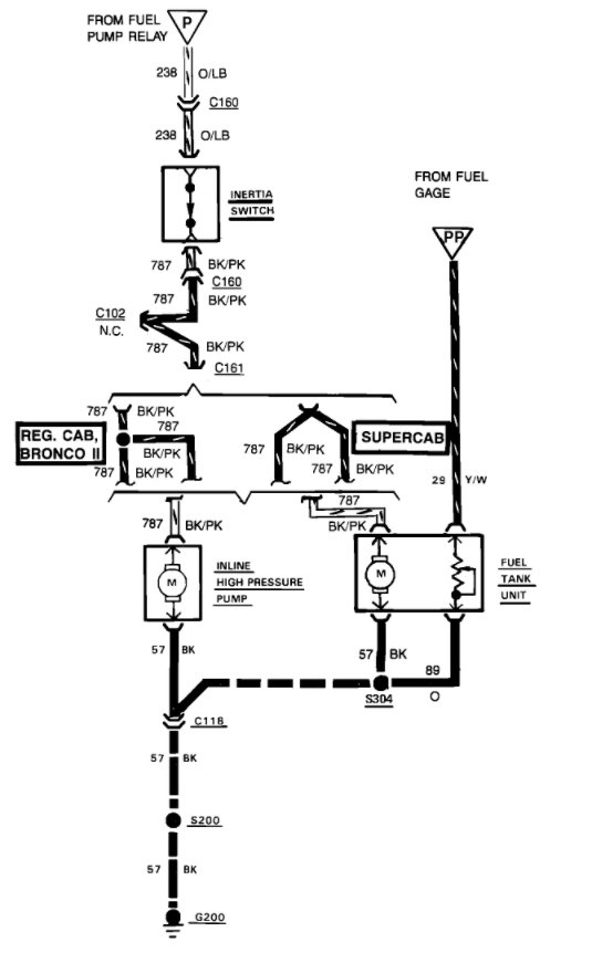
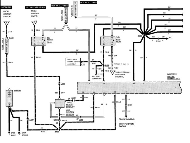
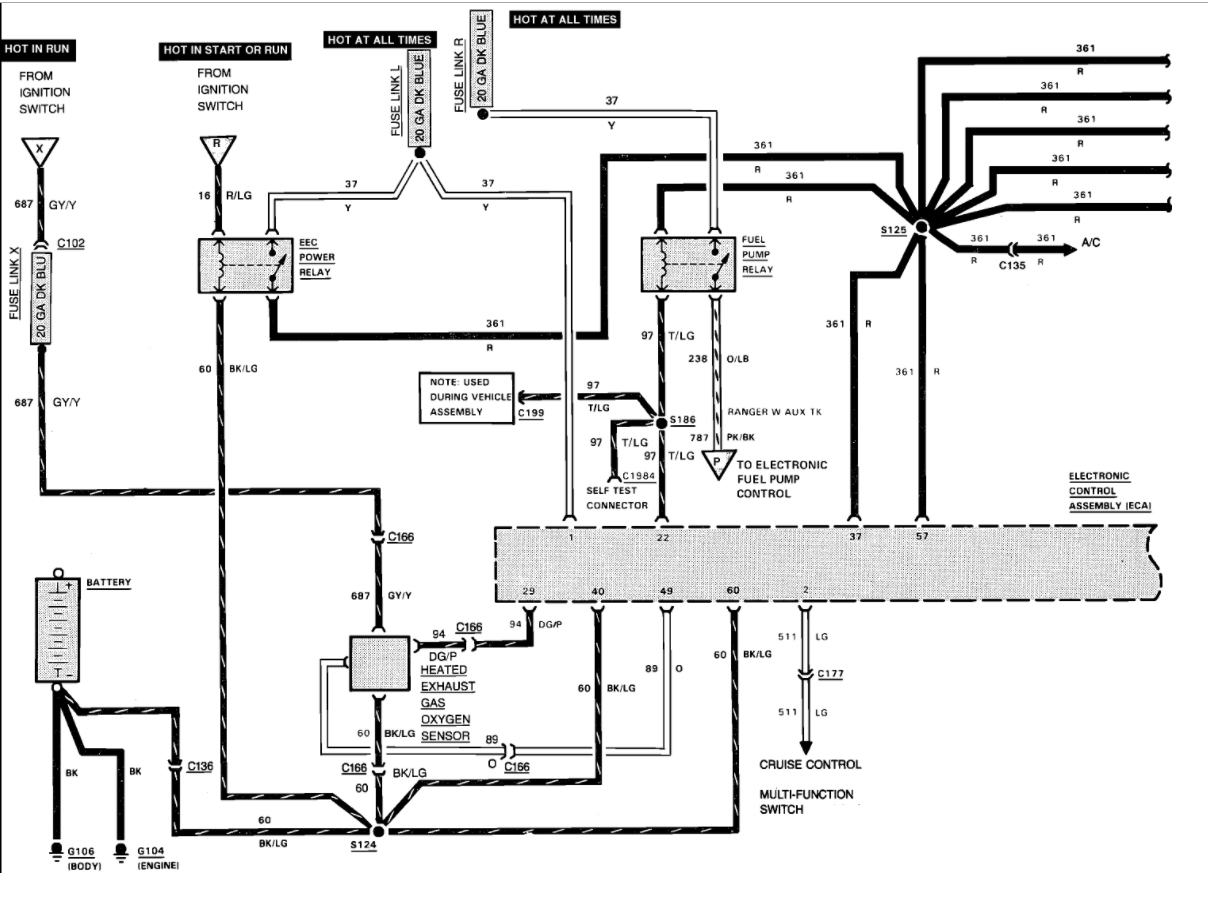
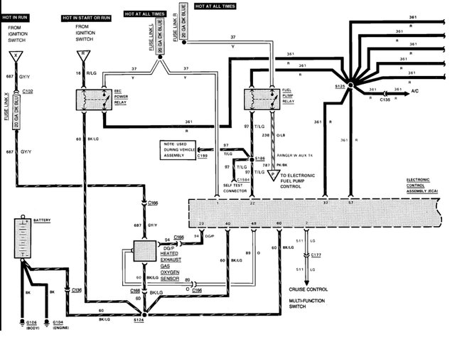
Hello Here is a guide to help you test the wiring in the system it sounds like you have a open wire or connection. https://www.2carpros.com/articles/how-to-check-wiring The wiring diagrams are (below) This is from the book: When ignition is turned on, EEC power relay is energized, closing its contacts. Power is provided to both fuel pump relay and timing device in EEC module. Fuel pump runs through contacts of fuel pump relay. If ignition is not turned on within one second, timing device in EEC module will create an open ground circuit. Opening ground circuit of fuel pump relay de-energizes fuel pump. This circuit provides for pre-pressurization of fuel system. When ignition switch is turned to "START" position. EEC module operates fuel pump relay to provide fuel for starting engine while cranking. If vehicle is involved in a collision, inertia switch will stop fuel flow. Engine will run until residual fuel is exhausted. If inertia switch has been tripped, switch must be reset before vehicle can be restarted. Inertia switch location on Bronco II and Ranger is on floorboard to right of transmission hump. Aerostar inertia switch is located in the right kick panel. On "E" series, switch location is passenger's side cowl panel, forward of right front door. On Bronco and "F" series, switch location is on left kick panel, near emergency brake pedal. To reset inertia switch, turn ignition off. Check for fuel leaks in engine compartment, fuel lines, and at tank. If no leaks are found, reset switch by depressing button on top of inertia switch. If gasoline fumes or liquid are present, DO NOT reset switch. FUEL PUMP RELAY Fuel pump relay and ignition is activated by ECA when the ignition switch is in the "ON" or "CRANK" positions. When ignition is turned on, the relay is activated to supply initial line pressure to system.


https://www.2carpros.com/forum/automotive_pictures/266999_pump_8.jpg

LARGER BELOW - BOTH SINGLE AND DUAL TANKS Please use 2CarPros anytime, we are here to help. Please tell a friend. Cheers, Ken
Nov 24, 2020 at 8:18 AM (Merged)
Avatar
87_RANGER
  • MEMBER
  • 1 POST
1987 Ford Ranger EX. Cab, 4WD, 2.9L, Standard(FM145)

My ranger died after cranking it over a few days ago. It started but then just died and has yet to start. I replaced the fuel pump relays(both) as well as both in-tanks fuel pumps (dual tanks on my truck). Im still getting no fuel to the engine, and still cant hear the pumps primeing up in the tank. I dont even know where else to look, what else could be prevetting the pumps to come on and put fuel into the motor???
Nov 24, 2020 at 8:18 AM (Merged)
Avatar
ALABAMAPOWER
  • MEMBER
  • 2 POSTS
You probably got your answer by now but for others this is what happened on mine. There is a fuel safety shut off under the carpet on the passenger side up by the heater blower. In case of rollover, this shuts off fuel. Mine was bad. I straight wired it and had no more problems. I just try not to turn over.
Nov 24, 2020 at 8:18 AM (Merged)
Avatar
DUMBYCANIC
  • MEMBER
  • 1 POST
I purchased this truck, at the time of purchase I was informed all it need was the fuel pump replaced. So I went out and got a new one, but after putting the new one in. I have no power going to my fuel pump at all. I’ve checked the relays, the inertia switch and it all looks good. But I’m no mechanic, so can I get some help with my problem?
Nov 24, 2020 at 8:18 AM (Merged)
Avatar
JACOBANDNICKOLAS
  • CERTIFIED EXPERT
  • 110,175 POSTS
Welcome to 2CarPros.

Okay, I need to first know how relays were tested and the inertia switch. Is there power to the relay? Is there power to the inertia switch? If there is, the next place for power is the fuel pump. If there is no power to the pump but there is in and out of the inertia switch, the wire between that switch and the pump is broken or the connector is bad.

Also, check to make sure you have a good ground. See picture 1. The ground is identified as G200. G200- is located behind Instrument panel, to the left of the steering column. Confirm that is good.

Let me know what you find and how things were tested to this point.

Take care,
Joe
Nov 24, 2020 at 8:18 AM (Merged)