Hi,
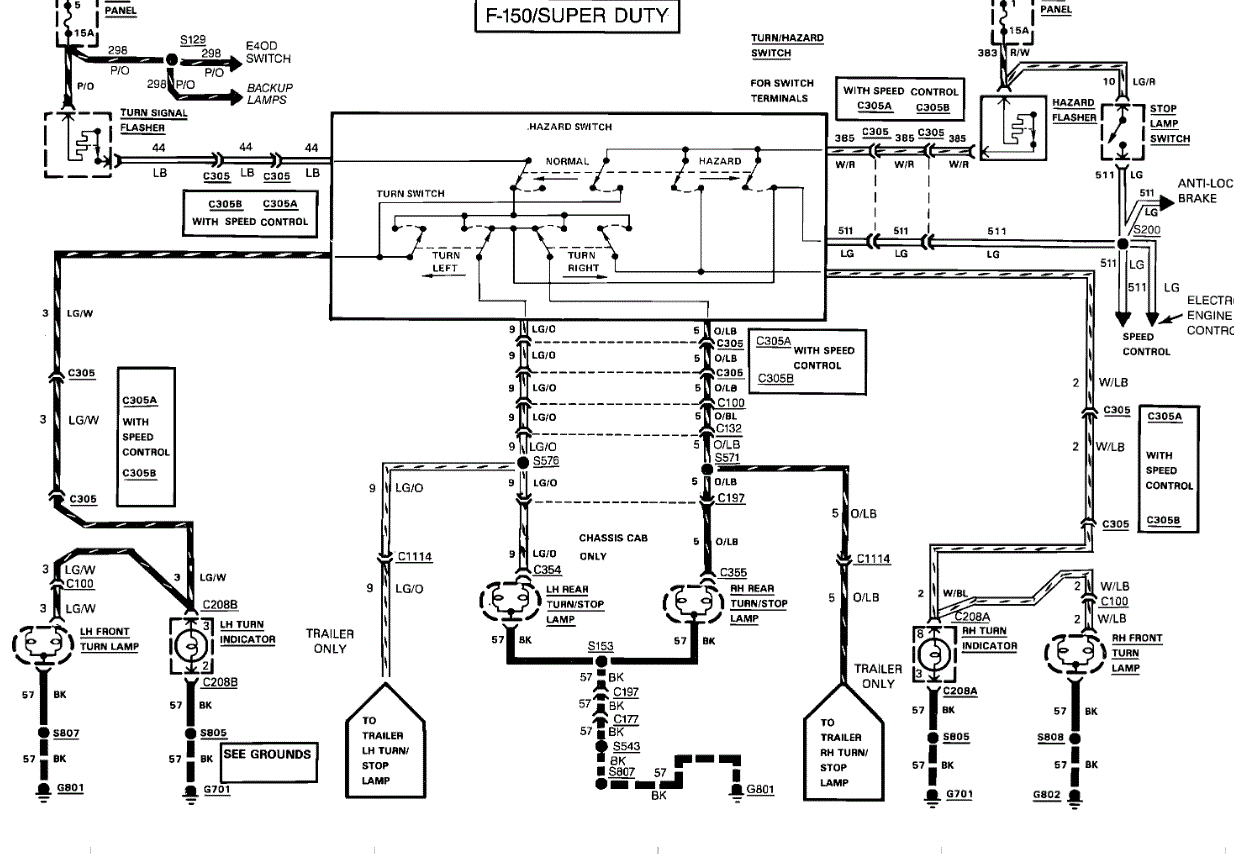
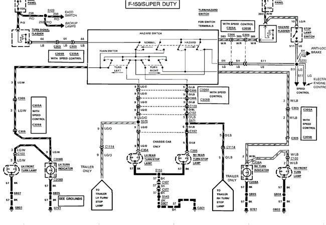
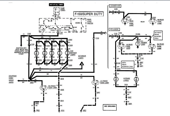
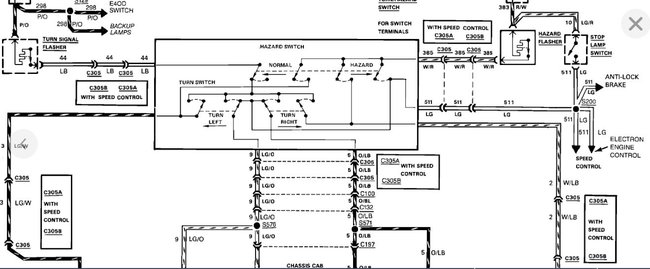
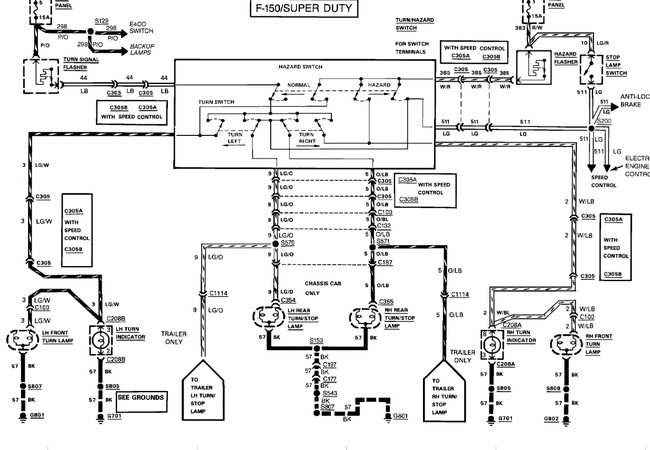
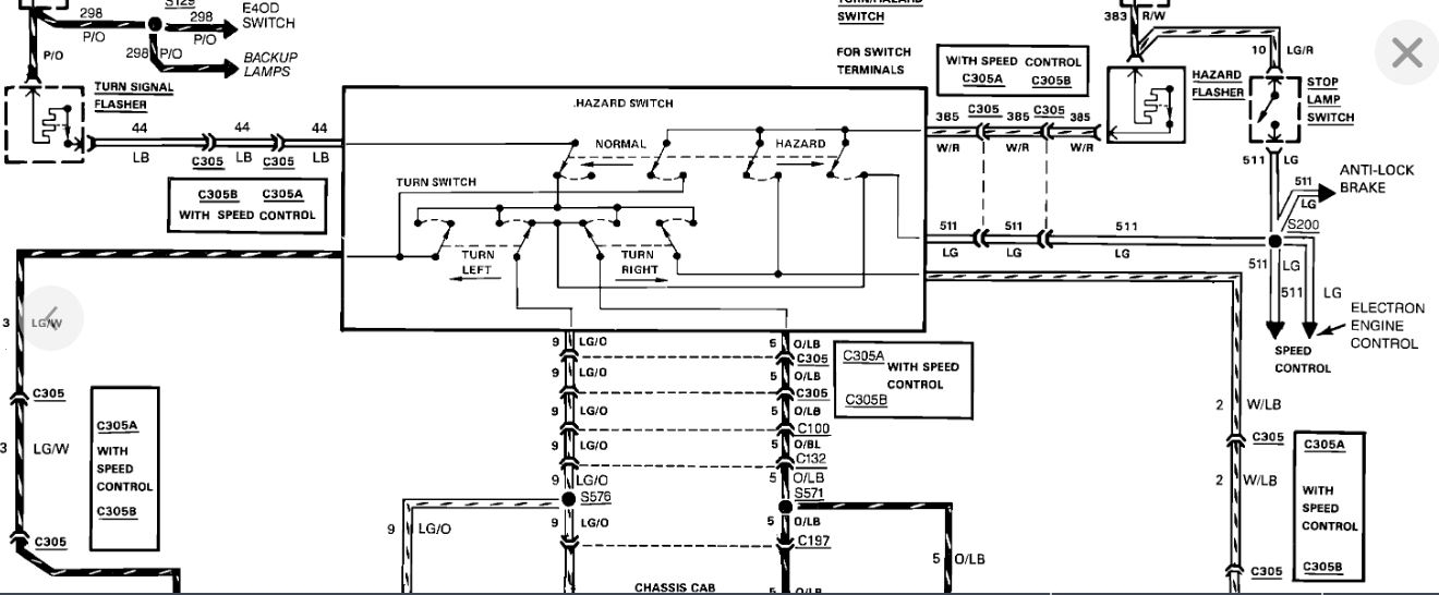
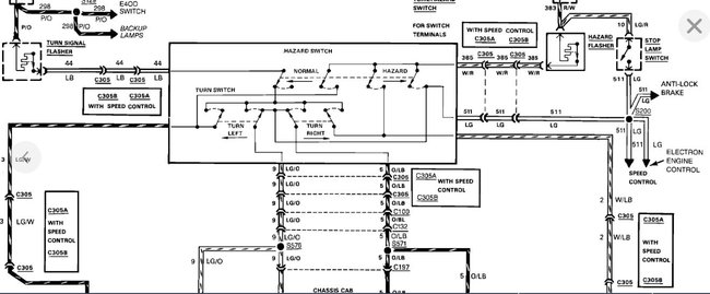
I read through your post. As a result, I opened up the wiring schematic from Ford it look at the signal lighting circuit. Based on what I am seeing, this isn't an issue with wiring causing two opposite sides not to work. Interestingly, the hazard lights, which you indicate work, use the same wires, but they are switched from a different location. Based on that, I feel ASEmaster is correct. If you look at the first two pics below, you will see how the signal switch has four different contacts. I suspect that is where the problem is located.
Here are a couple links you may find of interest:
https://www.2carpros.com/articles/turn-signals-not-working-blinker
https://www.2carpros.com/articles/turn-signal-switch-replacement
If you determine it is the switch, here are the directions from Alldata.
1989 Ford Truck F 150 2WD Pickup V8-302 5.0L
Turn Signal Switch Replace
Vehicle Sensors and Switches Sensors and Switches - Lighting and Horns Turn Signal Switch Service and Repair Procedures Turn Signal Switch Replace
TURN SIGNAL SWITCH REPLACE
1. Disconnect battery ground cable.
2. Remove horn switch, then the steering wheel.
3. Remove turn signal switch lever by unscrewing from steering column.
4. On 1987 models, remove lower steering column shroud. On 1989-91 models, remove upper and lower shrouds.
5. On all models, disconnect electrical connector from turn signal switch and remove switch attaching screws.
6. On models with tilt column and Bronco with fixed column, remove wires and terminals from steering column electrical connector, after noting color code and location of each connector. Remove plastic cover sleeve, if equipped, from wiring harness, then lift switch assembly out through opening in shift socket.
7. On models with fixed column except Bronco, remove switch assembly by lifting out of column while guiding connector plug through opening in shift socket.
8. Reverse procedure to install.
______________________
Let me know if this helps or if you have other questions.
Joe
Images (Click to enlarge)
Oct 11, 2020 at 3:51 PM
(Merged)