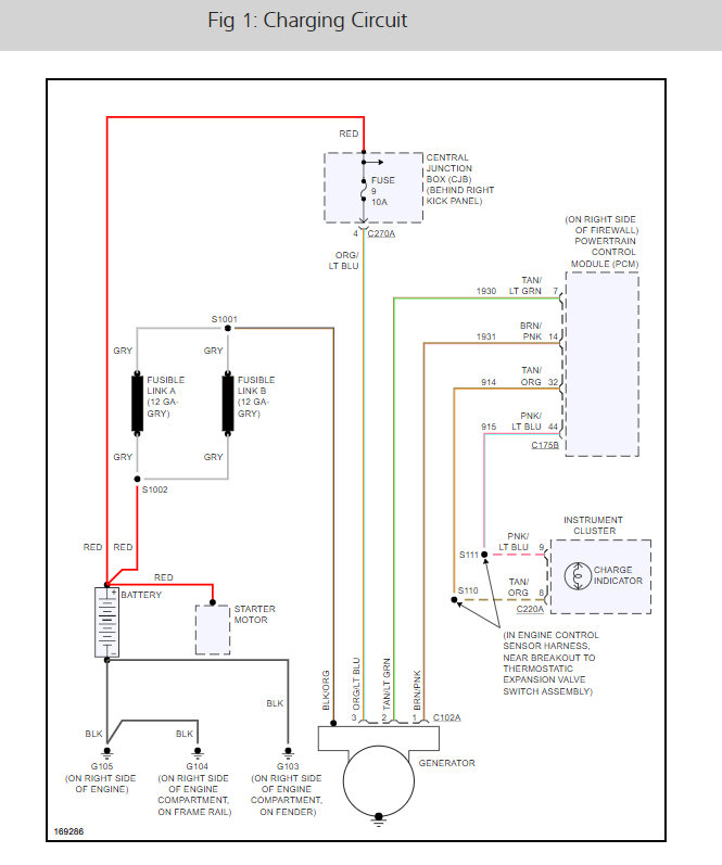
my vehicle was recently in storage for 2 month and my battery died. i jump started it and all was fine.4 days later the vehicle shut down. check charging system! i check the alternator and replaced the battery no joy!! can anyone assist me ?
thanks!!! semper fi !
thanks!!! semper fi !
Jan 13, 2008 at 9:56 AM




