Electrical problem 6 cyl Four Wheel Drive Automatic 109000 miles
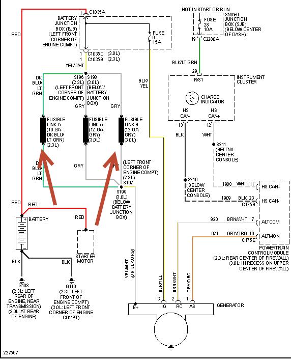
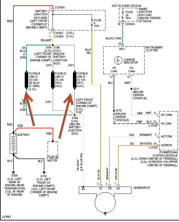
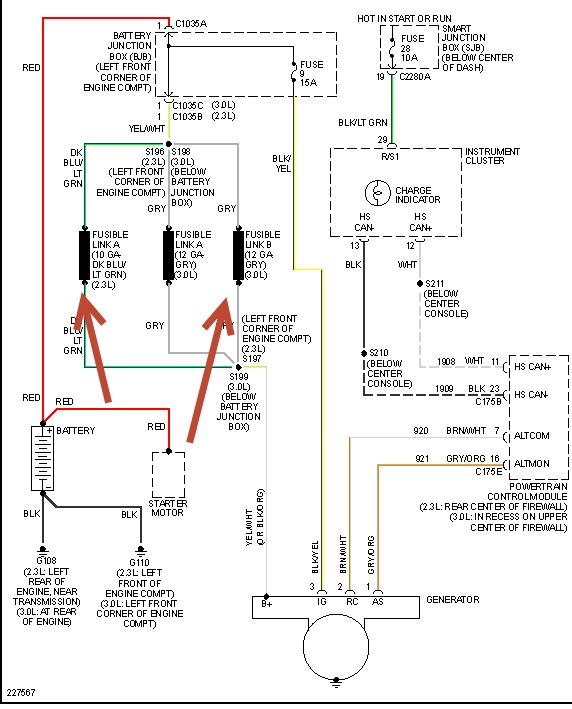
The Battery light comes on after starting when you depress the accelerator. It is off on idling. I had the battery tested at Advance Auto Parts and it shows 494 CCA. Starter Test was cranking normal. Charging system test show Excessive Ripple but is charging at 13.84 v, 3.2 a. Any ideas. Is the alternator going bad?
The Battery light comes on after starting when you depress the accelerator. It is off on idling. I had the battery tested at Advance Auto Parts and it shows 494 CCA. Starter Test was cranking normal. Charging system test show Excessive Ripple but is charging at 13.84 v, 3.2 a. Any ideas. Is the alternator going bad?
Dec 29, 2009 at 8:28 PM


