Hello,
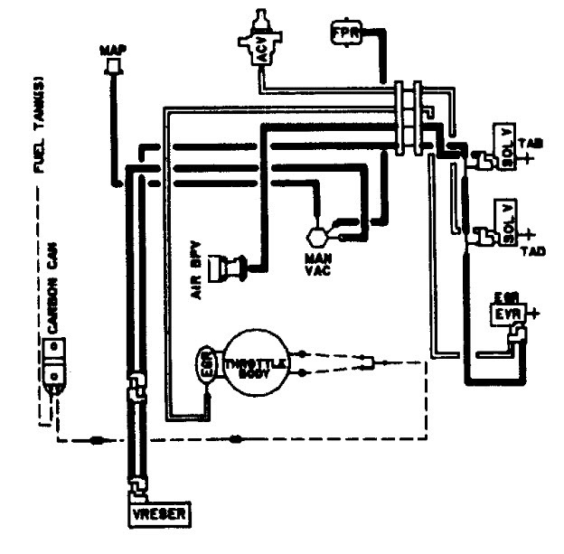
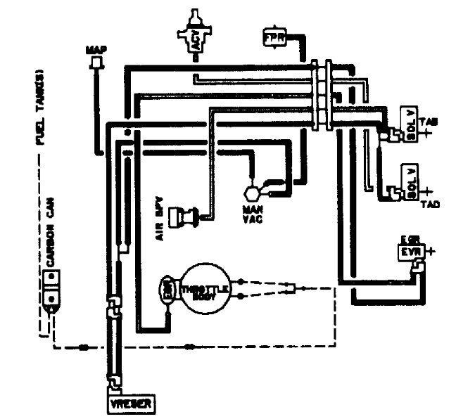
Check out the diagrams (Below). Please let us know if you need anything else to get the problem fixed.
.
Nov 13, 2009 at 9:38 PM
DADSF350
MEMBER
1 POST
had fir and melted
Dec 29, 2020 at 1:55 PM
(Merged)
Advertisement
HMAC300
CERTIFIED EXPERT
48,601 POSTS
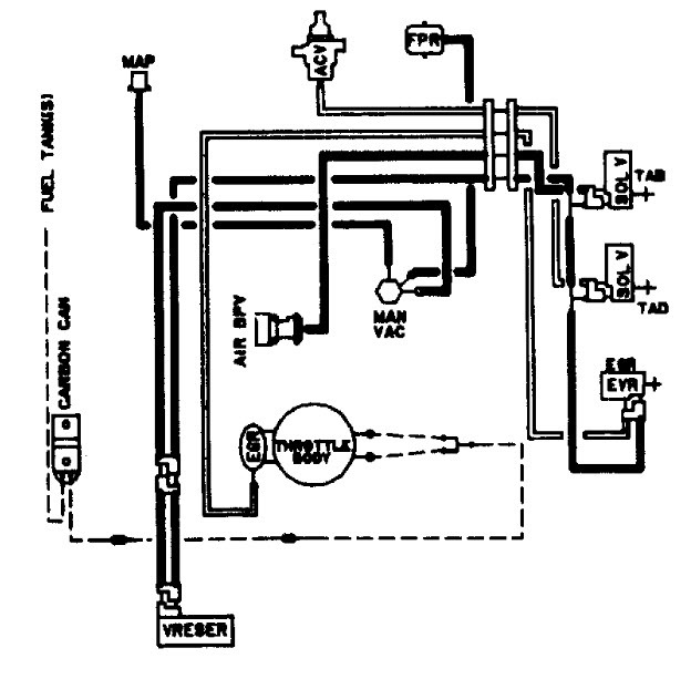
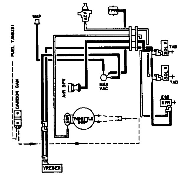
there are 2 different ones i'm sending both. make sure to read this index. yours is only figure 4&5, figure 5 second drawing.
Images (Click to enlarge)
Dec 29, 2020 at 1:55 PM
(Merged)
WOLFGON
MEMBER
1 POST
i have a bronco 2.it wont run with all of its vacuum hoses hook up.i can take the pvc hose or the brake hose off and it will run.
Dec 29, 2020 at 1:55 PM
(Merged)
JACOBANDNICKOLAS
CERTIFIED EXPERT
110,175 POSTS
That tells me there is no air getting to the engine. Have you checked intake for blockage of air, air filter, induction tube... Also, check to make sure the IAC is allowing air to enter the engine.
Dec 29, 2020 at 1:55 PM
(Merged)
OWENSBIGHEART
MEMBER
3 POSTS
Have a 85 Bronco II 6 cyl 2.8l and I have the manuel but can not see where all the vacuum lines go. Fixing it up but there is line off and can not find where it goes. Can anyone help me please?!?!?!?!
Dec 29, 2020 at 1:55 PM
(Merged)
BIGJIM79
MEMBER
239 POSTS
where does it look like it comes from?
Dec 29, 2020 at 1:55 PM
(Merged)
OWENSBIGHEART
MEMBER
3 POSTS
Well come to find out the persosn who we bought the bronco from. Disconnected all the vacuum hoses. Trying to find out which one goes where by the manual. It doesnt show it very good at all.
Dec 29, 2020 at 1:55 PM
(Merged)
BIGJIM79
MEMBER
239 POSTS
I would go to the dealer ship and get a print out from one of their because I have looked and cant find a decent image anywhere. I hope this helps.
Dec 29, 2020 at 1:55 PM
(Merged)
OWENSBIGHEART
MEMBER
3 POSTS
Thanks, at this point anything helps. I never knew they would do that for you. We looked at alot of images and your right not very clear. Thanks again