☰
Login
Join
×
Home
Answered Questions
Repair Topics
Repair & Service Guides
Popular Questions
Warning Lights
Trouble Codes
How It Works
Testing / Diagnostics
Symptoms
Videos
Login
Become a Member
Home
Buick
Regal
Exterior Light
Fog Light
Wiring
Fog light wiring diagram?
2001 BUICK REGAL
308,000 MILES • 3.8L • V6 • 2WD • AUTOMATIC
DANIELPRICE623
MEMBER
1 POST
FOLLOW
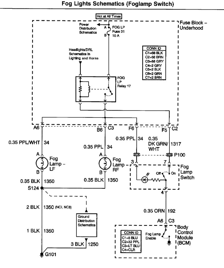
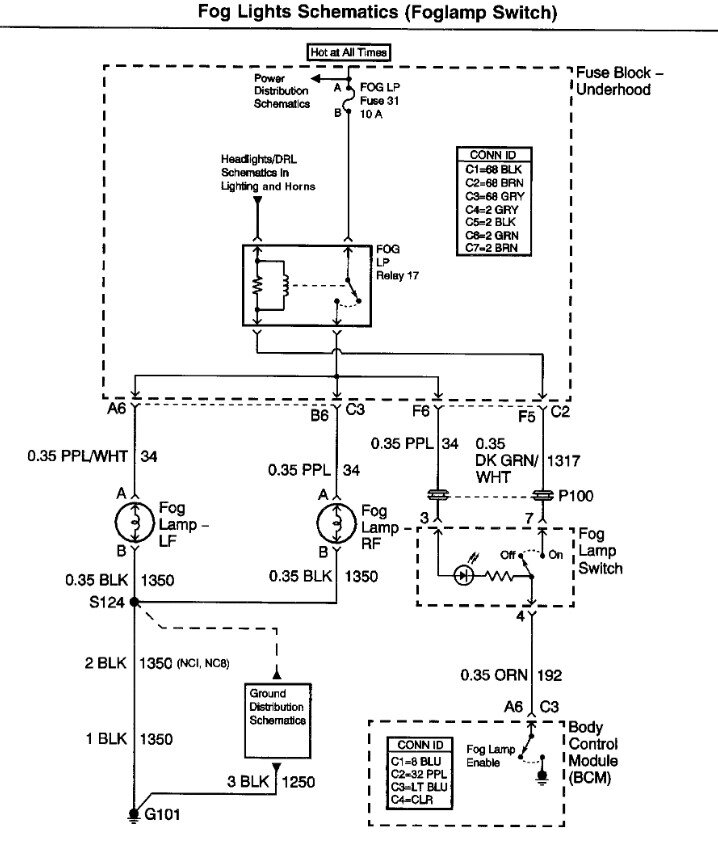
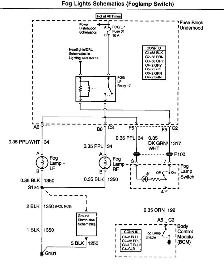
Needing to know the fog light switch wiring diagram.
Jun 14, 2025 at 7:39 PM
Advertisement
STEVE W.
CERTIFIED EXPERT
15,113 POSTS
Attached is the OEM diagram. They are set up so that when the high beams are on the fog lights are switched off by the BCM.
Image (Click to enlarge)
Jun 14, 2025 at 8:29 PM