cooling fans not working

2004 PONTIAC GRAND AM
189,000 MILES • 3.4L • V6 • 2WD • AUTOMATIC
Avatar
ERNESTWOODS
  • MEMBER
  • 1 POST
My radiator fans will not come on after the car reach operating temperature. I changed the ect plug. Plus put in a new thermostat now the car will keep operating temperature at 200 degrees but my fans still will not come on.
Jan 30, 2018 at 10:15 PM
Advertisement
Avatar
JIS001
  • CERTIFIED EXPERT
  • 3,412 POSTS
The cooling fan usually will not kick on until you reach about 210-240 degrees depending on the signal specs for low speed operation and high speed operation. That is why it is recommended when bleeding the cooling system to usually raise the rpm's to 2500 with heater on until the fans come on. If the fans do not come on then you will see the vehicle start to overheat. You just maybe trying to chase a problem that is not present? So try that first to see if the fans come on or if it overheats.
Jan 31, 2018 at 12:02 AM
Avatar
HOMBRU
  • MEMBER
  • 1 POST
Recently my Grand Am began overheating. The fans are not coming on although when testing them by jumping to the battery they do work. I have replaced the fuses and relays, but it still does not work. I read your adivice in a similar question to you about a different make vehicle, which you answered to check the radiator cap, could thid be my issue as well? If not could you steer me in the right direction.
Dec 9, 2020 at 3:10 PM (Merged)
Advertisement
Avatar
SPADE007
  • MEMBER
  • 37 POSTS
[quote:9123b743dc="hombru"]Engine Cooling problem
2002 Pontiac Grand Am 6 cyl Front Wheel Drive Automatic 101000 miles
----------------------------------------------------------------
Recently my Grand Am began overheating. The fans are not coming on although when testing them by jumping to the battery they do work. I have replaced the fuses and relays, but it still does not work. I read your adivice in a similar question to you about a different make vehicle, which you answered to check the radiator cap, could thid be my issue as well? If not could you steer me in the right direction.[/quote:9123b743dc] I think there is a water temperature coolant sensor on you radiator or your engine head try checking them
Dec 9, 2020 at 3:10 PM (Merged)
Avatar
MASTERTECHTIM
  • CERTIFIED EXPERT
  • 4,750 POSTS
does the vehicle overheat before it gets in the red zone? if it does then replace the radiator cap if not then look at the coolant temp switch on intake manifold beside thermostat housing.
Dec 9, 2020 at 3:10 PM (Merged)
Avatar
ROGER PECH
  • MEMBER
  • 1 POST
I just got the car listed above. I'm having trouble with my cooling fans switching on. My coolant sensor tells me the temperatures of the coolant but won't switch fans when the gauge passes the middle and my car seems to overheat. I've unplugged the sensor with the ignition on and the fans turn on but once I plug it in they switch off. I don't know what to do anymore and I need help before I start spending money on replacements I don't need!
Dec 9, 2020 at 3:10 PM (Merged)
Avatar
KASEKENNY
  • CERTIFIED EXPERT
  • 18,907 POSTS
Okay. We need to start with what the BCM is seeing as the coolant temp. The way this works is the BCM monitors the temp and when it gets high it tells the PCM to ground the relays and turn the fans on. This means we need to see if the BCM is seeing the proper temp. If it is then we need to look at the PCM to see if it is getting the command to turn them on. If it is getting the command then we can assume that the PCM is the issue.

However, I attached the testing for the fans. It is lengthy but it will lead us to the issue as well.

Let me know if you have questions or what you find. Thanks
Dec 9, 2020 at 3:10 PM (Merged)
Avatar
TOUGHDIVER
  • CERTIFIED EXPERT
  • 224 POSTS
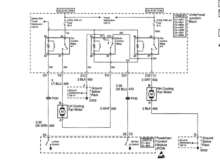
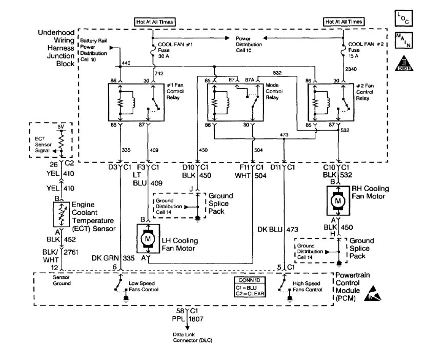
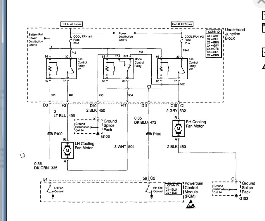
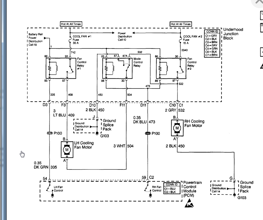
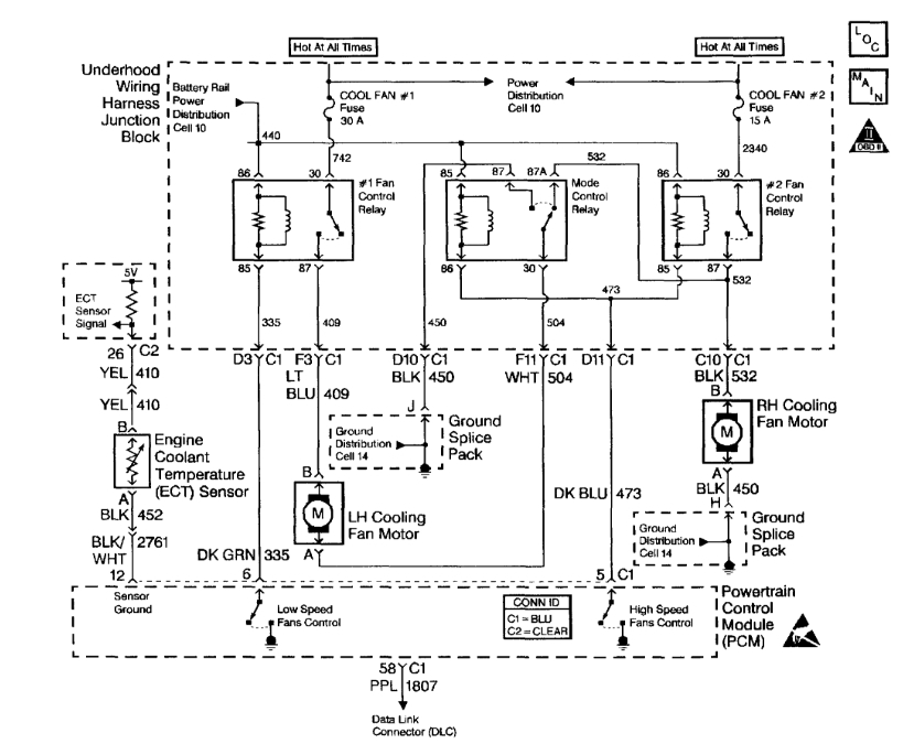
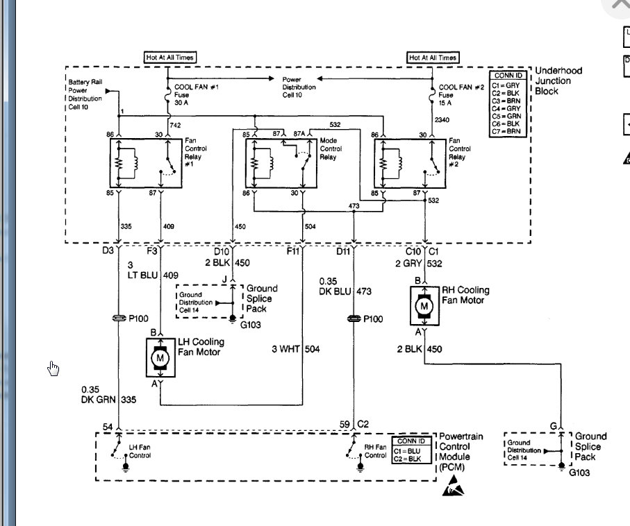
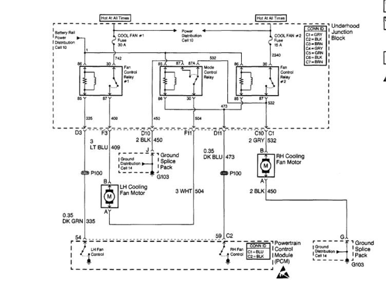
There are two coolant temperature sensors on the engine one on top and one on left side in the cylinder head for the cooling fan it has one wire and it grounds the relay when car overheats. You can ground it for a test be sure to check the fuses and relays first. I am attaching wiring diagrams fuse and relay location below for you to refer to. Let us know if this information was helpful and if you need more information.

Thank you
Joe T.

https://www.2carpros.com/articles/how-to-check-a-car-fuse
Dec 9, 2020 at 3:10 PM (Merged)
Avatar
DANNY HULL
  • MEMBER
  • 3 POSTS
Fans will not turn on even with A/C on at 180 temperature. Checked fuse and relay. Do believe that thermostat is stuck because there is no circulation.
Dec 9, 2020 at 3:10 PM (Merged)
Avatar
ASEMASTER6371
  • CERTIFIED EXPERT
  • 52,796 POSTS
Good afternoon.

Does the A/C system even work? if it does, it should kick the fan on once the high side gets to 150 lbs.

Did you test for power to the fans?

Roy
Dec 9, 2020 at 3:10 PM (Merged)
Avatar
DANNY HULL
  • MEMBER
  • 3 POSTS
AC is blowing, but not charged. Yes, removed one fan and conducted a test and it ran independently.
Dec 9, 2020 at 3:10 PM (Merged)
Avatar
ASEMASTER6371
  • CERTIFIED EXPERT
  • 52,796 POSTS
Okay, so it will not activate the fan for the A/C until the system is charged.
I sent you a diagram for the circuit.

Check the two listed fuses for power on both sides with a test light or voltmeter.



Roy
Dec 9, 2020 at 3:10 PM (Merged)
Avatar
DANNY HULL
  • MEMBER
  • 3 POSTS
Okay thanks, we will look into that the next few days, weather permitting. May have to connect with you later.
Dec 9, 2020 at 3:10 PM (Merged)
Avatar
ASEMASTER6371
  • CERTIFIED EXPERT
  • 52,796 POSTS
Sounds like a plan.

Roy
Dec 9, 2020 at 3:10 PM (Merged)
Avatar
WRENCHTECH
  • CERTIFIED EXPERT
  • 20,761 POSTS
You have to realize that these fans are not supposed to turn on at that temperature. They are not programmed to turn on until approximately 223 degrees and that is low speed as they are two speed fans. High speed does not kick until 232 degrees. It is possible to have low speed circuit only burned out but you will not know at that temperature. that would be a fuse, wiring or relay problem.
Dec 9, 2020 at 3:10 PM (Merged)
Avatar
JOHN12
  • MEMBER
  • 1 POST
I have a 96 grand am with a 2.4 engine . I change the coolant fan because it was not working. started up the car the rpms went to 3000 at idle stayed that way put into drive it goes higher
Dec 9, 2020 at 3:10 PM (Merged)
Avatar
JDL
  • CERTIFIED EXPERT
  • 16,098 POSTS
Was the idle ok before you worked on it? Any connectors--vacuum lines, anything that might have come loose? Take the throttle cable loose from throttle-body and cruise control, any difference? What about the idle air control?

Block off the mouth of the air-intake/throttle-body, any effect on the idle? Should be a big effect? Check for applicable trouble codes. At the least, you need an obd2 code reader to check codes.
Dec 9, 2020 at 3:10 PM (Merged)
Avatar
NORMAN SIBLEY
  • MEMBER
  • 1 POST
I have this 95 grand am and the cooling fan will not come on and over heats but only when it idles. when i drive the car the temp. runs perfect. any idea what this could be.
Dec 9, 2020 at 3:10 PM (Merged)
Avatar
HMAC300
  • CERTIFIED EXPERT
  • 48,601 POSTS
there is a sensor in the engine as well as a relay. either one of these could be bad as well as a fuse or the fan motor itself. They all need to be checked out.
Dec 9, 2020 at 3:10 PM (Merged)