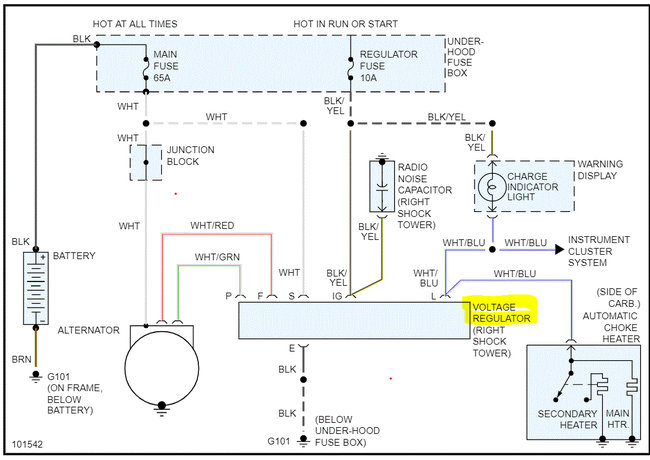
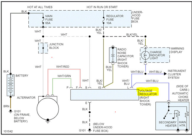
There is a blue and yellow wire that is connected to the harness attached to the plug that is not connected. I can't find a diagram to show me where it goes.
Apr 14, 2020 at 1:23 PM
