My alternator was replaced and now heater, windows, seats will not work.
Dec 13, 2022 at 3:58 PM
Advertisement
STRAILER
CERTIFIED EXPERT
53,855 POSTS
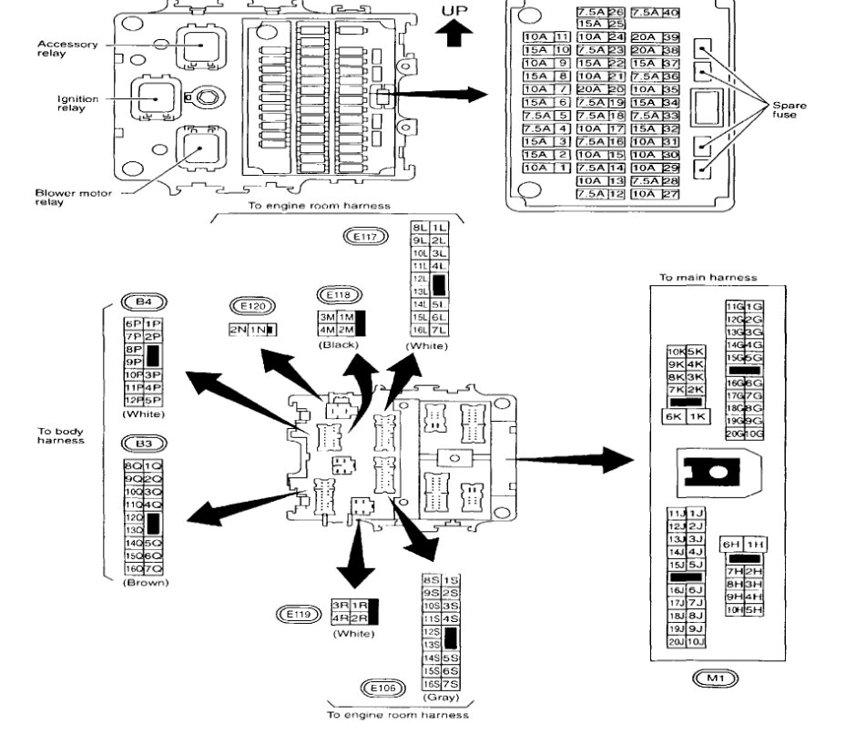
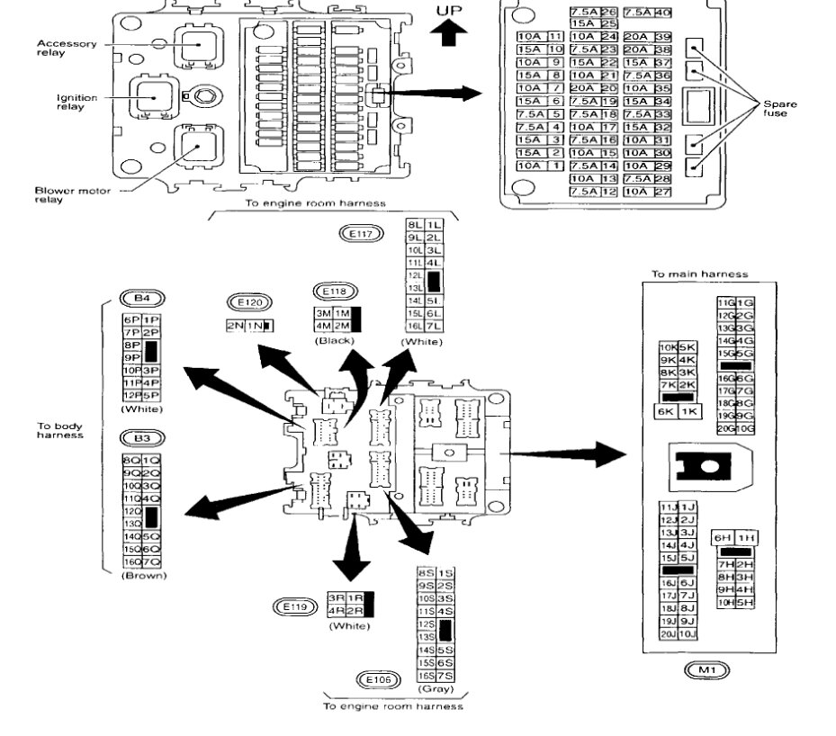
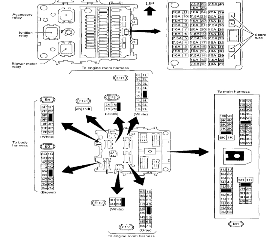
It may have popped a fuse when the battery was reconnected. Let's start by checking the fuses with the key on. here is a guide to help with the fuse location in the images below: