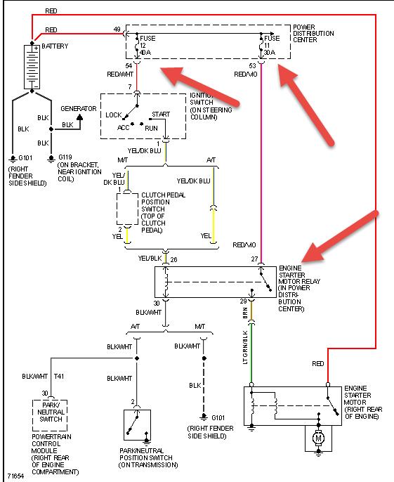
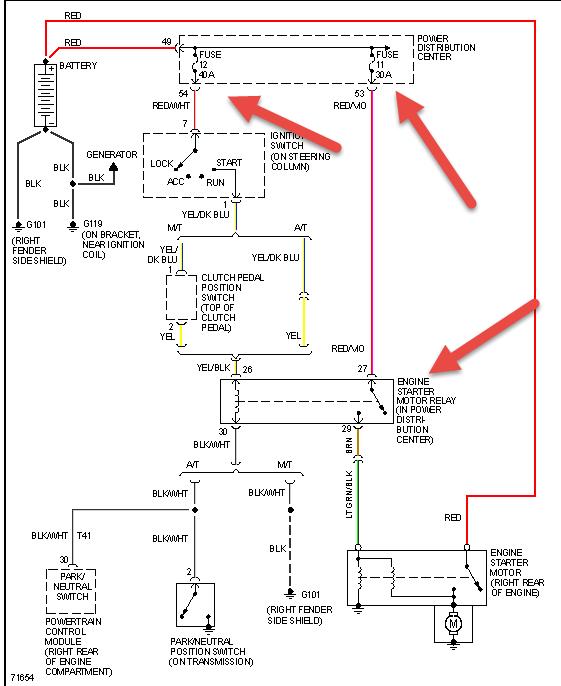
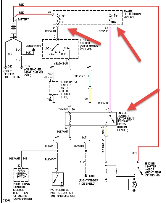
So here is the deal when I get in my jeep and turn the key to run and go to start it wont turn bran new optima red top new connections at battery grounds are good all lights and goodies work when I turn the key the relays click and something in passenger side dash clicks don't know what's wrong please help!
Jun 19, 2014 at 12:52 AM
