Engine will not start

2002 TOYOTA TUNDRA
300,000 MILES • 3.4L • 6 CYL • 2WD • AUTOMATIC
Avatar
KJFOS
  • MEMBER
  • 1 POST
Engine turns over will not start. suspect fuel pump relay or fuel pump. where is relay located?
Mar 4, 2018 at 9:34 AM
Advertisement
Avatar
WRENCHTECH
  • CERTIFIED EXPERT
  • 20,761 POSTS
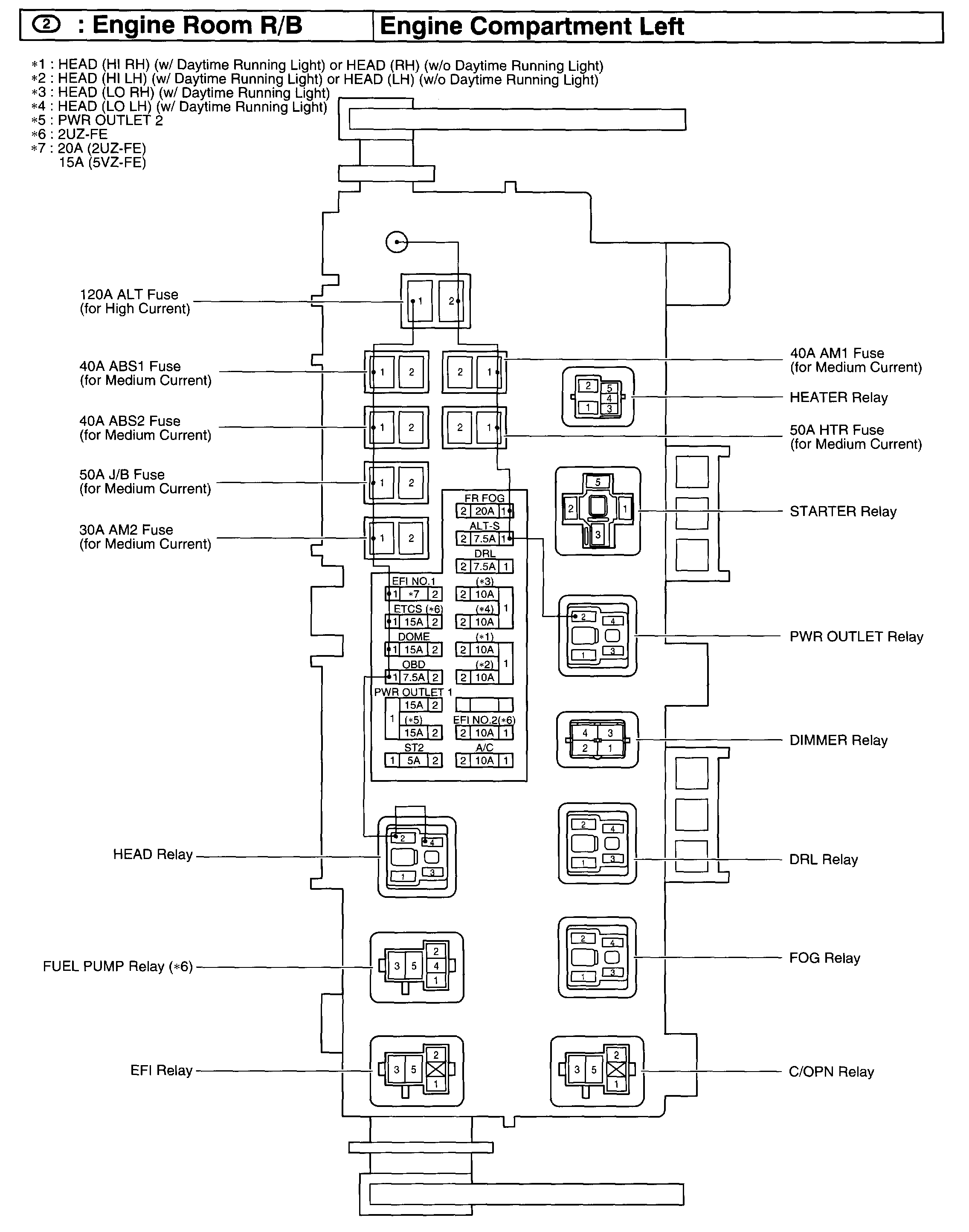
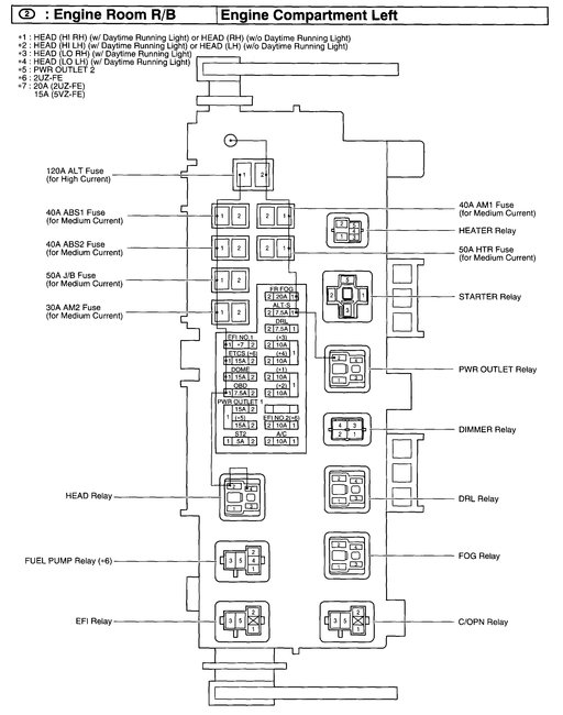
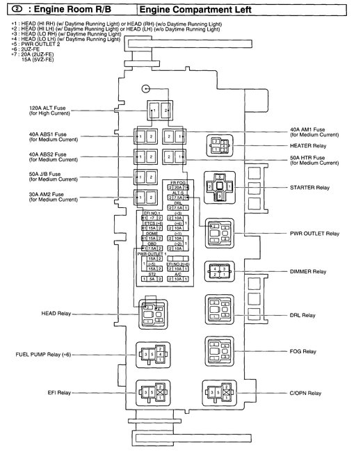
It is in the engine compartment relay box. See picture.
Mar 4, 2018 at 1:19 PM