Engine will not crank or start when warm

2008 VOLKSWAGEN JETTA TDI
55,000 MILES • 1.8L • TURBO • 2WD • MANUAL
Avatar
WOODHEAD75
  • MEMBER
  • 2 POSTS
Engine starts fine when cold but after a journey, it wont crank or start until the engine cools right down. When turning the ignition the radio and fans come on, but it does not turn over and no lights come on the ignition (except time and mileage). Have had battery, starter motor and alternator all checked and they are fine. Also ran a diagnostics check which did not show up any problems. Can anyone help please? Thanks!
Oct 1, 2016 at 2:00 AM
Advertisement
Avatar
WOODHEAD75
  • MEMBER
  • 2 POSTS
After a longish journey yesterday the car now wont start at all! No turnover or anything. Any ideas/help much appreciated. Thanks!
Oct 1, 2016 at 2:37 AM
Avatar
STRAILER
  • CERTIFIED EXPERT
  • 53,854 POSTS
Hey WOODHEAD75,

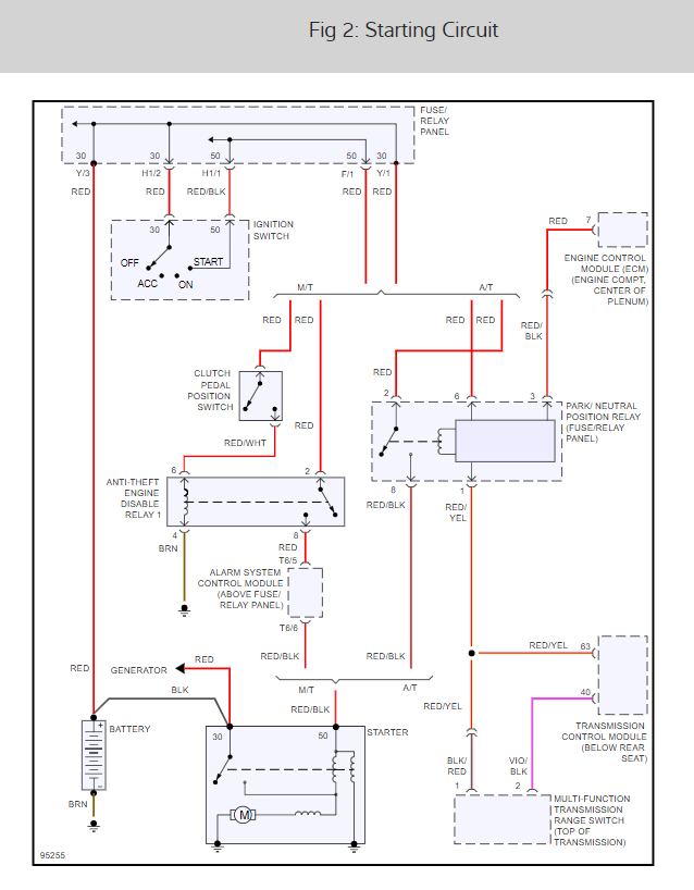
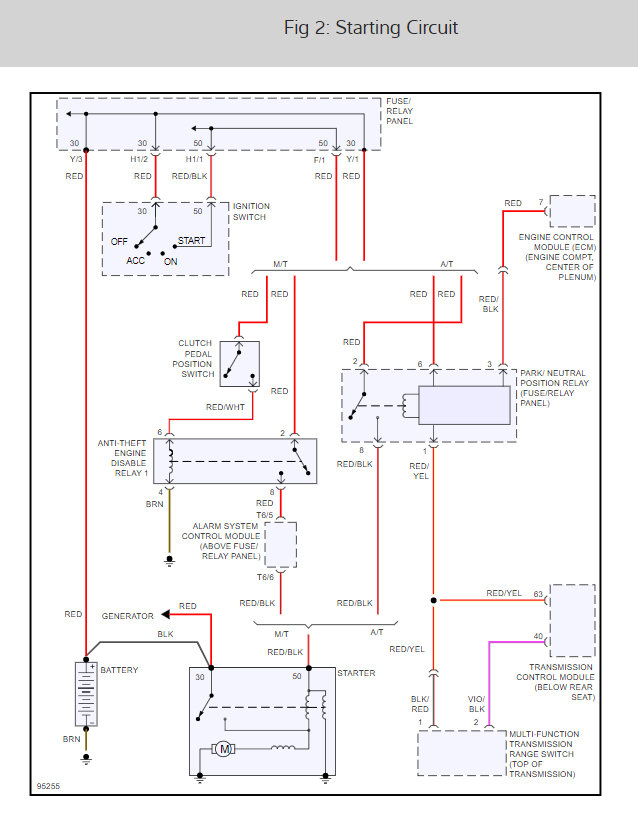
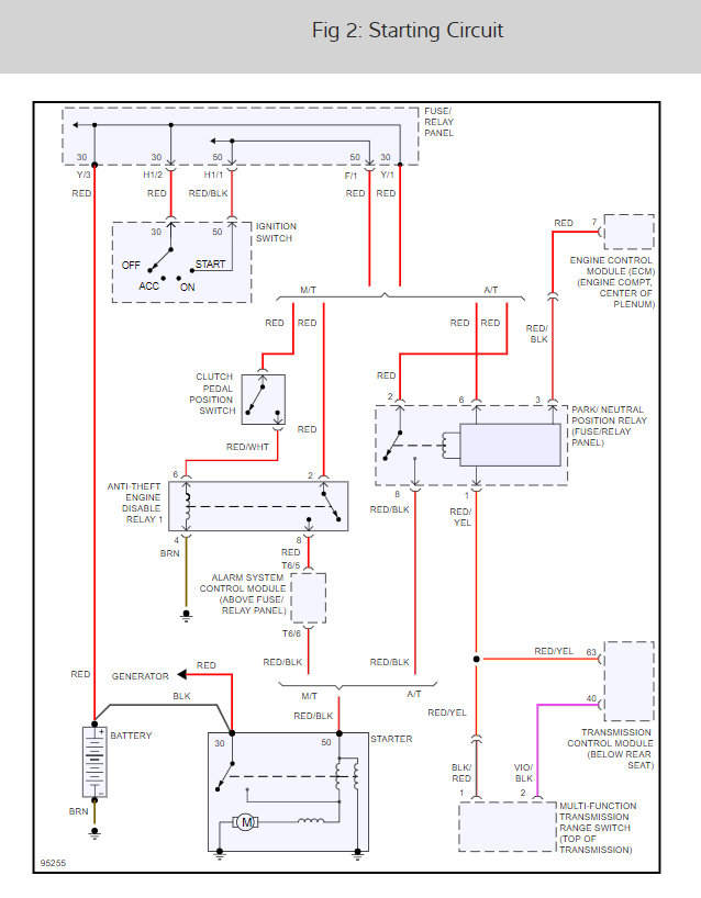
It looks like there is an inhibitor relay that is going out, here is a wiring diagram for it so you can troubleshoot the circuit.

Please let us know what you find so it will help others.

Best, Ken

Oct 1, 2016 at 6:36 PM
Advertisement
Avatar
CHELSEA NEEDS
  • MEMBER
  • 4 POSTS
I have not noticed any problems other than 2 weeks ago. I would have to press the clutch in and out about 3 times before it would start. When I turn the key the lights turn on but there is no sound or clicking. Battery is fully charged. I put in a new clutch relay switch, nothing. Took out the starter out, tested it, it’s fine. Then put the starter back in, it started for me 2 times. Now not starting again.

Jump wired the starter terminals and the car turns over but nothing with the key.

Any ideas of what I could try next?
Aug 6, 2019 at 10:17 AM (Merged)
Avatar
STRAILER
  • CERTIFIED EXPERT
  • 53,854 POSTS
Hello,

There is an engine disable relay that needs to be checked. here is a guide to help you and the starter wiring diagrams so you can see how the system works. Also this guide can help as well.

https://www.2carpros.com/articles/starter-not-working-repair

Check out the diagrams (below). Please run this test and get back to us.
Aug 6, 2019 at 10:17 AM (Merged)
Avatar
CHELSEA NEEDS
  • MEMBER
  • 4 POSTS
When I try to turn over my car the only noise I hear is the injection pump solenoid clicking. Could this be a bad ignition switch?
Aug 6, 2019 at 10:17 AM (Merged)
Avatar
STRAILER
  • CERTIFIED EXPERT
  • 53,854 POSTS
It could be, but lets do a battery load test. here is a guide first and it could be a bad connection. here are two guides to help us:

https://www.2carpros.com/articles/car-battery-load-test

and

https://www.2carpros.com/articles/everything-goes-dead-when-engine-is-cranked

Please run down these guides and report back.
Aug 6, 2019 at 10:17 AM (Merged)
Avatar
CHELSEA NEEDS
  • MEMBER
  • 4 POSTS
Battery is fully charged, grounds are tight, no corrosion at the positive and negative terminals, cables are clean. Even tried a new battery. Still nothing.
Aug 6, 2019 at 10:17 AM (Merged)
Avatar
CHELSEA NEEDS
  • MEMBER
  • 4 POSTS
It was the ignition switch! Just put a new one in and its starting right up now!
Aug 6, 2019 at 10:17 AM (Merged)
Avatar
STRAILER
  • CERTIFIED EXPERT
  • 53,854 POSTS
That was the next thing I was going to try you beat me to it! Glad you could get it fixed, that kind of problem can be tough. Please use 2CarPros anytime we are here to help.
Aug 6, 2019 at 10:17 AM (Merged)