Engine shuts off while driving

1999 CHRYSLER VOYAGER
250,000 MILES • 3.3L • V6 • 2WD • AUTOMATIC
Avatar
FAMESEEKER
  • MEMBER
  • 1 POST
The engine runs okay for a while then it shuts off.
Fuel pump replaced but no success. 
Following engine stoppage, no ignition and pump fuel pressure low.
Strangely after about an hour or so, the engine runs perfectly for a while again. 
Any ideas what to check to resolve the issue?
Thanks
Apr 17, 2022 at 9:31 AM
Advertisement
Avatar
CARADIODOC
  • CERTIFIED EXPERT
  • 34,306 POSTS
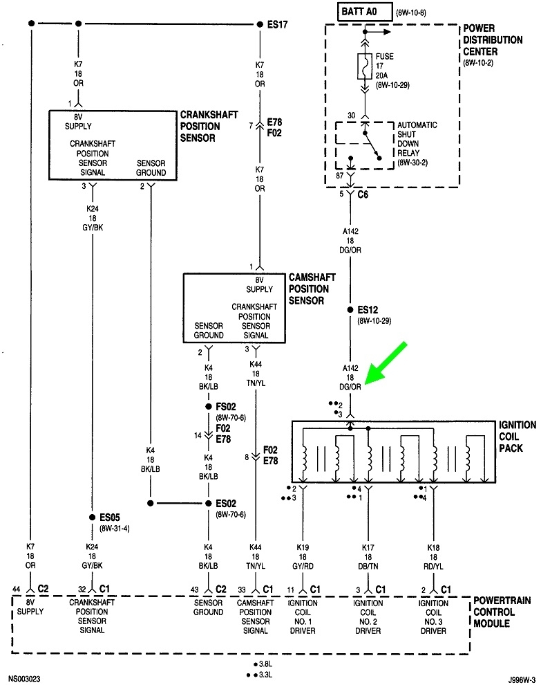
This is typical of a failing crankshaft position sensor or a camshaft position sensor. They commonly fail on all brands by becoming heat-sensitive, then they work again after cooling down for about an hour. Often, they'll continue working fine as long as you're driving. Natural air flow keeps them cool. The most common observation is the engine fails to restart after stopping a warm engine for a few minutes, as in when stopping for gas. That gives engine heat time to migrate up to the sensors causing one to fail, again, until it cools down.

The best way to identify this is by using a scanner to view live sensor data. I have a Chrysler DRB3 for all of my vehicles. It lists both sensors with a "No" or "Present" during cranking to show if the signals are showing up. After-market scanners will have a similar method of displaying that information.

When you don't have access to a scanner, another method that might give us a clue is to read the diagnostic fault codes. You can use an inexpensive code reader if you have one, but Chrysler made doing this yourself much easier than any other manufacturer. Cycle the ignition switch from "off" to "run" three times within five seconds without cranking the engine. Leave it in "run", then watch the code numbers appear in the odometer display. You can go here:

https://www.2carpros.com/trouble_codes/obd2

to see the definitions, or I can interpret them for you. This has a good chance of working since you observed your engine stalls while you're driving, but a word of warning to others researching this topic. The Engine Computer needs some time to detect a missing signal from one of these sensors. Often simply cranking the engine won't do it. A stalling engine that's coasting to a stop provides more time and is more likely to result in a fault code that will direct us to the circuit that needs the diagnosis. The important point is if there is no fault code set for either sensor, do not take that to mean one of them isn't causing this problem. Also, it is important to not disconnect the battery or let it run dead before reading and recording any fault codes. Doing so will erase the codes, then that valuable information will be lost.

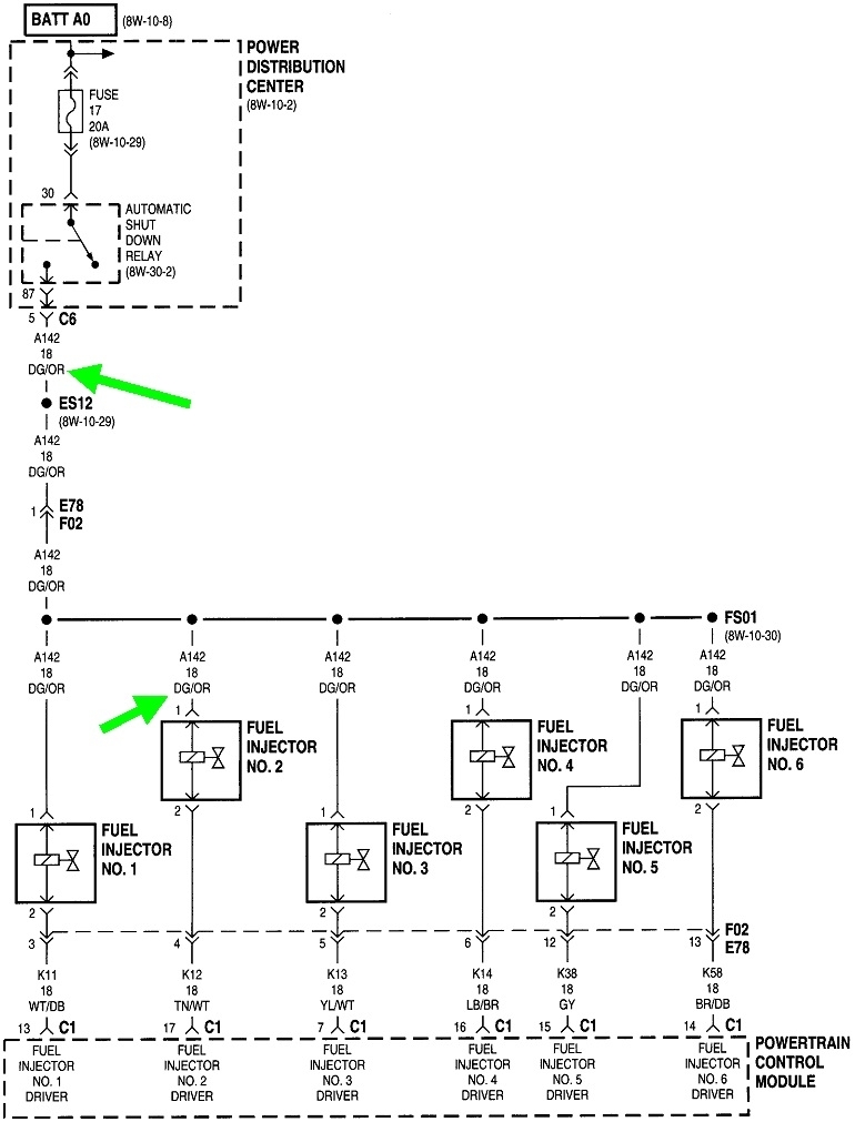
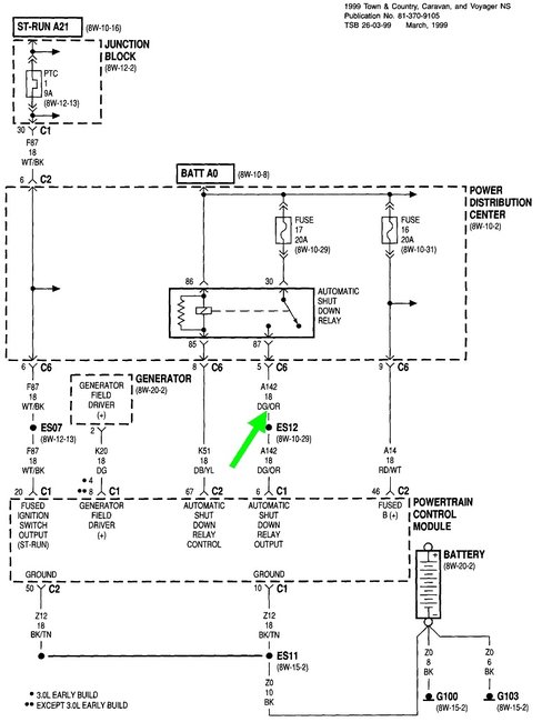
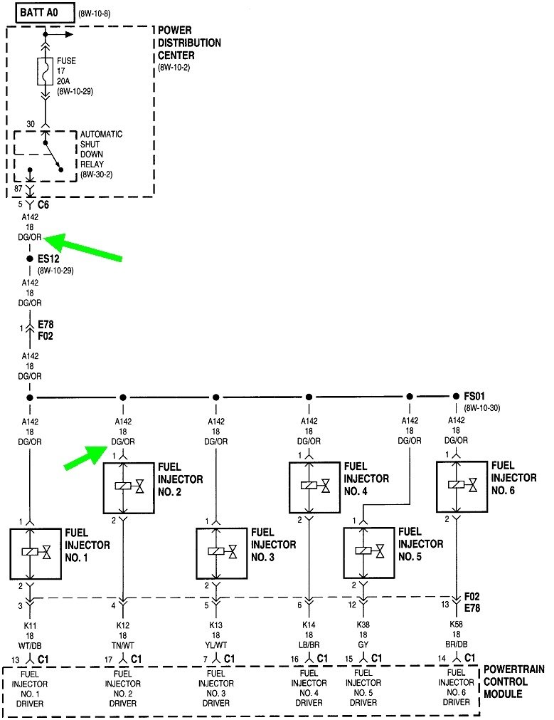
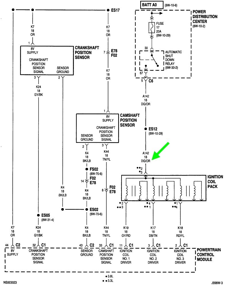
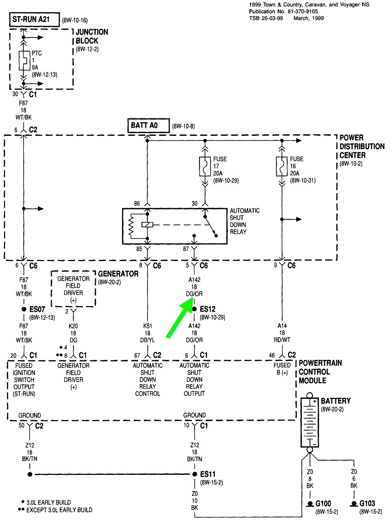
Next, if you aren't getting anywhere with diagnostic fault codes, you can watch the automatic shutdown, (ASD), relay with a test light. Best is to use an inexpensive one with a simple light bulb inside. A digital voltmeter can be used too, but they respond too slowly and may cause you to miss an important clue. Look for a wire that is the same color at every injector and every ignition coil. I included these diagrams only to show that this is the dark green wire with an orange tracer, (stripe). This wire at any injector or ignition coil can be used.

Probe one of those terminals by poking the test light through the rubber seal next to the wire. If you've never used a test light, here's a link to a dandy article that shows what to do:

https://www.2carpros.com/articles/how-to-use-a-test-light-circuit-tester

https://www.2carpros.com/articles/how-to-use-a-voltmeter

I added the link for using a voltmeter too for anyone who might need it.

Have a helper run the ignition switch or position the test light so you can see it from inside. You will see it light up full brightness for one second when you turn on the ignition switch, then it will turn off. That proves the ASD relay is working and the Engine Computer has control of it. Next, it should light up steadily during engine rotation, (cranking or running). If it does, both sensors' signals are reaching the computer.

There are some additional clues that can be rather difficult to observe but can be helpful. First, Chrysler fuel pumps rarely fail by stopping while you're driving. They typically fail to start up, leaving you sitting in the driveway. (GM fuel pumps typically fail the opposite way. They always start up, then slowly come to stop while you're driving, leaving you sitting on the side of the road). Don't attribute one experience with your previous model with those of the current model. When a fuel pump does fail while you're driving, engine power is lost gradually, as in a few seconds, and includes some sputtering or surging. When an engine stalls from loss of spark, it stalls instantly, as though you had turned off the ignition switch.

The important point here is loss of fuel pressure accounts for only about three percent of crank / no-start problems. Loss of the ignition system accounts for only another two percent. By far the most common is a loss of both fuel and spark at the same time, about 95 percent of the time. For that we have to look at what both systems have in common, and that is their power source from the ASD relay. The computer turns that relay off when it loses the signal pulses from the crankshaft position sensor or the camshaft position sensor. That's where the test light will show the ASD relay is not on during cranking.

Another huge source of confusion comes from looking at the fuel pressure. Regardless of if a sensor has failed, the computer still turns the ASD relay on for one second when the ignition switch is turned on. Along with the injectors and ignition coils, that circuit powers the alternator field, oxygen sensor heaters, and the fuel pump or pump relay. One second is supposed to be long enough to get fuel pressure up high enough for the engine to run. So even though it looks like you have good fuel pressure, the fuel pump won't resume running when the ASD relay doesn't turn back on during cranking. There also won't be any injector pulses to bleed off fuel pressure, so that pressure will hold, giving the false impression the pump is running all the time. If you were able to hear the hum of the fuel pump over the noise from the starter motor, that could be used in place of the test light for this test.

Let me know what you find up to this point. If a sensor needs to be replaced, be aware they both are adjustable and have very critical air gaps and must be set by using a thick paper spacer stuck on the end.
Apr 17, 2022 at 1:14 PM