Engine keeps shutting off

2006 LEXUS RX 350
143,478 MILES • 6 CYL • AUTOMATIC
Avatar
BLESSING EWOBOR
  • MEMBER
  • 754 POSTS
Good evening,

I am currently working on a vehicle that keeps shutting off. The engine was overheating, so it had blown head gasket, it was replaced with the top cylinder, after all the assembles it started having this issues. When I cranked the engine it will start properly and works for like 20 seconds, and it will start to lose power gradually until the engine will shut off, seeing that from the tachometer. if the engine is cranked 5 times, it will start but shut off gradually after some time.
I scanned it the only code found is (camshaft position sensor "b" high input). Could that be the problem?
Dec 17, 2020 at 10:53 AM
Advertisement
Avatar
AL514
  • CERTIFIED EXPERT
  • 5,464 POSTS
Hello, which code number are you getting? Lexus calls the cam sensors- VVT sensors. Which stands for variable valve timing. The B cam sensor which is labeled vv2+ on the wiring diagram is a 2 wire sensor. And a high input code means the sensor is shorted to its reference voltage (which is one of it's 2 wires, the sensor itself is shorted internally or the signal wire is shorted to a power wire. Can you give me the exact code number, it should be p0016 or p0011.
Dec 17, 2020 at 2:24 PM
Avatar
BLESSING EWOBOR
  • MEMBER
  • 754 POSTS
This camshaft sensors has 3 wires.
Dec 17, 2020 at 5:37 PM
Advertisement
Avatar
AL514
  • CERTIFIED EXPERT
  • 5,464 POSTS
Yes, actually this car has 4 cam/VVT sensors. The ECM reads cam timing off of the VVT sensors, so sensor B I'm assuming is going to be on bank 2. Can you give me the code number that you got from your scantool? You can check all 4 if you want to. But the code may give us some better direction. All the powers, grounds and signals all go back to the ECM. So it could be a bad sensor or one of the wires is losing ground which usually causes a high voltage reading from the sensor.
Here are some extra information about how the cam timing works, there are sensors on both intake and exhaust camshafts.
Dec 17, 2020 at 9:09 PM
Avatar
BLESSING EWOBOR
  • MEMBER
  • 754 POSTS
The code is P0368.
Dec 17, 2020 at 9:52 PM
Avatar
BLESSING EWOBOR
  • MEMBER
  • 754 POSTS
But could that be the fault or cause for the engine losing power gradually?
Dec 18, 2020 at 12:54 AM
Avatar
AL514
  • CERTIFIED EXPERT
  • 5,464 POSTS
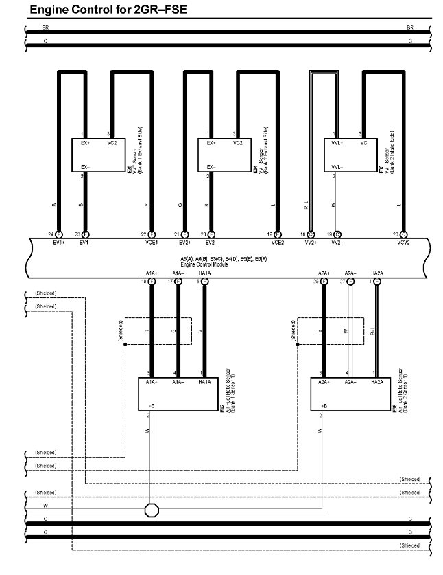
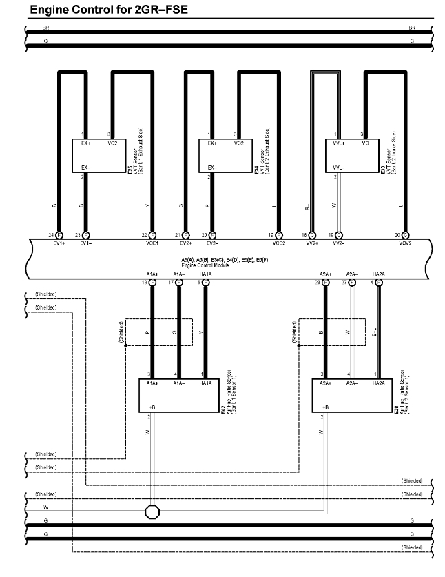
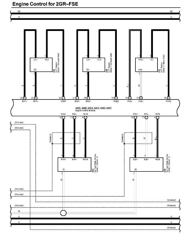
Yes, it definitely could be the problem, the engine computer uses these inputs for injector timing. I did some research last night on this code, it applies to the bank 1 exhaust cam sensor. It could be that the exhaust camshaft timing is off, since the timing chains or belt have to come off to replace the cylinder head, the timing chain could be off on the exhaust camshaft. This will throw everything else off. If this started happening right after the head was replaced, then something was installed wrong. The cam phasers need to be timed exactly right on. Here's the detecting conditions for that code. You may want to bring it back to the place that did the work and have them fix it. Special tools are required to hold the camshafts in place while setting the timing. I'm adding a picture of the wiring diagram for the cam and crank sensors.
Dec 18, 2020 at 9:25 AM
Avatar
BLESSING EWOBOR
  • MEMBER
  • 754 POSTS
Thank you.
Dec 18, 2020 at 11:27 AM
Avatar
AL514
  • CERTIFIED EXPERT
  • 5,464 POSTS
I hope this helps you. When it comes to variable valve timing and the cam phasers, everything must be locked in the correct position, cams, crankshaft. It's not an easy job, and everything must be lined up perfectly.
Dec 18, 2020 at 11:56 AM
Avatar
BLESSING EWOBOR
  • MEMBER
  • 754 POSTS
Please could you help me with the belt diagram showing the all the pulleys?
Dec 19, 2020 at 7:19 PM
Avatar
AL514
  • CERTIFIED EXPERT
  • 5,464 POSTS
Is there something else going on with it? Did you want the timing belt? Just in case you wanted these. I did some research last night and what's happening is the system is going into fail safe mode and shutting the engine off is one of it's options.
Dec 20, 2020 at 11:49 AM
Avatar
BLESSING EWOBOR
  • MEMBER
  • 754 POSTS
Thank you for the diagram, I need it to explain something. The vehicle's serpentine belt was removed and the engine was started, it didn't trip off any longer, it works fine. I Checked the pulleys, it was observed that one of the idler pulleys had bad bearing, replacing the idler pulley solve the problem. It till amazed me anyway.
Dec 20, 2020 at 12:15 PM
Avatar
AL514
  • CERTIFIED EXPERT
  • 5,464 POSTS
Replacing the idler pulley solved the p0368 code? The only possibility is that when changing the idler pulley is that the wiring for the cam sensor b got moved and is now making a good connection.
Dec 20, 2020 at 12:41 PM
Avatar
BLESSING EWOBOR
  • MEMBER
  • 754 POSTS
The code is still there, but the engine is no longer shutting off, The bearing was stiff , I told you earlier that it surprised me.
Dec 20, 2020 at 1:16 PM
Avatar
AL514
  • CERTIFIED EXPERT
  • 5,464 POSTS
That code is still a serious code. how is it running at this point? Besides the shutting down.
Dec 20, 2020 at 1:17 PM
Avatar
BLESSING EWOBOR
  • MEMBER
  • 754 POSTS
Running not too smooth anyway.
Dec 20, 2020 at 1:22 PM
Avatar
AL514
  • CERTIFIED EXPERT
  • 5,464 POSTS
You're going to have to check that sensor, it's definitely going to effect performance. It's a 3 wire sensor, so it will have a power, ground and signal wire going back to the PCM. It may be a wiring issue, or the sensor is shorted out internally. It's going to on bank 1, which is the side of the engine that cylinder#1 is on the exhaust camshaft (which will be facing the exhaust manifold). Check the plug and wiring for any corrosion or broken wires.
Dec 20, 2020 at 3:43 PM
Avatar
BLESSING EWOBOR
  • MEMBER
  • 754 POSTS
Thank you, I will check it.
Dec 21, 2020 at 11:22 AM