Hi,
Based on the codes, I would start with the fuel injector. There is an issue with the circuit or injector and either could cause a misfire.
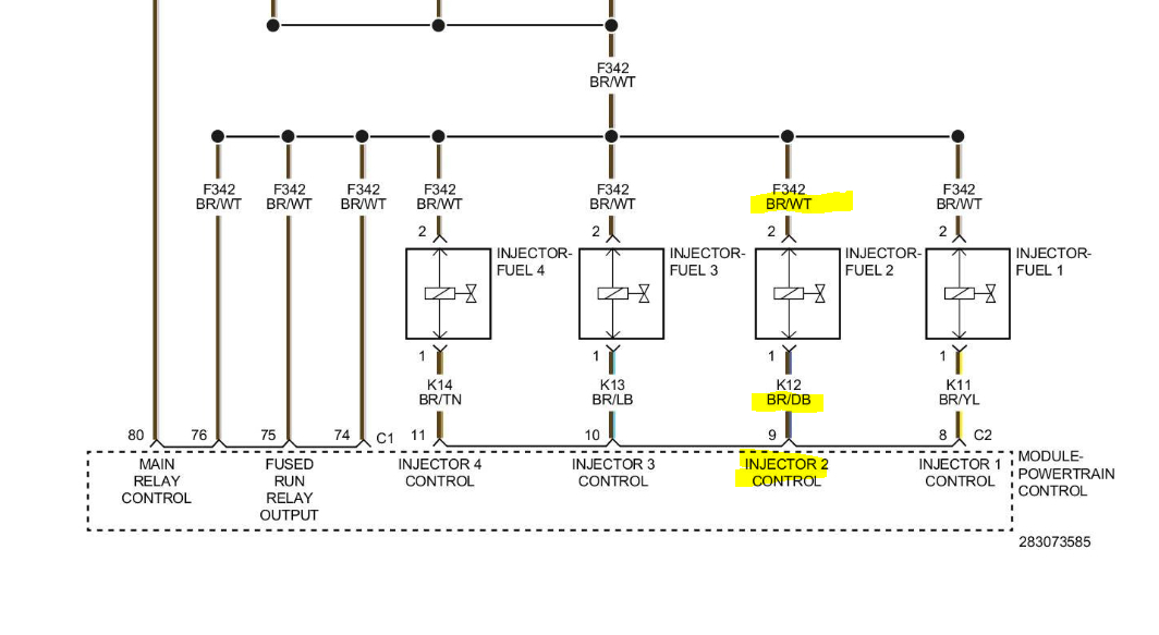
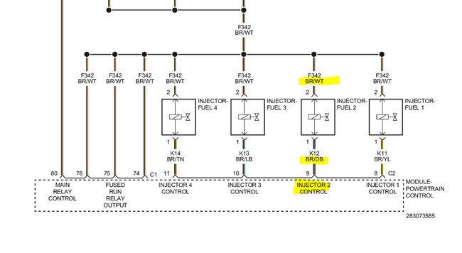
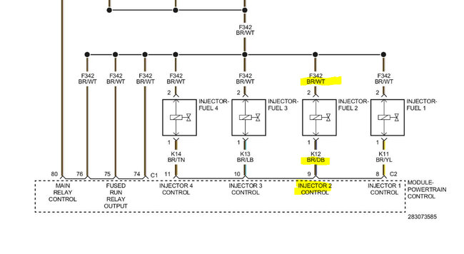
I attached a pic below. At the injector, there will be a brown wire with a white tracer. That wire should have battery voltage when the key is on. I need you to check that first. (See pic below)
If there is power, next, with the connector disconnected, do the following.
Take a test lamp and attach the alligator clip to the battery positive. With the light, probe the brown wire with a dark blue tracer. Have a helper crank the engine. While it's cranking, the test lamp should strobe on and off.
Do this and let me know the results.
Take care,
Joe
See pic below.
Jun 5, 2023 at 9:29 PM