☰
Login
Join
×
Home
Answered Questions
Repair Topics
Repair & Service Guides
Popular Questions
Warning Lights
Trouble Codes
How It Works
Testing / Diagnostics
Symptoms
Videos
Login
Become a Member
Home
Jeep
Wangler YJ
Emission
EVAP
Canister
Can I get a diagram on how to hook up charcoal canister?
1989 JEEP WANGLER YJ
100,000 MILES • 2.5L • 4 CYL • 4WD • MANUAL
MARTYCHAR67
MEMBER
1 POST
FOLLOW
diagram on how to hook up a charcoal canister?
Feb 13, 2023 at 12:50 PM
Advertisement
JACOBANDNICKOLAS
CERTIFIED EXPERT
110,175 POSTS
Hi,
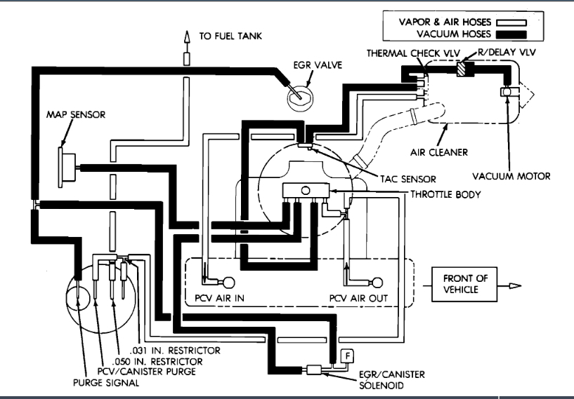
The only thing I have is a vacuum schematic. I attached it below. Take a look at it and let me know if it helps or if you have questions.
Take care,
Joe
See pic below.
Image (Click to enlarge)
Feb 13, 2023 at 4:41 PM