02 sensors color wiring diagram needed

1998 DODGE RAM
200,000 MILES • 5.9L • V8 • 4WD • AUTOMATIC
Avatar
AJMWATTS
  • MEMBER
  • 2 POSTS
the wires going to my 02 sensors were ripped and i need to straight wire to the sensor but can't find the correct color codes. The wires on the truck seem to be black, green, orange, light brown. The sensors are 2 white, 1 black,1 grey. How do they match up?
Jun 21, 2022 at 9:01 AM
Advertisement
Avatar
AL514
  • CERTIFIED EXPERT
  • 5,465 POSTS
Hello,

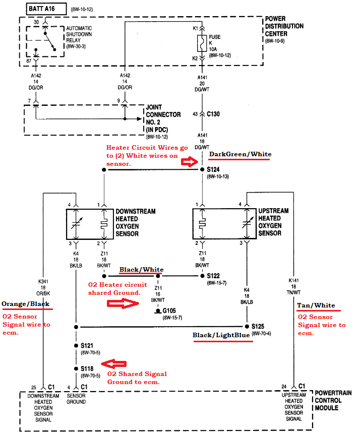
Okay, the first diagram is the OEM from Dodge, diagrams 2 and 3 are the harness side of the Oxygen sensors wiring. The last diagram is an aftermarket diagram which just shows the different wiring depending on Heavy Duty or Light Duty model.
But if you notice each wire has two colors to it. It will be solid (first color) with a stripe (second color). This will help you figure out which one you need. You might have to clean the wires off a little bit to see the second color stripe.
the two white wires are going to be the Heater circuit for the oxygen sensors, the other two are the signal and signal ground going to the ECM.
And if the wires were ripped out, there might be a blown fuse for the heater circuit because one of those wires is a 12volt feed, so if it touched the frame or exhaust anywhere, it would have blown the fuse. So, make sure to check the Fuse K 10amp. That is for the 02 heaters. The sensors wont work without the heater circuit working. You can check the heater with a basic multimeter set on dc volts and ground the black meter lead anywhere to get a reading with the Key On.
There may be codes stored also for the 02 sensors, make sure you erase those. Sometimes the 02 heaters will be disabled if there's a code set in the engine computer.

https://www.2carpros.com/articles/how-an-oxygen-sensor-works

https://www.2carpros.com/articles/checking-a-service-engine-soon-or-check-engine-light-on-or-flashing
Jun 21, 2022 at 9:49 AM
Avatar
AJMWATTS
  • MEMBER
  • 2 POSTS
That helps but I'm still not sure which wire buts up to which? Do the white wires go to 1-DG/OR & 2-BK/WT? and black TO 3-BK/LB and grey to 4-TN/RD? I'm sorry i still feel confused though.
Jun 21, 2022 at 2:18 PM
Advertisement
Avatar
AL514
  • CERTIFIED EXPERT
  • 5,465 POSTS
That's okay, so, is the 02 sensor before the Catalytic Converter (upstream)? I don't see any grey wires and honestly the OEM harness plug colors are different than the ones on the actual wiring diagram. Thats what happens with after-market information sources. They don't get things correct sometimes. But yes, so the DG (dark green) / OR (orange) should be 12 volts coming from the ASD Relay from pin 1 on the harness plug diagram.
So, I'm looking through the rest of these diagrams and they are different in other places. I'll have to go slow with this. But the two white wires on the sensor itself are the heater circuit wires, they are always the same color whether it be white and white, or grey and grey. Thats one certainty. The black/white wire on the harness side should go to the other white wire.
If you have a multimeter, we can check these to be 100% sure. But that should be the heater circuit part. Let me know when you're set there.

I see what you're saying, the sensor you have only has a black wire and a grey wire coming from it? So, it has been changed some time in the past.
If you only have two white wires and 1 grey and 1 black, then I think you have the right idea. I would assume the sensor signal Ground would be black and the Sensor Signal to the ECM would only leave the grey wire left.
that's an aftermarket sensor, that's why it's not matching up correctly.
Is this the 02 sensor you have?

They may have the black wire on this sensor as the Signal wire. You should check to see if there is a Ground connection on Pin 3 just to be sure. If you have a multimeter just set it on Ohms scale and touch the Pin 3 on the harness side and see if there is a Ground connection.
Jun 21, 2022 at 2:49 PM
Avatar
AL514
  • CERTIFIED EXPERT
  • 5,465 POSTS
If that 02 sensor looks like yours, I lined up the connector pins and it looks like the grey wire and black wire might be reversed. Lining up the connector lock and the grooves on the sides, I've marked out which wires go to which pins. But checking the Pin 2 and Pin 3 for continuity to the vehicle frame or exhaust for a Ground connection on the harness side will verify that those pins actually go to ground locations. You wouldn't need to replace any fuses to check these grounds. They should be a constant ground connection all the time.
Jun 21, 2022 at 7:33 PM