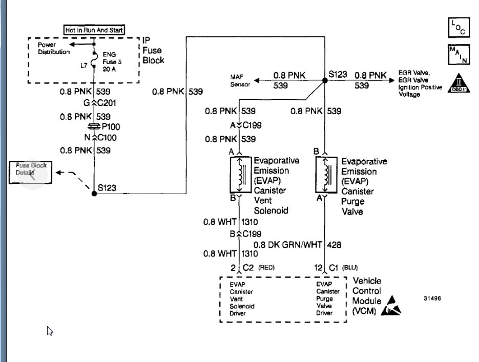
Codes po440 and po446

1996 CHEVROLET S-10
125,000 MILES • 4.3L • V6 • 2WD • AUTOMATIC
Avatar
  • MEMBER
  • 2 POSTS
Emissions. I have po440 and po 446 codes.
Sep 22, 2019 at 10:39 AM
Advertisement
Avatar
KASEKENNY
  • CERTIFIED EXPERT
  • 18,907 POSTS
Hi,

Here are the tests for these codes. Run through these and you will find your issue.

However, the P0446 is for a blocked canister vent and the P0440 is more a general failure. If it were me, I would replace the canister, purge valve, and make sure the lines are clear. More than likely what has happened is the canister has had raw fuel in it or currently has fuel in it and that breaks down the charcoal which then gets in the vent and the lines. It eventually will cause the purge to fail as well so replacing it now is a good idea.

Let me know if you have any questions and we can go from there. Thanks
Sep 22, 2019 at 12:33 PM