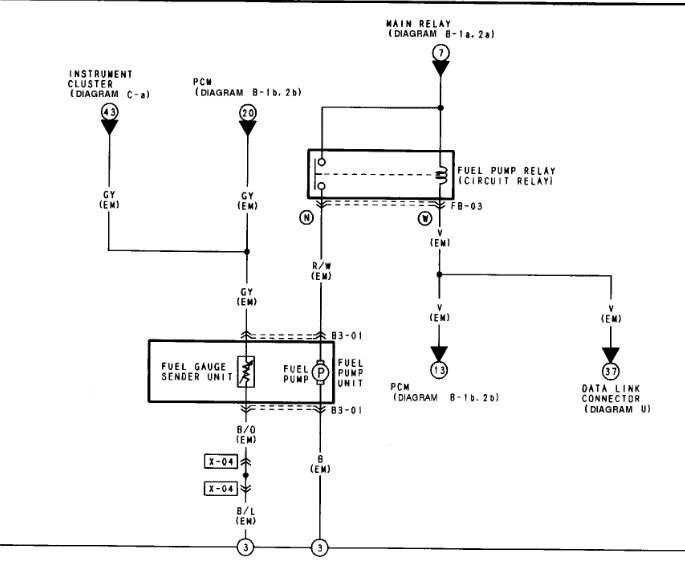
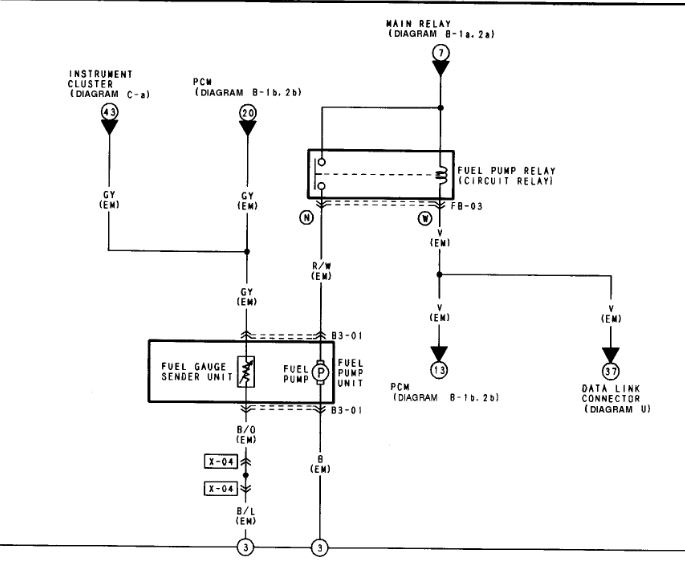
Where is the emergency fuel shut off switch located?

2003 MAZDA PROTEGE
165,000 MILES • TURBO • 2WD • MANUAL
Avatar
DAYDAY060799
  • MEMBER
  • 3 POSTS
Emergency fuel shut off switch.
Jul 24, 2021 at 5:15 PM
Advertisement
Avatar
STEVE W.
  • CERTIFIED EXPERT
  • 15,113 POSTS
Unless someone added one that car doesn't have anything like that. It only has the pump and the pump relay. If you have lost fuel pressure then I would check the relay first then the pump.

https://www.2carpros.com/articles/how-to-check-fuel-system-pressure-and-regulator
Jul 24, 2021 at 6:27 PM
Avatar
DAYDAY060799
  • MEMBER
  • 3 POSTS
Okay, well the car is broke down because I threw a rod. So got another motor and installed and hook up the new motor. But the car is still not starting. What could be the problem?
Would the ECU needing to be reprogrammed cause it not to start?
Jul 25, 2021 at 12:38 AM
Advertisement
Avatar
STEVE W.
  • CERTIFIED EXPERT
  • 15,113 POSTS
Yes, that would cause a no start. If the engine is the exact same as it came with and all connected up though, it shouldn't need to be reprogrammed.
Jul 25, 2021 at 7:30 AM
Avatar
DAYDAY060799
  • MEMBER
  • 3 POSTS
It is the same size motor and stuff but not the exact same one it had. But the ECU was ripped out and had to be rewired.
Jul 25, 2021 at 6:43 PM
Avatar
STEVE W.
  • CERTIFIED EXPERT
  • 15,113 POSTS
Biggest things are year, size and type. Rewiring to match the original schematic still shouldn't mess up the programming, I would suspect a swapped wire or that the harness was damaged when it came out.
Jul 25, 2021 at 7:54 PM