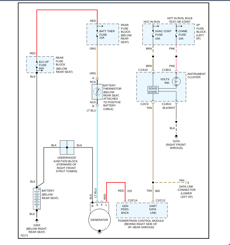
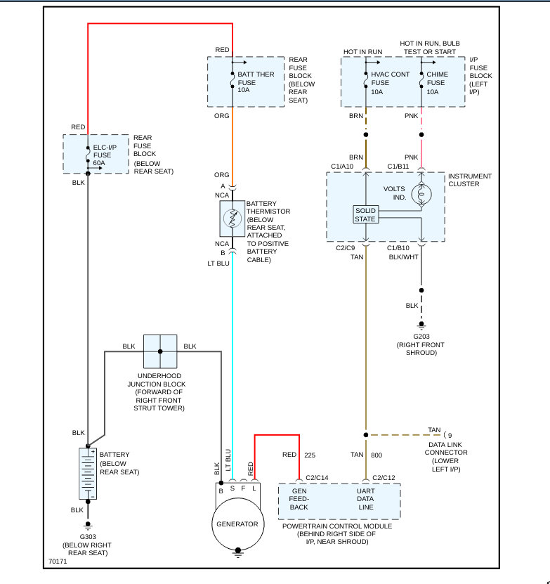
I changed the alternator and the battery. Ran good for only a few minutes then began to make radical changes in the way it was running. Kind of surging and then the battery ran down and it died. Didn't take long for that new battery to run out. Don't know if maybe it's some sensor or a relay or what ever ,I'm just guessing at this point. Please Help!
Feb 28, 2020 at 11:26 PM



