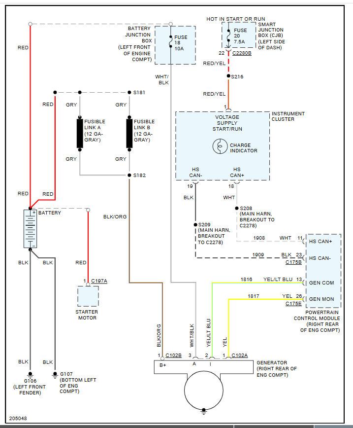
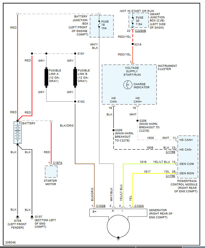
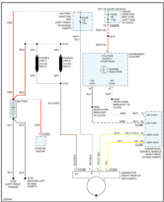
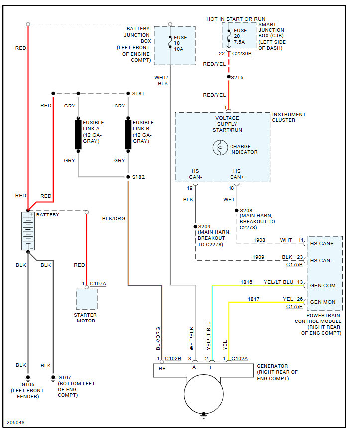
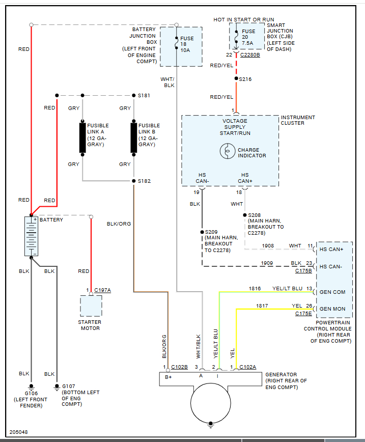
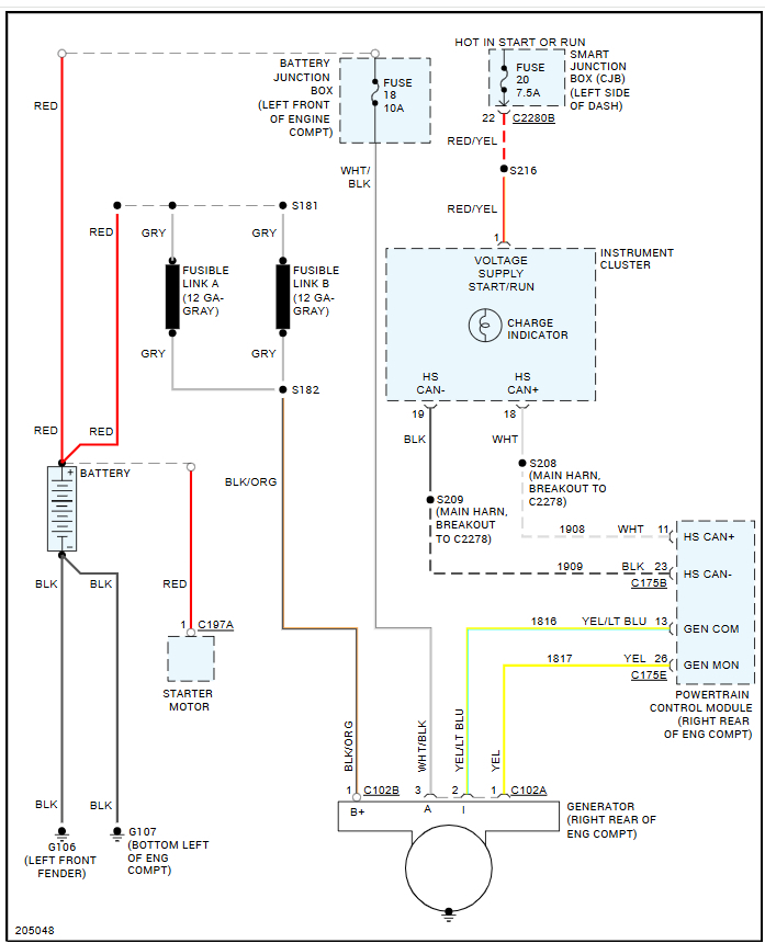
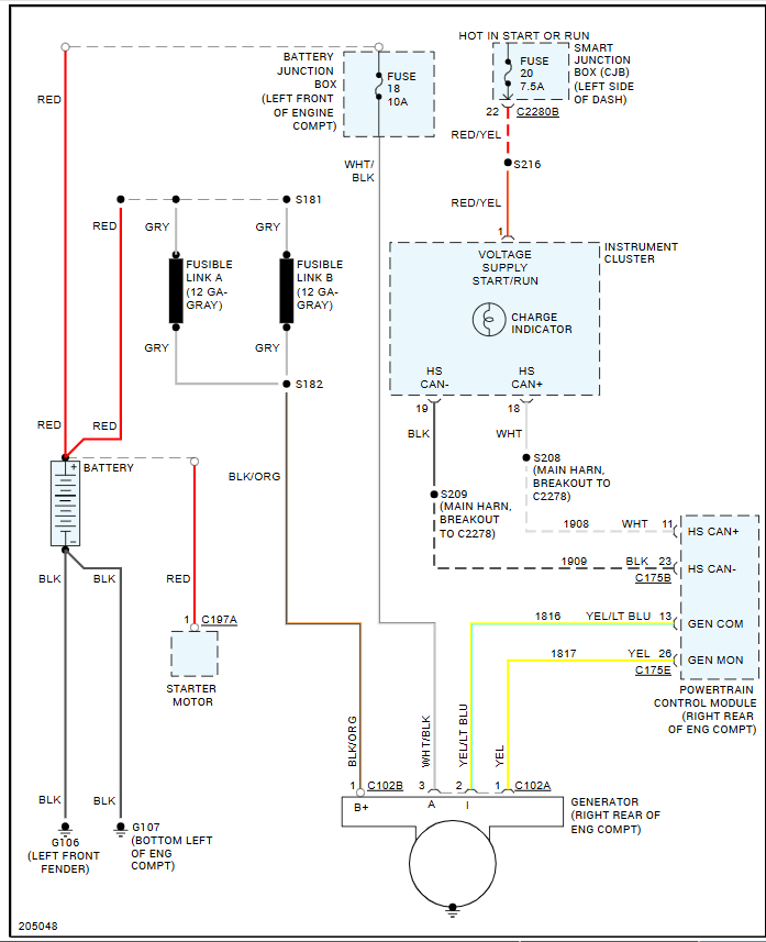
A few months ago, my car started having some weird electrical issues, which I assumed was due to my alternator since I had it tested and it was only showing around 11V. Flash forward, I had a new alternator put on and also got a new battery. The issues are still there and even worse. Battery is completely draining to the point that I’ve had to replace it 3 times in 6 months.
However, the other day, we took the alternator back off the car (no easy task) and took it to be bench tested. It tested just fine. We fully charged the battery up and then put the alternator back on and it was showing no signs of draining…until we started the car. Within minutes, all of my dash lights and gauges went off, all interior lights went off, and windows, door locks, etc., were inoperable. The only light that was on the dash at that time was the battery light but before everything went off, it was cycling between check engine and check transmission.
I am at a complete loss on what to do. I can’t afford to take it to a mechanic and pay for hours of time for them to search out the problem. I’m struggling to get back and forth to work as this is my only mode of transportation. It is also the only means of transportation for getting my elderly mother around so I desperately need my car fixed. Please help give me some ideas of what to check. Thank you!
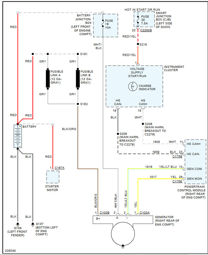
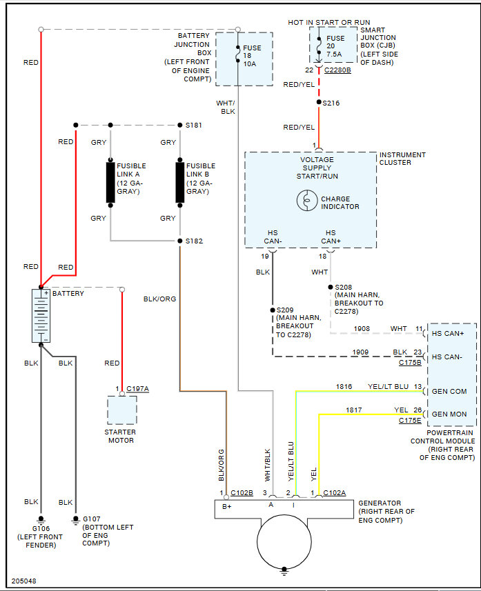
However, the other day, we took the alternator back off the car (no easy task) and took it to be bench tested. It tested just fine. We fully charged the battery up and then put the alternator back on and it was showing no signs of draining…until we started the car. Within minutes, all of my dash lights and gauges went off, all interior lights went off, and windows, door locks, etc., were inoperable. The only light that was on the dash at that time was the battery light but before everything went off, it was cycling between check engine and check transmission.
I am at a complete loss on what to do. I can’t afford to take it to a mechanic and pay for hours of time for them to search out the problem. I’m struggling to get back and forth to work as this is my only mode of transportation. It is also the only means of transportation for getting my elderly mother around so I desperately need my car fixed. Please help give me some ideas of what to check. Thank you!
Nov 3, 2024 at 11:35 AM







