Bought this F150 two months ago from title loan place. Obvious damage to the bed, mud all over, must have been used off road.
3 weeks ago, the A/C stopped pumping cold air.
2 weeks ago the belt started chirping.
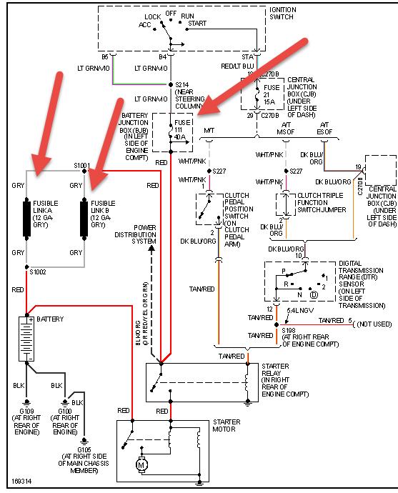
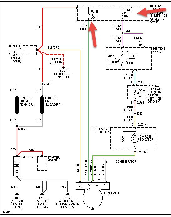
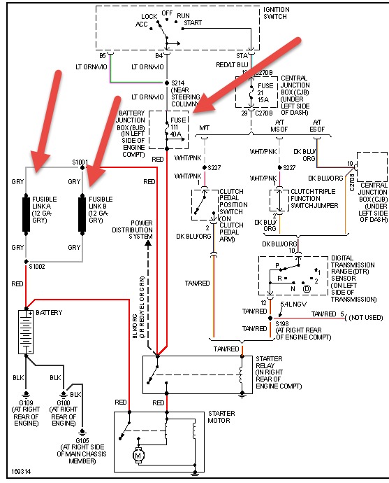
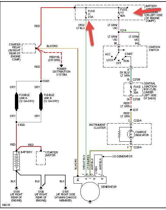
Last week: after the longest trip I've taken it on (3 hours), I parked it for 2 hours, drove ~11 miles to the store, come back out to no crank/no start. AAA jump start fails. We tow it back home (with front wheels dragging, not on flatbed).
I take battery in, it tests fine after a charge at the auto parts store. I install a new starter. No joy. Then I put the breaker bar on and pop the belt off. It starts right up. I hand check all the pulleys, see the A/C pulley is stuck, pick and pull and repair (just the pulley, leave the old clutch). With the belt back on everything's good and I'm back on the road. Still no cold A/C though.
Fast forward to this morning, back to no crank/no start. I pop the belt again thinking maybe the compressor's clutch is faulty and freezing the pulley, but this time it still won't start even with no belt.
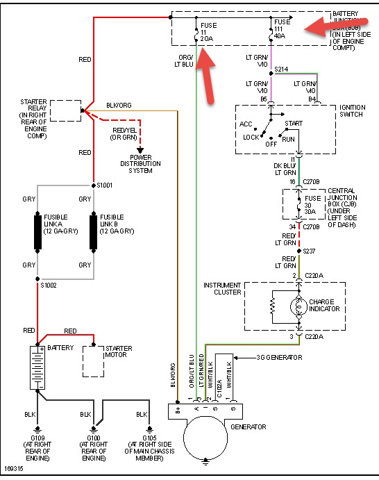
Multimeter across the battery terminals reads 12.39. I brought it in and it's currently charging on a 3A max bench power supply for last 6 hours. Original cabling is in place and showing age. No corrosion but certainly rusty.
I thought to check the oil and it's dreadfully low/nearly empty. I had it changed and all fluids topped up last month right after purchase, have kept my eyes open for leaks and haven't seen anything. Possible engine seizure?
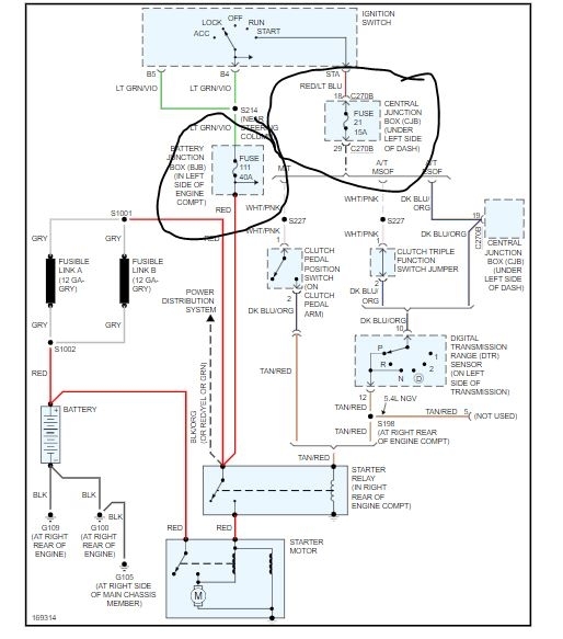
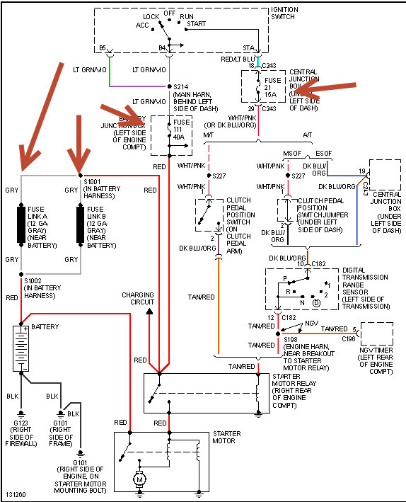
I figure in the morning I'll try to fully eliminate electrical by doing voltage drop test, checking relays and fuses. As for mechanical, can I try to turn the flex plate manually with my breaker bar and a socket? How would I go about that? Do I need to remove spark plugs?
Can a faulty alternator cause a no crank/no start? I mean hypothetically if the battery is known good/brand new.
Any other ideas? Thanks in advance!
May 30, 2021 at 3:46 PM
(Merged)