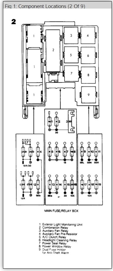
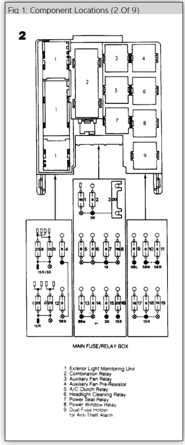
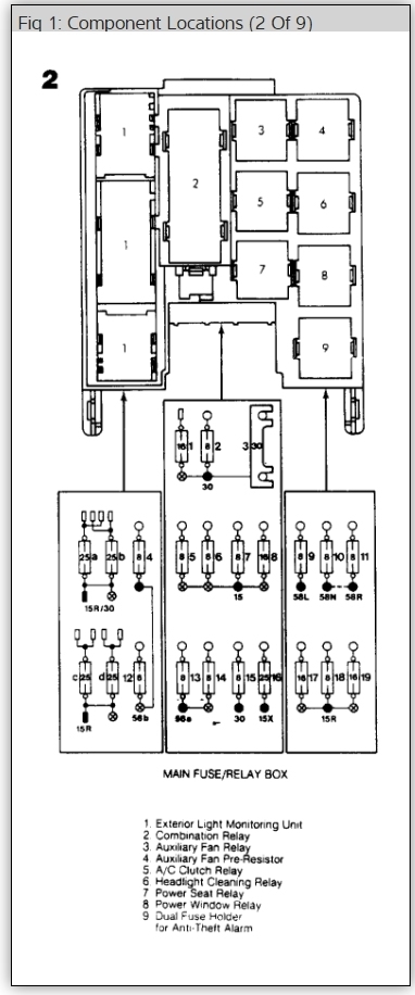
Three of the main 30 amp fuses that control the powered accessories including power windows, power seats, and power windows are not getting the voltage they need to function. I have to lay a wire across all the terminals to draw enough power to adjust seats and mirrors and stuff like that. I was wondering if anyone had any experience and could help diagnose this issue.
May 28, 2016 at 4:54 PM

