Electrical/anti-theft alarm goes off and will not let the car start

1995 LINCOLN TOWN CAR
90,000 MILES • V8 • 2WD • AUTOMATIC
Avatar
  • MEMBER
  • 3 POSTS
After replacing headlight lamp switch when car is started anti-theft alarm goes off. Car will not start.
Tried disconnecting the battery, tried turning the ignition back and forth. Nothing is working.
Any suggestions?
Sep 18, 2019 at 7:38 PM
Advertisement
Avatar
BMDOUBLE
  • CERTIFIED EXPERT
  • 1,139 POSTS
This may be an add on alarm system issue. Did you notice any wires tapped in to when you replace the switch?
Sep 19, 2019 at 9:22 AM
Avatar
  • MEMBER
  • 3 POSTS
No wires.its a factory installed anti-theft system.
Sep 19, 2019 at 2:50 PM
Advertisement
Avatar
BMDOUBLE
  • CERTIFIED EXPERT
  • 1,139 POSTS
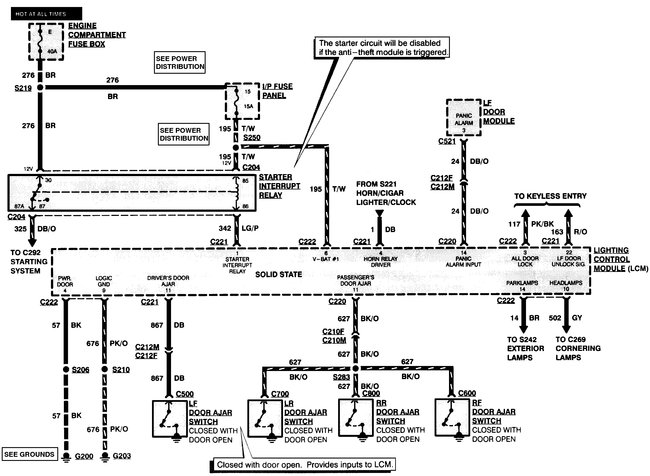
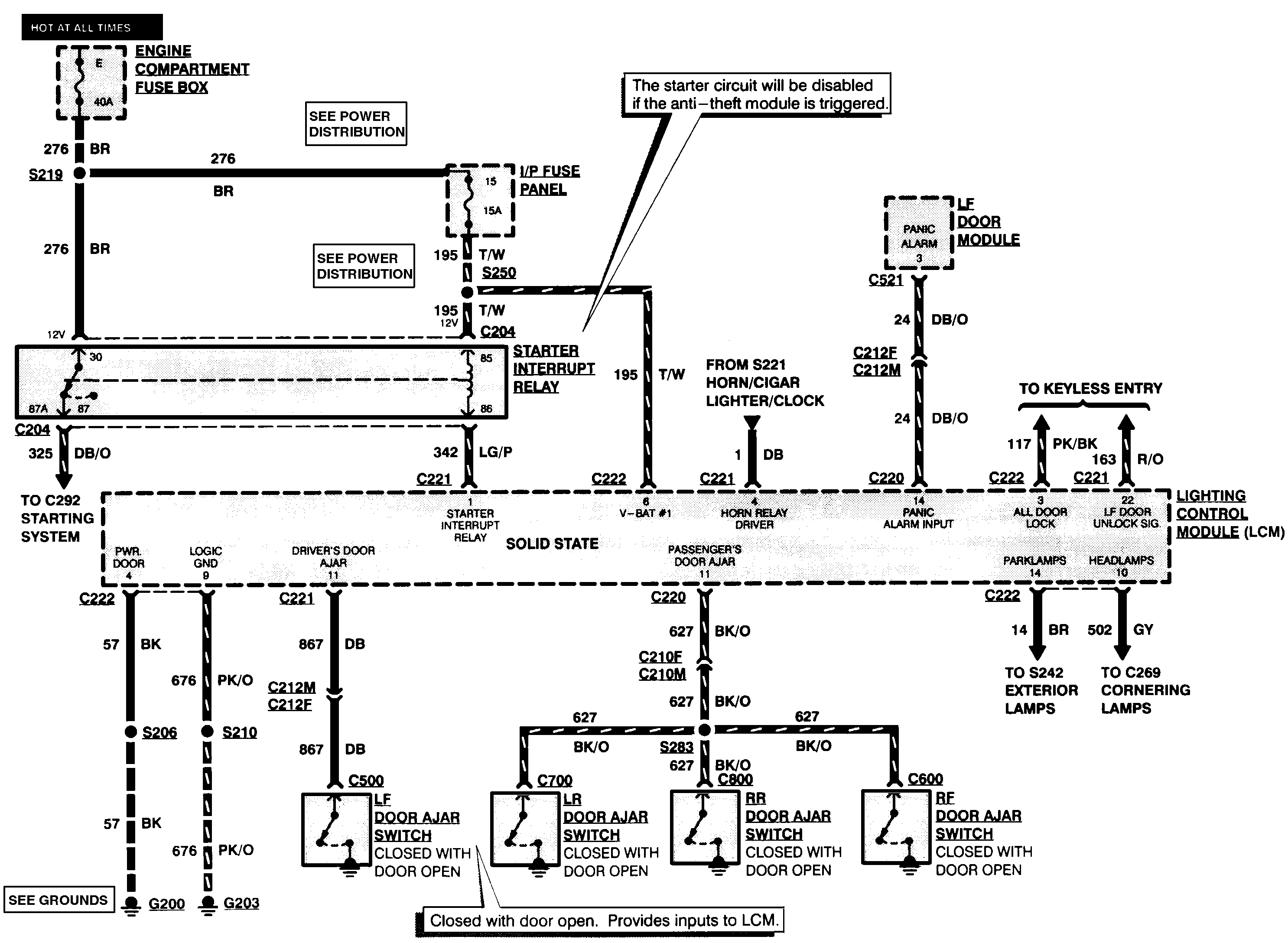
Something has triggered your anti theft system, the best way to diagnose this is to use a scan tool that can show the inputs and what they read to find out what has triggered the alarm. Also the system is tied in to the lighting control module, which is a known problem and can cause various faults. I've attached the wire diagrams so you can see how it ties in.
Sep 19, 2019 at 8:15 PM
Avatar
  • MEMBER
  • 3 POSTS
Thank you. Will be working on it over the weekend. I was told it was most likely something to do with programming which means dealership (not looking forward to that bill).
Sep 19, 2019 at 8:28 PM
Avatar
BMDOUBLE
  • CERTIFIED EXPERT
  • 1,139 POSTS
Here are the steps for transmitter programming:


1. Enter the five-digit permanent code into keyless entry keypad (14A626).

a. Within five seconds, press 1/2 switch.
b. Within five seconds, press any button on the first transmitter. The locks will cycle to confirm successful programming.
c. Within five seconds, press any button on the second transmitter.
d. Repeat step c for each additional transmitter (up to four total).
e. Press 7/8 and 9/0 together to end the programming session or wait more than 7.5 seconds.
Sep 19, 2019 at 9:21 PM