How can I tell if the ECM is getting power?

1990 FORD BRONCO
100,000 MILES • 2.9L • V6 • 4WD • MANUAL
Avatar
DOUGLASGLIDE
  • MEMBER
  • 1 POST
ECM getting power.
Jun 30, 2022 at 4:14 PM
Advertisement
Avatar
STRAILER
  • CERTIFIED EXPERT
  • 53,854 POSTS
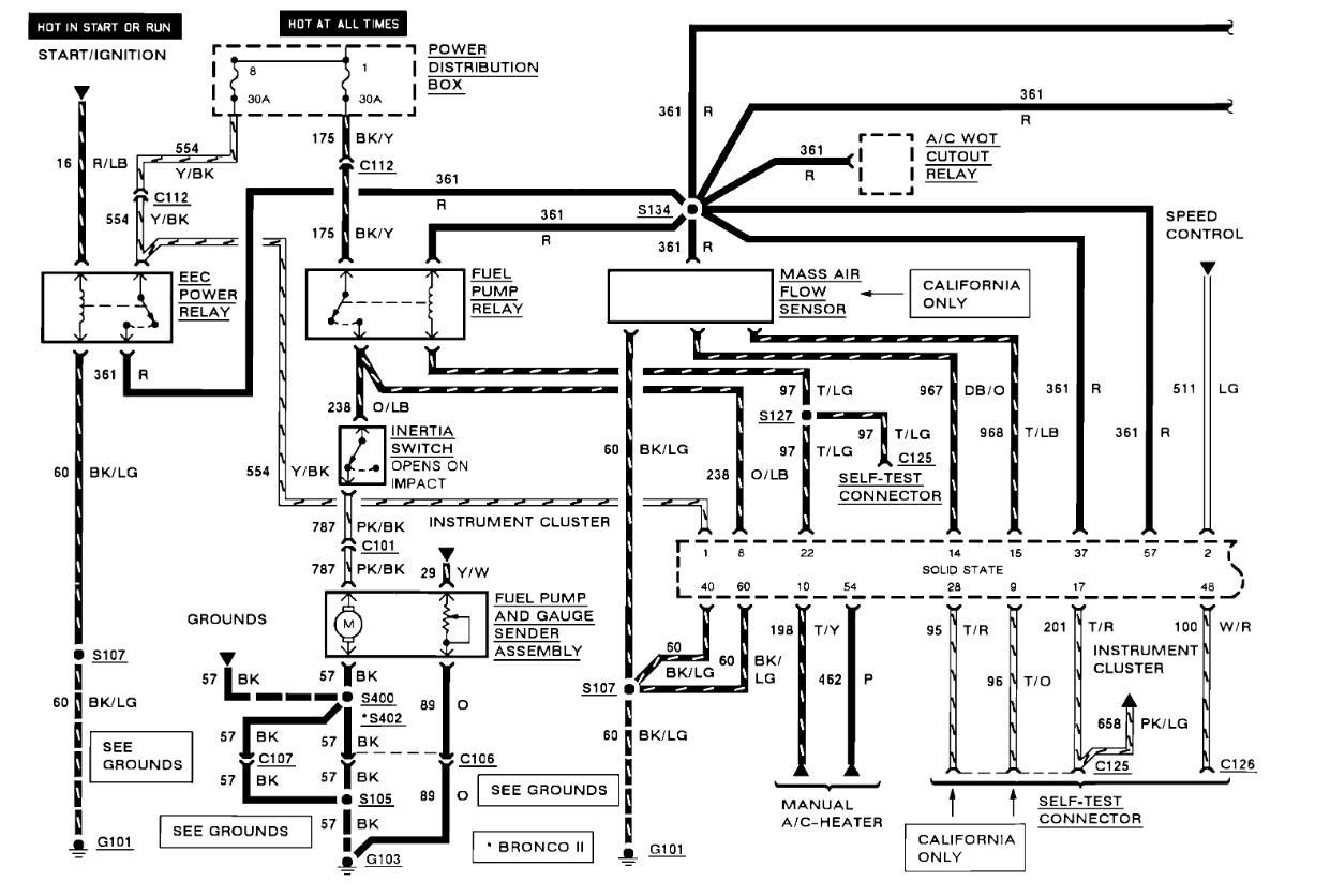
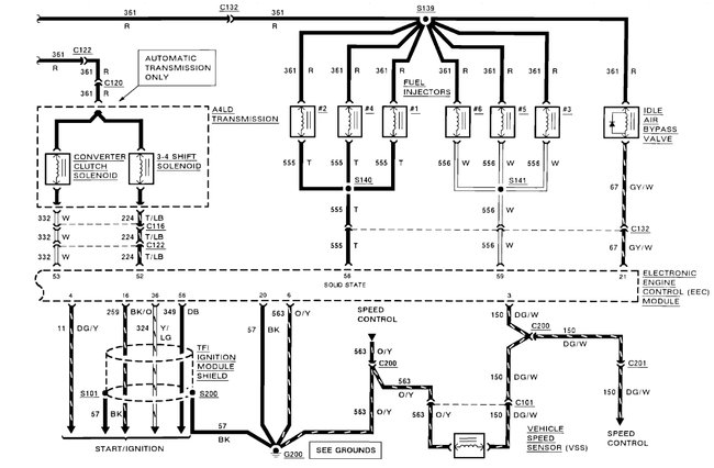
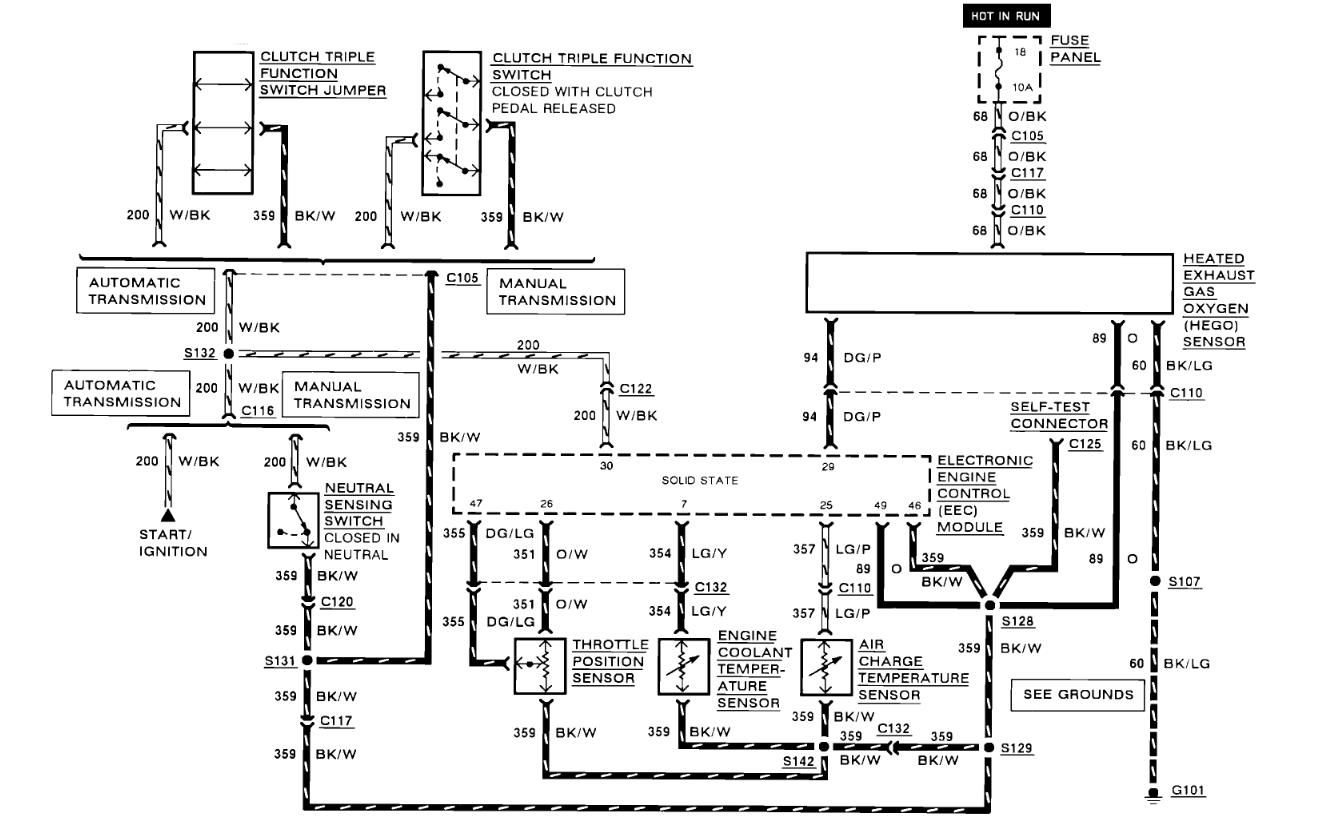
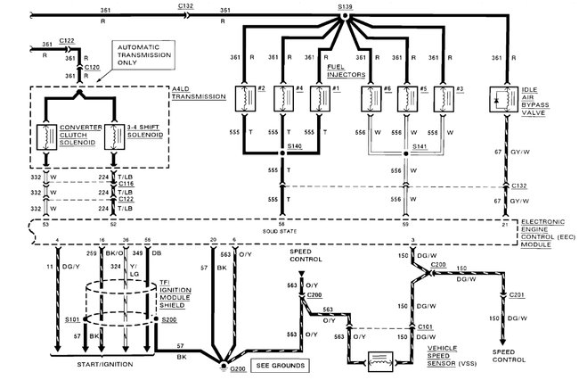
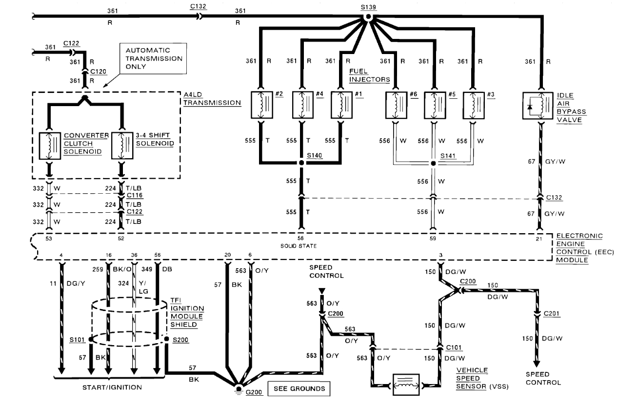
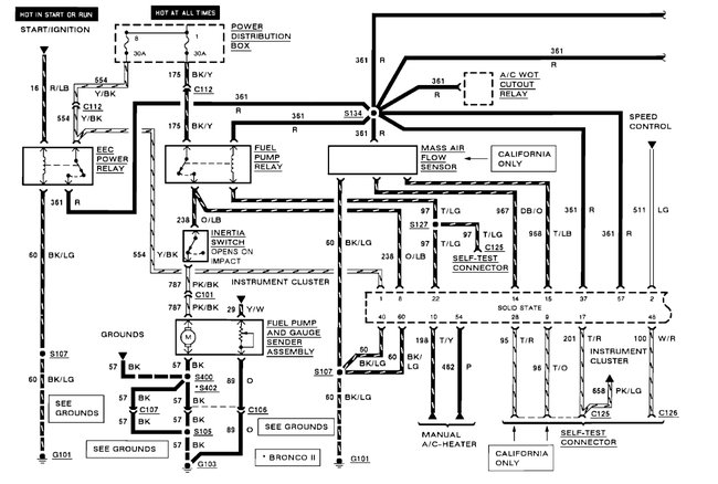
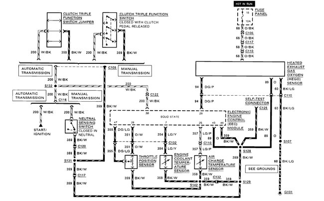
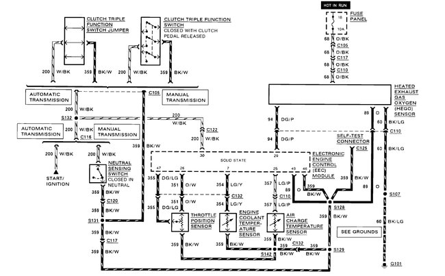
So, the EEC power relay is what supplies the power to the ECM (red wire) the relay is under the hood. Here are the engine control computer wiring diagrams so you can see how the system works and the location of the EEC relay with a guide on how to test it:

https://www.2carpros.com/articles/how-to-check-an-electrical-relay-and-wiring-control-circuit

and

https://www.2carpros.com/articles/how-to-use-a-test-light-circuit-tester


Check out the diagrams (below). Let us know what happens and please upload pictures or videos of the problem.
Jul 1, 2022 at 9:37 AM