Good morning,
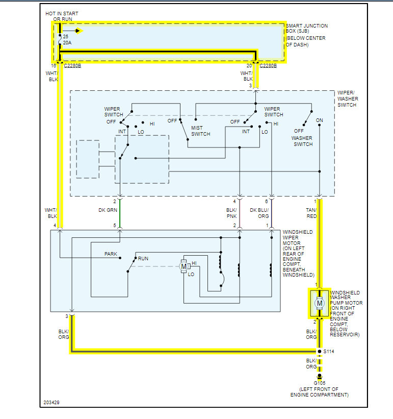
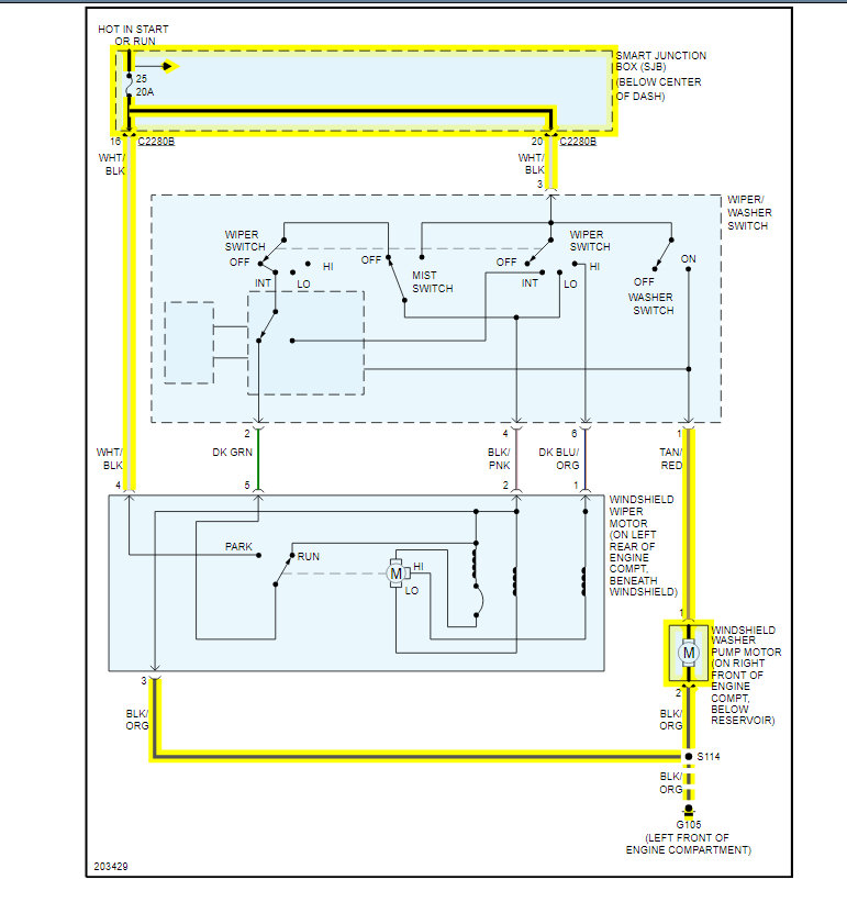
All these are controlled by the Smart Junction Box or the BCM.
If the fuses are good, then most likely the SJB is the failure and needs to be replaced.
https://www.2carpros.com/articles/how-to-check-a-car-fuse
I attached the wiring diagrams for you to view to verify you checked the correct fuses.
https://www.2carpros.com/articles/how-to-check-wiring
The SJB is under the dash in the center.
Roy
Removal and Installation
1. CAUTION: Prior to removal of the SJB, it is necessary to upload module configuration information to a diagnostic tool. This information needs to be downloaded into the new module once installed.
Disconnect the battery.
2. Remove the floor console SJB cover.
3. Remove the transmission selector lever bezel from the floor console finish panel.
4. Apply the parking brake.
5. Remove the parking brake lever boot from the floor console finish panel.
6. Remove the floor console finish panel.
7. Remove the SJB screw.
8. Disconnect the electrical connectors and remove the SJB.
9. To install, reverse the removal procedure.
Configure the SJB. Refer to Information Bus (Module Communications Network).
Images (Click to enlarge)
Nov 6, 2020 at 4:09 AM