Hi,
If it's clicking, then it sounds like there is a gear issue or the glass is not moving. Do me a favor, try this test and let me know what happens.
_______________________________
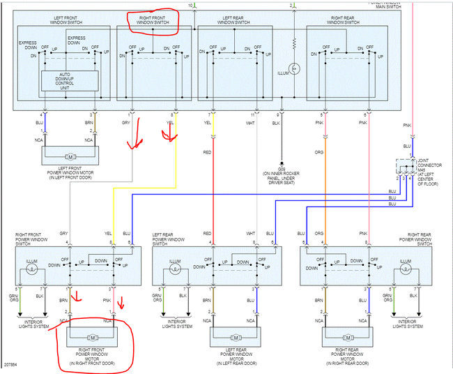
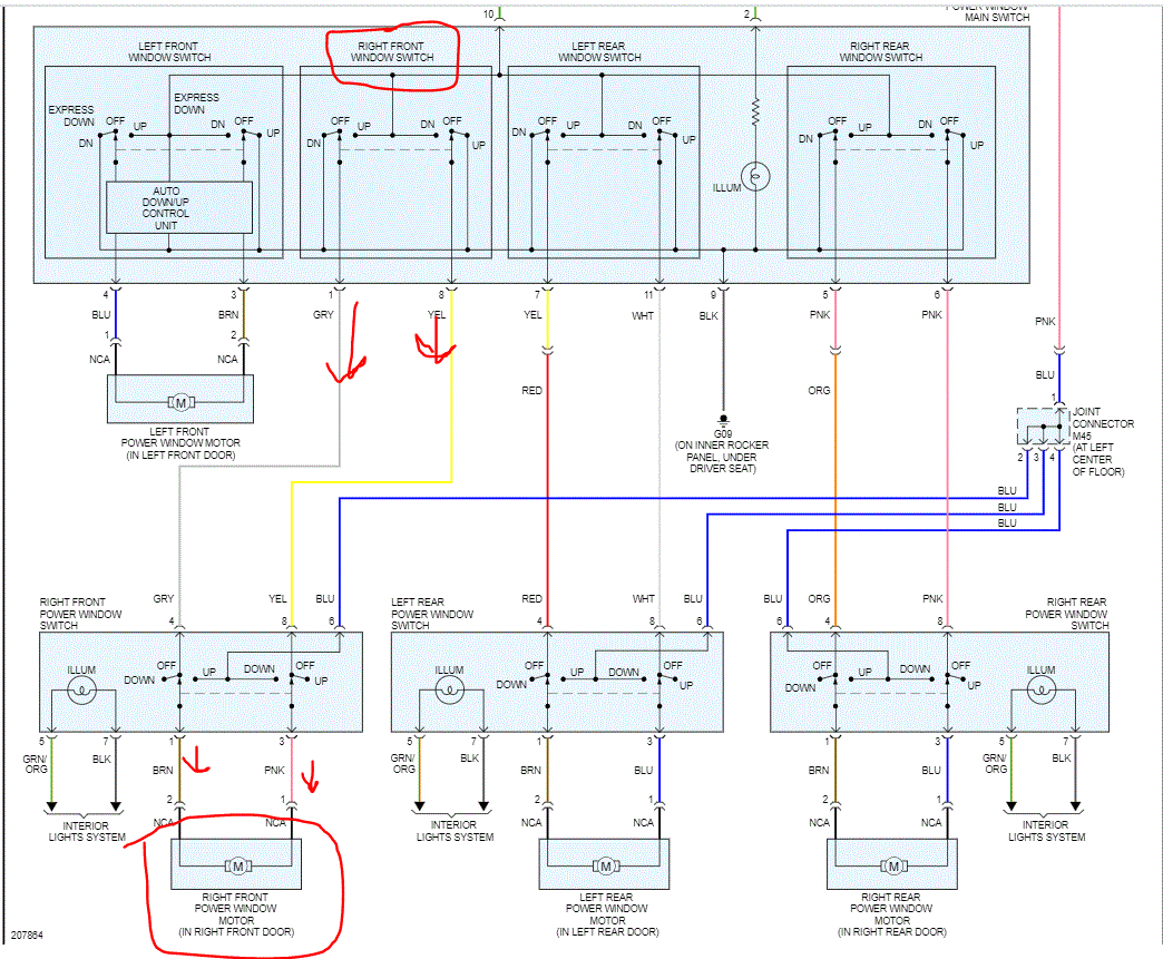
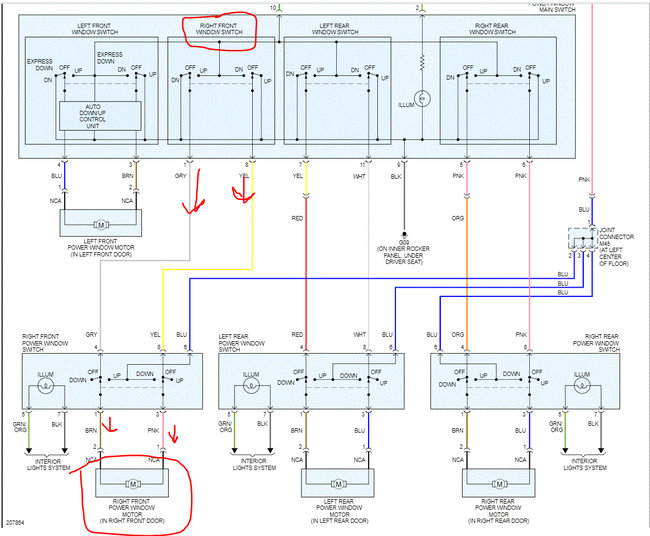
Connect the motor terminals directly to battery voltage (12 V) and check that the motor operates smoothly. Next, reverse the polarity and check that the motor operates smoothly in the reverse direction. If the operation is abnormal, replace the motor.
______________________________
Try it in both directions by changing the battery polarity to the motor. Also, if it is possible for you to record the noise it's making and uploading it, I may be able to tell what is happening.
And I agree with you. If the dome light is dimming, then something is taking power.
Let me know.
Joe
Aug 10, 2020 at 9:32 PM