Electric door locks not working properly

1994 CHEVROLET SILVERADO
181,000 MILES • 5.7L • V8 • 4WD • AUTOMATIC
Avatar
MIKE HOEFS
  • MEMBER
  • 2 POSTS
Door locks only work if ignition is on.
It used to open both sides with key out of ignition.
Jan 5, 2020 at 3:11 PM
Advertisement
Avatar
KASEKENNY
  • CERTIFIED EXPERT
  • 18,907 POSTS
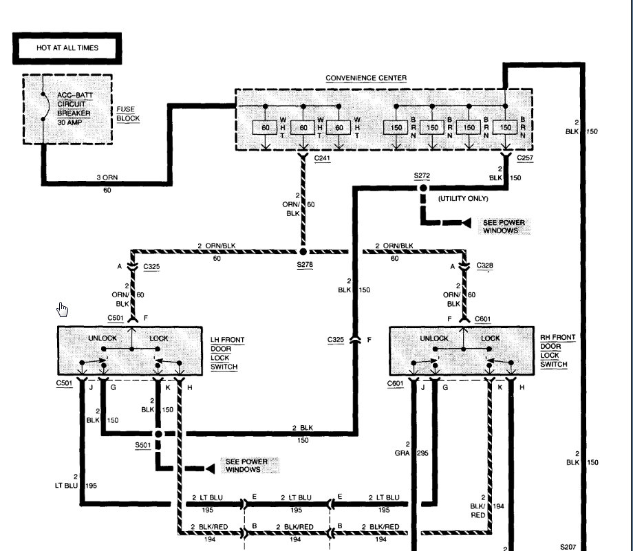
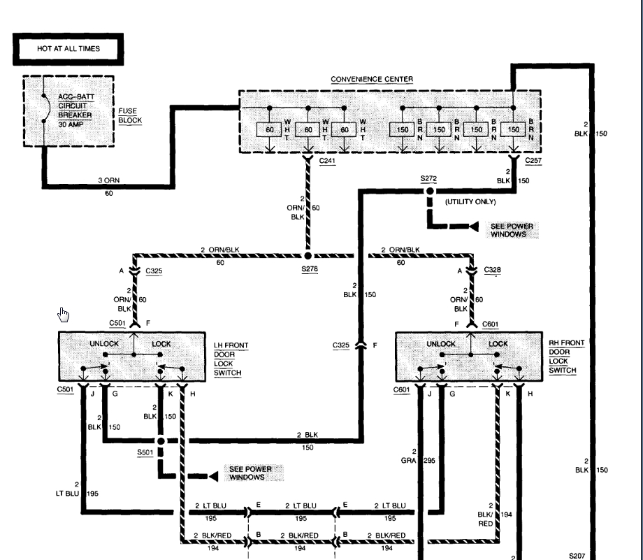
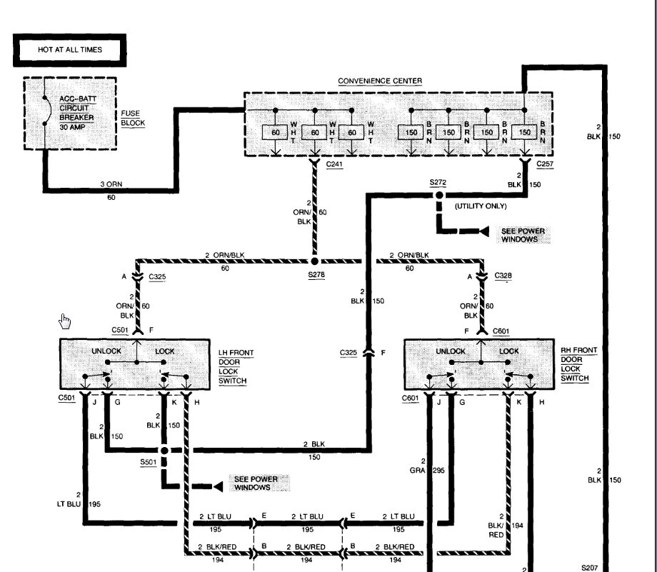
We need to measure voltage at the input to the fuse block to see if you have voltage at all times. If not, then we need to trace the wiring back to the battery. This circuit should be hot at all times so if it only works when the key is on, we need to start at the beginning.

If you have voltage on the ACC fuse then it should work. If you don't it could be as simple as a fuse or more complicated but this is where we need to start.

Let me know if you have questions.
Jan 7, 2020 at 9:11 AM