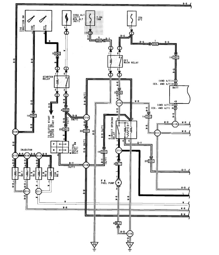
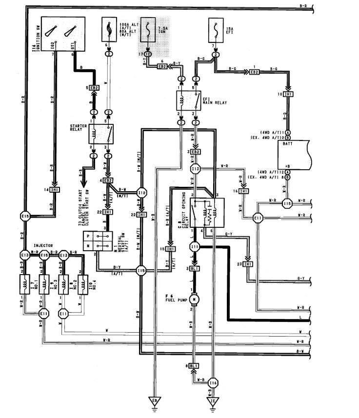
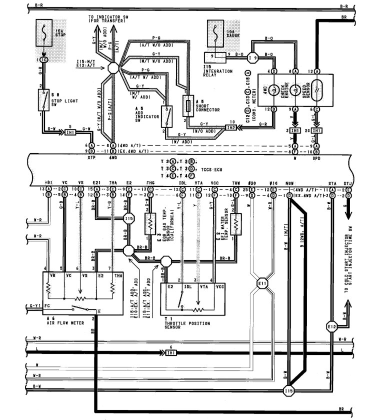
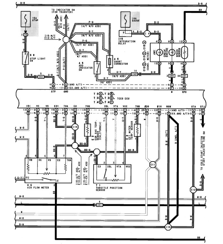
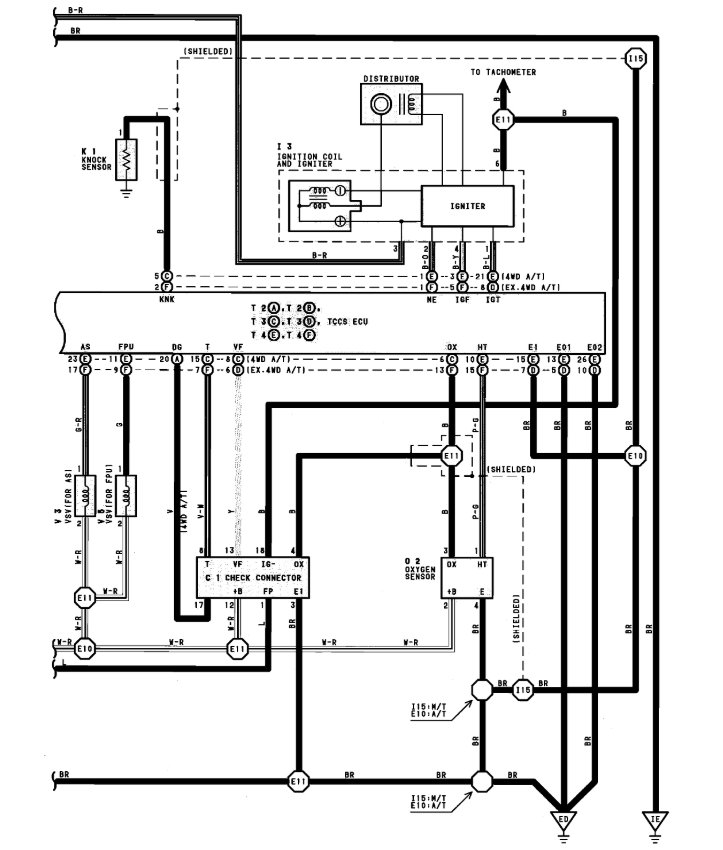
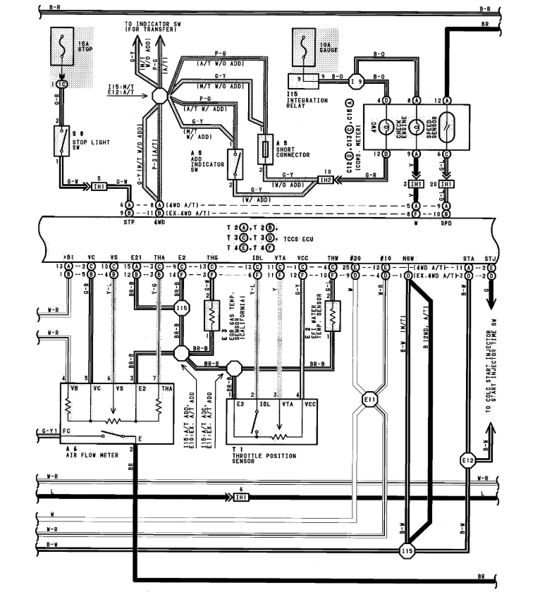
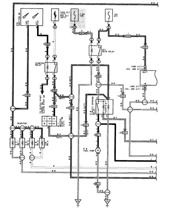
i have recently installed 3sfe 2.0 liter engine with 0371 Aisin Warner automatic transmission. i need complete wiring diagram with the wiring details of combination meter wiring diagram. Please
Jan 3, 2019 at 10:35 PM






