Please, are there any other codes?
The code is for the downstream O2 sensor. Did you verify voltage to the sensor?
Roy
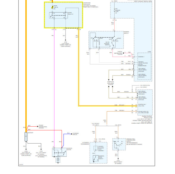
Circuit/System Description
Heated oxygen sensors (HO2S) are used for fuel control and post catalyst monitoring. Each HO2S compares the oxygen content of the surrounding air with the oxygen content in the exhaust stream. The HO2S must reach operating temperature to provide an accurate voltage signal. A heating element inside the HO2S minimizes the time required for the sensor to reach operating temperature. Voltage is provided to the heater by an ignition voltage circuit through a fuse. With the engine running, ground is provided to the heater by the HO2S heater low control circuit, through a low side driver within the engine control module (ECM). The ECM uses pulse width modulation (PWM) to control the HO2S heater operation to maintain a specific HO2S operating temperature range.
P0030 or P0036
The ECM monitors the voltage on the HO2S heater low control circuit for heater fault diagnosis.
P0053 or P0054
The ECM determines the temperature by measuring the current flow through the heater and calculating the resistance. Based on the resistance, the ECM can predict the sensor temperature. The HO2S uses pulse width modulation (PWM) to control the heater operation. The ECM calculates the heater resistance on a cold start. This diagnostic will only run once per ignition cycle.
Conditions for Running the DTC
P0030 or P0036
* The Ignition 1 Signal parameter is between 10-18 volts.
* The engine speed is more than 400 RPM.
* DTC P0030 and P0036 runs continuously when the above conditions are met for 1 second.
P0053 or P0054
* DTCs P0112, P0113, P0117, P0118 are not set.
* The engine is started.
* The ignition is OFF for more than 10 hours.
* The ECT Sensor parameter is between 0-40°C (32-104°F) at engine start-up.
* The ECT Sensor parameter minus the IAT Sensor parameter is less than 8°C (14°F) at engine start-up.
* DTCs P0053 and P0054 run once per drive cycle when the above conditions are met.
Jul 24, 2019 at 11:52 AM